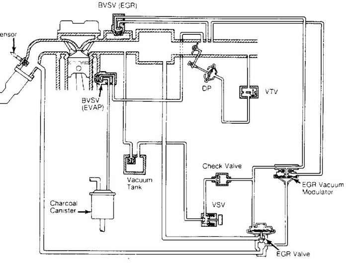
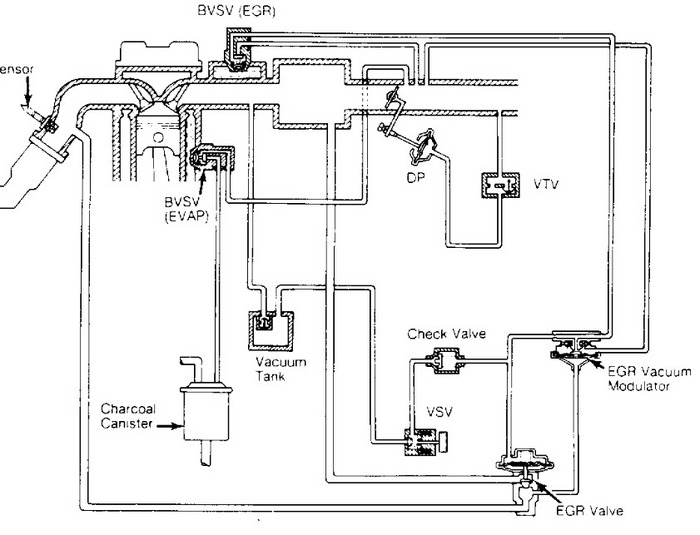
Hello, i need some vacuum hose information, do you know where i can get a picture of this information? I have this car, but the picture under the hood fade away.
Dec 6, 2011 at 12:05 AM
