Have your codes checked....'round here "autozone" is capable of scanning obd i.....write down the exact codes (not just their "interpretations"
Sorta sounds like a fuel issue......check your fuel pressure too
Whenever a "new arrival" comes to my house, or "the family"-----i do a full 100% tune-up, and replace all fluids....all!
I like to start out fresh/ know what i'm up against/ i usually run across other stuff that needs attention during the process.........in case you ain't noticed...people will lie to ya!
These are very good guides.....i generally perform "overkill"
Http://www.2carpros.com/questions/2007-ford-taurus-tune-up
I also do this.......as a pre--purchase test.....sometimes it makes 'em mad, it also gives me some leverage on price.............."up front" before i do it, i tell 'em " a steady needle at 20hg" is what i wanna see!.......if it's steady and low, i sorta feel like i can tune it in better (but they don't know that), i might offer lower----if they don't believe me.......i sometimes show 'em my dash mounted vacuum gauge in my jeep....it's pullin' a steady 21hg at idle
Http://www.2carpros.com/questions/1988-ford-bronco-need-heads-rings-bad
Lemme know how things are going
The medic
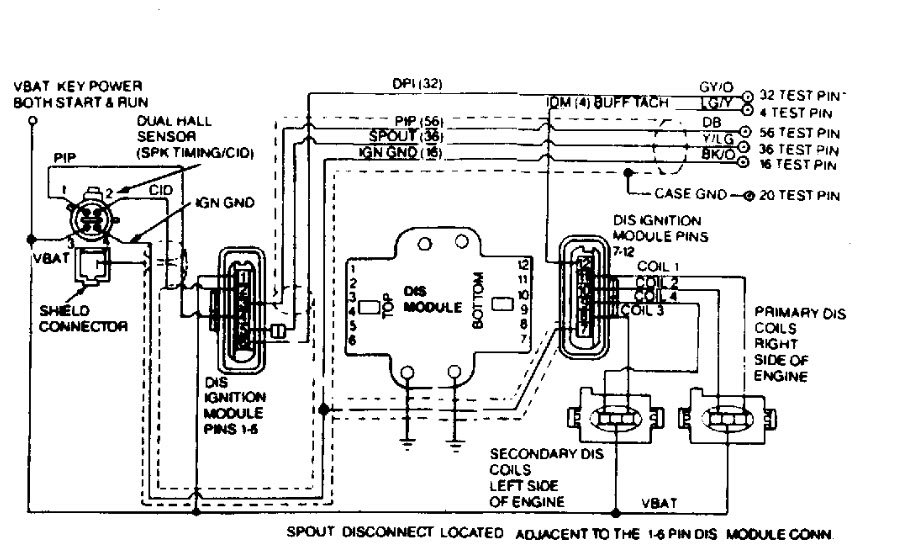
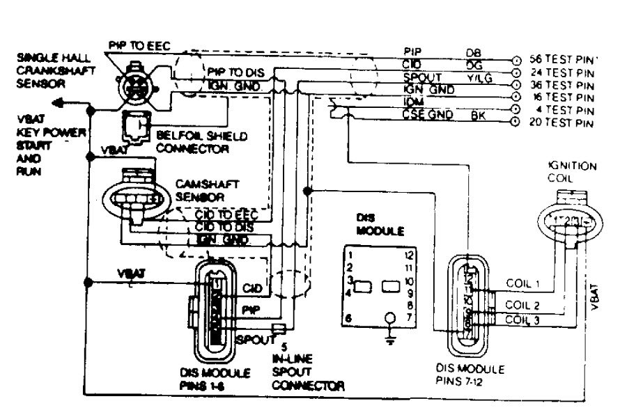
Images (Click to enlarge)
Nov 29, 2018 at 1:12 PM
(Merged)