1997 Dodge Stratus Batt will not charge

1997 DODGE STRATUS
212,000 MILES • 2.5L • 6 CYL • 2WD • AUTOMATIC
Avatar
ELLISONE
  • MEMBER
  • 32 POSTS
Unable to maintain charge on new batt, dash lite on for alt speedometer and gas gages working on dash all others not. Car starts and runs ok just replaced batt, plugs, wires, cap and rotor and finally alt replaced. But it still will not charge batt and lite still on have also checked all fuses and relays inside and under hood also checked charging system wiring all passed. Question is the regulator or control for the alt in the ECU and if so with the dash issue could it be a problem with the ECU?
Mar 10, 2014 at 8:14 PM
Advertisement
Avatar
HMAC300
  • CERTIFIED EXPERT
  • 48,601 POSTS
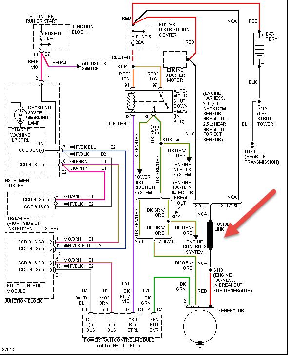
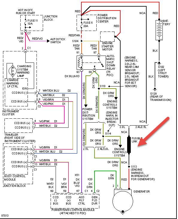
check the fuseible link in pic then have it scanned might be a module problem.
Mar 11, 2014 at 6:00 AM
Avatar
ELLISONE
  • MEMBER
  • 32 POSTS
Thanks will try that tomorrow.
Mar 11, 2014 at 2:10 PM
Advertisement