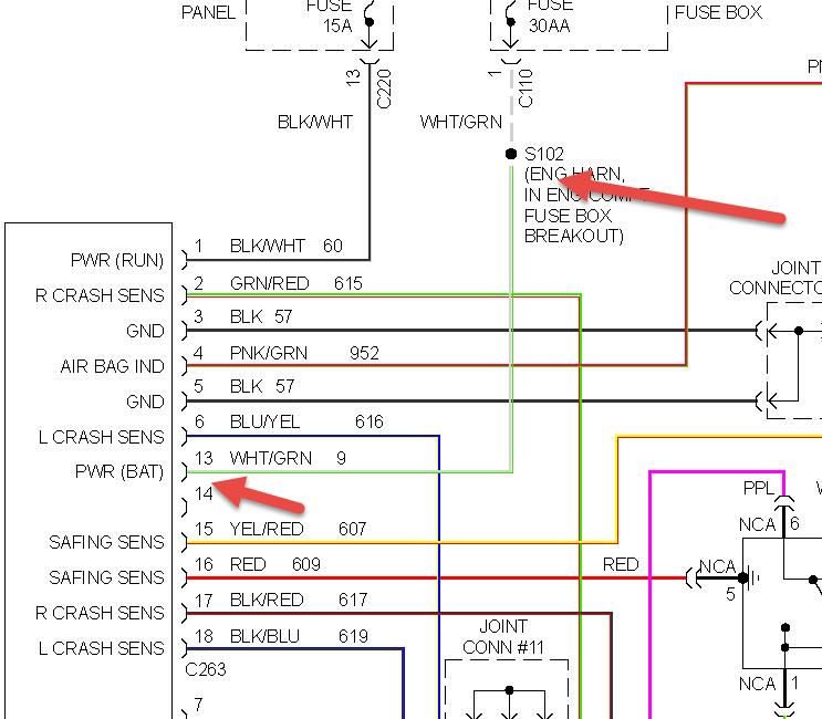
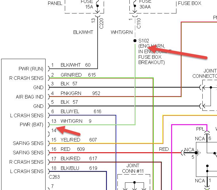
1997 ford escort fuel injector fuse is bad shorted unplugged ccrm and still shorted any ideas where to check next?"I also checked wiring harness and didnt find a problem.It looks like the wire from the fuse goes to the interior and back out to the ccrm connector.my schematic shows S102 between fuse and ccrm id like to check it but cant find it
Apr 2, 2014 at 2:49 PM

