no ignition spark?

1999 CHEVROLET SILVERADO
130,000 MILES • V8 • 2WD • AUTOMATIC
Avatar
AARON82
  • MEMBER
  • 2 POSTS
99 silverado...it was taking at least two turns to start my truck. Now it just cranks but no spark? will not start
I was assuming that it was the starter, so I pulled it off and had it tested..still in good condition. got home put it back on and when I try to start it will just crank not start. I put on a new battery, checked fuses, fuel pump comes on. I pulled a spark plug and I'm not getting spark. The only thing I can think of is the Crank position sensor...only because I had to unplug it to get the starter off and yes it is plugged back in. Truck was running great after it started so I don't even know where to start...PLZ help?
Mar 13, 2011 at 11:23 PM
Advertisement
Avatar
RASMATAZ
  • CERTIFIED EXPERT
  • 75,992 POSTS
No snapping blue spark continue to troubleshoot the ignition system-power input to the coil/coil packs,coil's resistances,cap and rotor,distributor pick-up coil, ignition control module, cam and crank sensors and computer Note: If it doesn't apply disregard it and keep testing
Feb 27, 2019 at 11:49 AM
Avatar
MONGO41285
  • MEMBER
  • 1 POST
1995 chevy silverado 1500 350 tbi. Has been starting at times then not starting. Has never died and runs great when started. When not starting there is no spark and injectors not spraying. Has to be something intermittently not sending power to these systems. Not sure what it can be.
Oct 5, 2020 at 10:11 AM (Merged)
Advertisement
Avatar
HMAC300
  • CERTIFIED EXPERT
  • 48,601 POSTS
have this scanned for codes a mechanic will have to do it as this is an odd ball obd system and they have the adapter . if you get no ignition signal tbi won't work or it may be no fuel pressure it can be both.see link
https://www.2carpros.com/articles/car-cranks-but-wont-start

That could be moisture in your distributor cap I've been having the same problem with mine I just throw a hair dryer on it let it warm it up and dry it out and it starts right up try that and see if that's might be the problem
Oct 5, 2020 at 10:11 AM (Merged)
Avatar
PATRICK@TIFF
  • MEMBER
  • 13 POSTS
Truck listed above is a C 1500. It was driving fine down the road it seemed to backfire and then shut off. been check out things; i have fire to the coil and distributor cap, but not to spark plugs. the ICM pickup coil all seem to be working fine. there doesn't seem to be anything wrong with cap or rotor that i can see. However, still no spark at plugs. i am starting to get lost and don't know where to go from there. if i should replace cap and rotor or need to see if timing chain has jumped time. any help would be gratefully appreciated since this is my only vehicle. thanks for any help.
Oct 5, 2020 at 10:11 AM (Merged)
Avatar
ASEMASTER6371
  • CERTIFIED EXPERT
  • 52,796 POSTS
Good morning,

Does the rotor turn when you crank the engine?

How did you check the pickup coil and module?

Roy
Oct 5, 2020 at 10:11 AM (Merged)
Avatar
PATRICK@TIFF
  • MEMBER
  • 13 POSTS
Roy,

Yes, the rotor turns when the engine cranks over and the distributor was tight. I tested the pick up coil with a multi meter at the connections on ac volts they bounced between 0.3 and 0.4 volts. I checked the module by checking if it had switching signal at the coil with test light and piercing the case of wire there was signal the coil was tested with plug on the distributor wire and plug it was grounded and strong blue spark at the coil .
Thanks for responding hope you can help.
Patrick
Oct 5, 2020 at 10:11 AM (Merged)
Avatar
ASEMASTER6371
  • CERTIFIED EXPERT
  • 52,796 POSTS
Okay, if you have spark out of the coil, then recheck the cap and rotor as that is where the spark gets distributed.

How old are the wires?

Roy
Oct 5, 2020 at 10:11 AM (Merged)
Avatar
PATRICK@TIFF
  • MEMBER
  • 13 POSTS
Okay, is there any way to check either the cap and rotor without replacing them? The wires are about two years old. the cap was put on in April this year. rotor i do not remember if it was at same time or not for sure since money has been tight and that was back six months ago. A lot has happened since then. i hope you understand what i mean by that.
Pat
Oct 5, 2020 at 10:11 AM (Merged)
Avatar
ASEMASTER6371
  • CERTIFIED EXPERT
  • 52,796 POSTS
You need to remove it and inspect it for any carbon tracking.

Roy
Oct 5, 2020 at 10:11 AM (Merged)
Avatar
CDN4
  • MEMBER
  • 1 POST
Went out to start my truck and it just turned over. Checked the throttle body and no fuel. Got a tester and no spark. No thing from the coil, replaced coil still no spark. Checked codes and all I got was 43 knock sensor but I have been driving it for six months without a knock sensor.
Oct 5, 2020 at 10:11 AM (Merged)
Avatar
STRAILER
  • CERTIFIED EXPERT
  • 53,855 POSTS
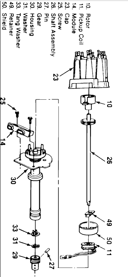
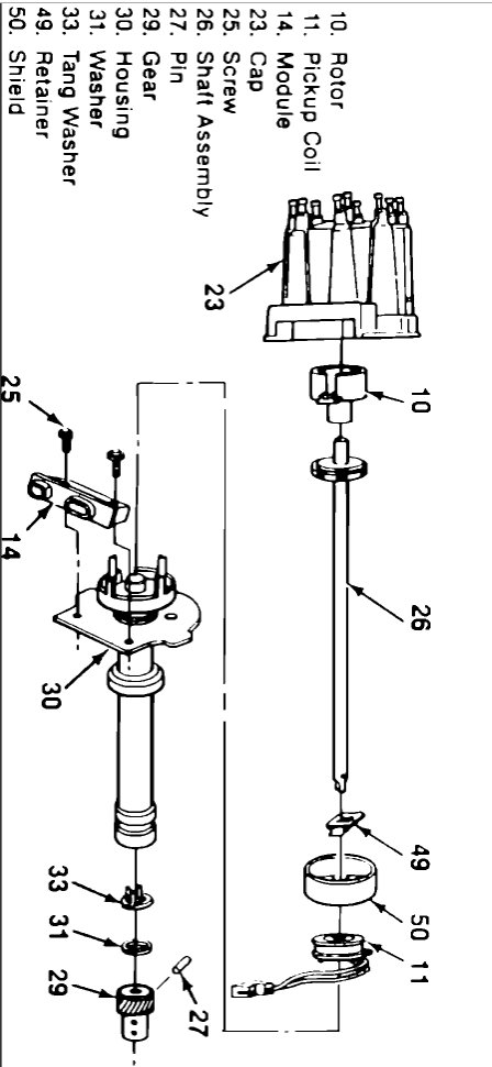
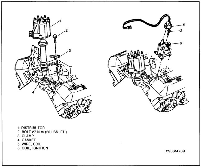
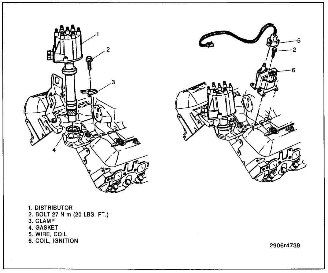
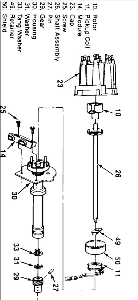
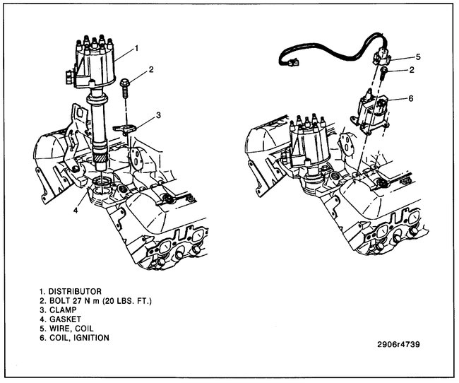
It sounds like the ignition module or pick up coil has gone out here are diagrams to help you change them out. You will need to remove the distributor when replacing the pickup coil. Check out the diagrams (below). Please let us know what happens.

Cheers, Ken
Oct 5, 2020 at 10:11 AM (Merged)
Avatar
PATRICK@TIFF
  • MEMBER
  • 13 POSTS
Okay, i have the cap looks brand new like just put it on and the rotor same not burnt or anything it all looks good. that is why i was wandering if i should worry about it jumping time?
Oct 5, 2020 at 10:11 AM (Merged)
Avatar
ASEMASTER6371
  • CERTIFIED EXPERT
  • 52,796 POSTS
Check the compression.

Roy
Oct 5, 2020 at 10:11 AM (Merged)
Avatar
KERYAT
  • MEMBER
  • 1 POST
Thank you for your answer Ken. I have a 1992 K1500 4x4 5.7L and it stalled on me while driving it started again after 10 minutes was fine for awhile. then stalled again and would not restart. No spark. I replaced the ignition module and I am good to go!
Oct 5, 2020 at 10:11 AM (Merged)
Avatar
PATRICK@TIFF
  • MEMBER
  • 13 POSTS
Okay, will try that. would that stop spark at the plugs from the cap? i forgot to say the engine had been rebuilt and i dropped it in back in 2015. The guy that built it was a stock car motor builder.
Oct 5, 2020 at 10:11 AM (Merged)
Avatar
STRAILER
  • CERTIFIED EXPERT
  • 53,855 POSTS
Nice work, we are here to help, please use 2CarPros anytime.
Oct 5, 2020 at 10:11 AM (Merged)
Avatar
ASEMASTER6371
  • CERTIFIED EXPERT
  • 52,796 POSTS
Still check the compression.

If you have spark up to the cap, it is from there to the plugs that are the issue.

Roy
Oct 5, 2020 at 10:11 AM (Merged)
Avatar
PATRICK@TIFF
  • MEMBER
  • 13 POSTS
Okay, I will have to find a compression tester and then test them.
Oct 5, 2020 at 10:11 AM (Merged)
Avatar
ASEMASTER6371
  • CERTIFIED EXPERT
  • 52,796 POSTS
Sounds good.

Keep me updated.

Roy
Oct 5, 2020 at 10:11 AM (Merged)
Avatar
AWEBB417
  • MEMBER
  • 3 POSTS
I put a small block 350 tbi crate motor in my truck listed above. At first crank the engine fired and started for about 3 seconds then backfires spitting fuel out the top of throttle body and it hasn't had any fire since. Replaced the distributor/cap and rotor with new pickup coil new ignition module and plugs/wires. Still nothing. Replaced ECM and coil pack. Nothing. Replaced the ignition switch after I did research and found that I wasn't receiving power to the ignition relay on the fuse panel in the cab. Nothing. I'm still getting no power to the ignition relay in the fuse panel. The dash lights work. the motor cranks smoothly but doesn't get spark to none of the cylinders. I've also realized the fuel injectors doesn't seem to be firing as well after the backfire which makes me believe it's an ignition problem yet I've replaced every ignition part I know of.
Oct 5, 2020 at 10:11 AM (Merged)
Avatar
PATRICK@TIFF
  • MEMBER
  • 13 POSTS
Hey Roy, sorry i haven't been in touch. i haven't been able to find a compression tester. but i changed the cap and rotor and have fire at the plugs now. but the injectors are not working now. i took the line to the tank loose and had fuel come out of it but not the injectors. i started it on carburetor cleaner so if you could help me to know where to go from there. thank you, Pat
Oct 5, 2020 at 10:11 AM (Merged)
Avatar
94 TRANSAM
  • CERTIFIED EXPERT
  • 680 POSTS
Hi, Have you checked the fuse panel under the hood? That panel feeds the circuits inside.

Rich
Oct 5, 2020 at 10:11 AM (Merged)
Avatar
ASEMASTER6371
  • CERTIFIED EXPERT
  • 52,796 POSTS
Okay, good.

Can you hear the fuel pump run with the key on?

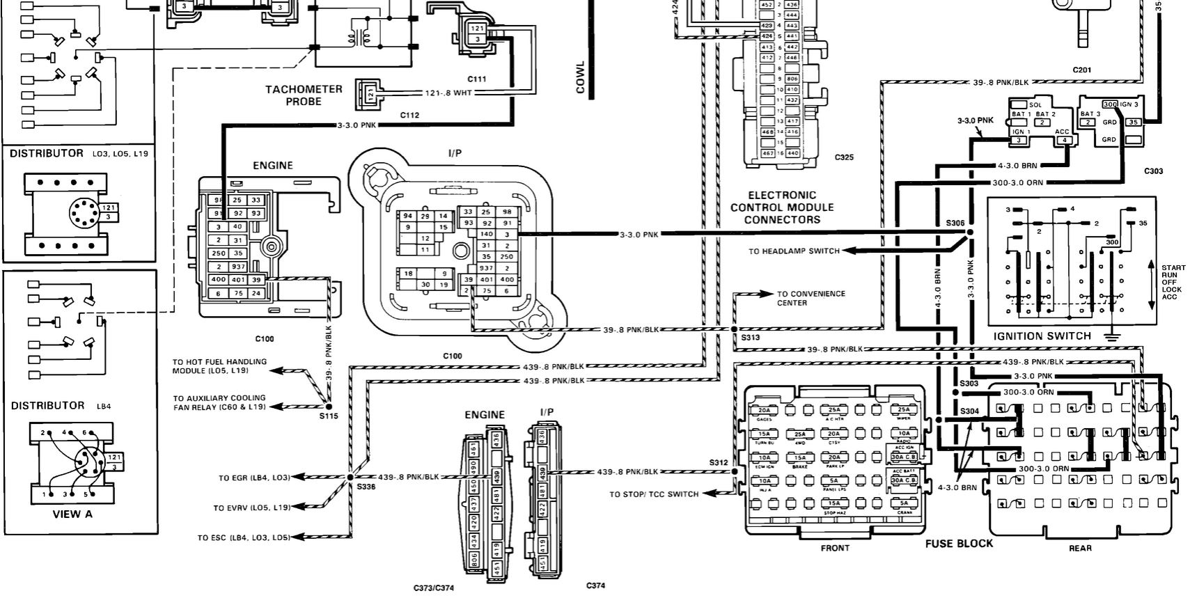
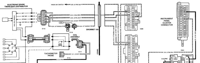
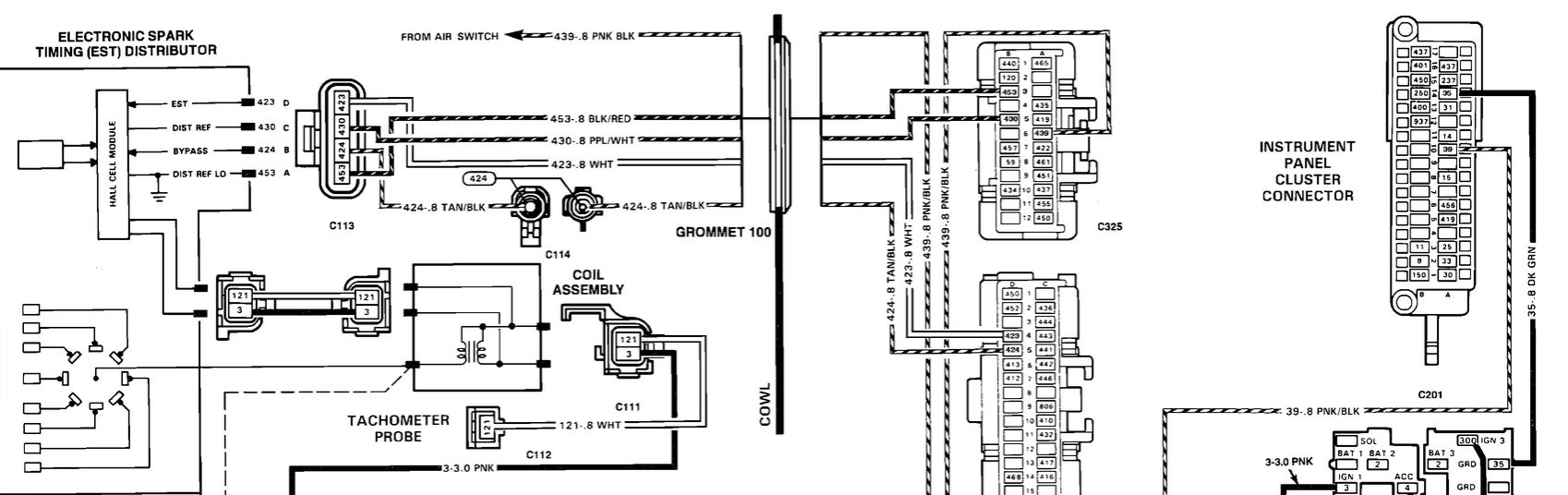
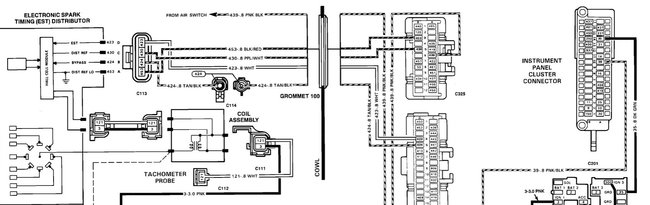
I attached some wiring diagrams for you to view.

Roy
Oct 5, 2020 at 10:11 AM (Merged)
Avatar
AWEBB417
  • MEMBER
  • 3 POSTS
There isn't a fuse panel under the hood. there's only a junction block on the passenger side firewall and its reading good on all terminals. The only fuse panel is on driver's side under the column in the cab. All fuses are good and everything is getting power except the ignition relay terminal. I've had the truck for 13 years it is definitely one of a kind but it is not OEM. Everything is aftermarket under the hood yet I've never had a problem I couldn't figure out till now. I'm at a total loss. I'm almost sure the problem lays between the ignition key tumbler and the ignition switch yet I'm not 100% sure and don't want to buy a whole new column with ignition until I'm sure that's where the problem is. I've spent hundreds on parts that didn't fix the problem.
Oct 5, 2020 at 10:11 AM (Merged)
Avatar
PATRICK@TIFF
  • MEMBER
  • 13 POSTS
Yes, the pump seems to be running when key is on. i forgot to say also i did unplug the injectors so it would not dump fuel into cylinders before i unplugged them they were working just fine.
Oct 5, 2020 at 10:11 AM (Merged)
Avatar
94 TRANSAM
  • CERTIFIED EXPERT
  • 680 POSTS
Do you have an external coil or an HEI (coil in the dist. cap)? So I can look this up.

Rich
Oct 5, 2020 at 10:11 AM (Merged)
Avatar
ASEMASTER6371
  • CERTIFIED EXPERT
  • 52,796 POSTS
You need 9 to 12 pounds of pressure for it to run and fire the injectors.

Can you test the pressure? You can rent a tester at a parts store.

https://www.2carpros.com/articles/how-to-check-fuel-system-pressure-and-regulator

Roy
Oct 5, 2020 at 10:11 AM (Merged)
Avatar
AWEBB417
  • MEMBER
  • 3 POSTS
Has an external coil.
Oct 5, 2020 at 10:11 AM (Merged)
Avatar
PATRICK@TIFF
  • MEMBER
  • 13 POSTS
i can see about getting a tester and check that. i just didn't understand if it may be a wire not connecting good at the injectors since it was working before i unplugged them.
Oct 5, 2020 at 10:11 AM (Merged)
Avatar
94 TRANSAM
  • CERTIFIED EXPERT
  • 680 POSTS
There is no ignition relay in the diagram so Im not sure which relay you are looking at.

The first thing I would do is pull the cap and try to turn the rotor by hand to make sure the backfire didn't sheer the dist pin or gear. If it doesn't spin you get no spark.

If that is okay then...

Test the orange, brown and pink for 12v at both ends.
Test all listed grounds
Test purple/white for 5v ref voltage.

Let me know what you find out.

Rich.
Oct 5, 2020 at 10:11 AM (Merged)
Avatar
ASEMASTER6371
  • CERTIFIED EXPERT
  • 52,796 POSTS
Check the connector for any damage. Make sure the connection is clean and tight.

With the key on, you should have 12 volts to each injector.

Roy
Oct 5, 2020 at 10:11 AM (Merged)
Avatar
PATRICK@TIFF
  • MEMBER
  • 13 POSTS
Okay, I will check that in the morning if it isn't raining too bad and let you know what i find out.
Oct 5, 2020 at 10:11 AM (Merged)
Avatar
ASEMASTER6371
  • CERTIFIED EXPERT
  • 52,796 POSTS
Sounds like a plan.

Roy
Oct 5, 2020 at 10:11 AM (Merged)
Avatar
PATRICK@TIFF
  • MEMBER
  • 13 POSTS
Roy, i checked the plugs at the injectors and the both read 11.7 volts at the plug. that could be do to the battery being a little low from cranking it after i had charged it up. i haven't checked the pressure yet but as soon as i can get a ride to the parts store to get a gauge i will test that. i am also going to take the fuel line loose at TBI carburetor and make sure it is pumping fuel or if it was just a fluke that it spit a bit of fuel out .could the ICM be the culprit do you think? i just read an article that said that is were the injectors get the pulse i put a used on i had tested at AutoZone they said it was good. but still not brand new. just an idea because they were working up to unplugging them.
Oct 5, 2020 at 10:11 AM (Merged)
Avatar
ASEMASTER6371
  • CERTIFIED EXPERT
  • 52,796 POSTS
Do the fuel pressure test first and let me know

Roy
Oct 5, 2020 at 10:11 AM (Merged)
Avatar
PATRICK@TIFF
  • MEMBER
  • 13 POSTS
okay, I will, thank you.
Oct 5, 2020 at 10:11 AM (Merged)
Avatar
ASEMASTER6371
  • CERTIFIED EXPERT
  • 52,796 POSTS
You are welcome.

Roy
Oct 5, 2020 at 10:11 AM (Merged)
Avatar
PATRICK@TIFF
  • MEMBER
  • 13 POSTS
Hey Roy, just want to let you know my truck is running. i replaced the ICM and it fired right up and drove it to work today. when got home checked and rest the timing and it is purring like a kitten. again thank you for all your guidance it really helped.
Oct 5, 2020 at 10:11 AM (Merged)
Avatar
ASEMASTER6371
  • CERTIFIED EXPERT
  • 52,796 POSTS
You are welcome.

Always glad to help.

Roy
Oct 5, 2020 at 10:11 AM (Merged)