Cranks will not start

2000 CHEVROLET 3500
125,000 MILES • 5.7L • V8 • 2WD • AUTOMATIC
Avatar
JOSHG1
  • MEMBER
  • 6 POSTS
the truck listed above has a 5.7 vortec, and is the work truck model.
Ran fine. Was really low on fuel when I went to the gas station. Truck sits a lot, so only has 125,000 miles. I drove 30 miles after refueling, shut it down for a few hours, started it again and it idled fine for 5 minutes until it shut off. Would not restart. Cranked on it, used starting fluid, pounded on fuel filter. Managed to start once, but it shut off when i gave it throttle. Will not start again.
I added sea foam, changed fuel filter, put on new cap and rotor. Has fuel, but when I take a plug wire off there is no spark. I had to tow it home and can’t afford to go to a repair shop.
Been a reliable truck that I have owned for 8 years with no issues other than corroded cap and rotor/general tune up.
Nov 19, 2020 at 10:35 AM
Advertisement
Avatar
KASEKENNY
  • CERTIFIED EXPERT
  • 18,907 POSTS
The most common cause of it not getting spark is a crank sensor.

Here is a guide that helps with this in more general times. Also, I attached the info on this sensor from the manual.

https://www.2carpros.com/articles/symptoms-of-a-bad-crankshaft-sensor

https://youtu.be/dCjmRL3p4Cs

I think the best thing to do is test the crank sensor signal and return to make sure the sensor is at least operating. If it is we can come back to it if needed but I suspect that will be the issue.
Nov 19, 2020 at 4:46 PM
Avatar
JOSHG1
  • MEMBER
  • 6 POSTS
Thank you! I was leaning towards that, but needed a more educated opinion before I spend money on parts. I’m not working, due to quarantine and homeschooling kids.
Nov 20, 2020 at 2:07 PM
Advertisement
Avatar
KASEKENNY
  • CERTIFIED EXPERT
  • 18,907 POSTS
Totally understand. Clearly there could be other causes but that is the most common.

We are almost through this so hopefully that is all this was and your vehicle will be just fine at least until we are back to normal. We made it this far, a few more months for a vaccine (hopefully) and we are back. Thanks for the update.
Nov 21, 2020 at 9:46 AM
Avatar
JOSHG1
  • MEMBER
  • 6 POSTS
Hi. I changed the crank sensor, put a full charge on the battery, and cranked it over a ton with zero firing. What should I try next? Is there a way to test the coil? Really can’t afford to tow to a shop.
Jan 18, 2021 at 12:53 PM
Avatar
KASEKENNY
  • CERTIFIED EXPERT
  • 18,907 POSTS
Okay. We need to find out if we even have spark so let's remove the spark plug and hold it against the block and crank the engine and see if it sparks.

It may be worthwhile as well if you have not done it to change the spark plugs. With all this cranking if you have fuel, the plugs are going to be fouled now. So you may have fixed it if it truly was a crank sensor issue but it is still not starting because the plugs have been soaked with so much fuel that they cannot deliver a spark anymore.

Below is a document that will show what these plugs would look like it they are fouled.

Once we know if you have spark or not and have fresh plugs in there we can go further.
Jan 19, 2021 at 6:29 PM
Avatar
JOSHG1
  • MEMBER
  • 6 POSTS
Cool! Will try that. The plugs only have about 1,000 miles on them, kind of spendy set of palladiums, but yeah, it has definitely gotten fuel. I could smell it, like it's flooded.
Jan 20, 2021 at 7:19 PM
Avatar
KASEKENNY
  • CERTIFIED EXPERT
  • 18,907 POSTS
Try cranking it using a clear flood method before you do anything with the plugs if you can smell fuel. That is done by holding the accelerator to the floor while you are cranking the engine. This should work on this model year where you hold it, that cuts the injector pulse in the event the engine is flooded. If it is flooded and the plugs are still okay, it should fire. If not, you will need to pull the plugs.
Jan 20, 2021 at 7:40 PM
Avatar
JOSHG1
  • MEMBER
  • 6 POSTS
Okay, I got a spark plug wire tester, along with plugs, and have zero spark.
Jan 22, 2021 at 5:31 PM
Avatar
KASEKENNY
  • CERTIFIED EXPERT
  • 18,907 POSTS
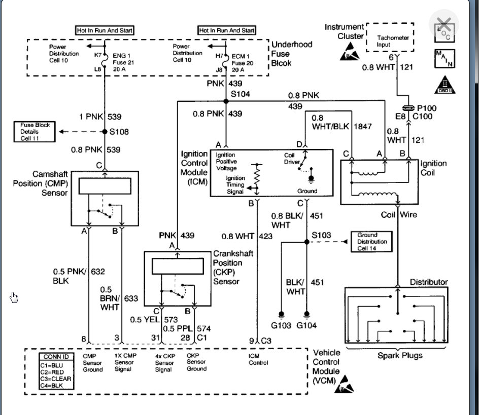
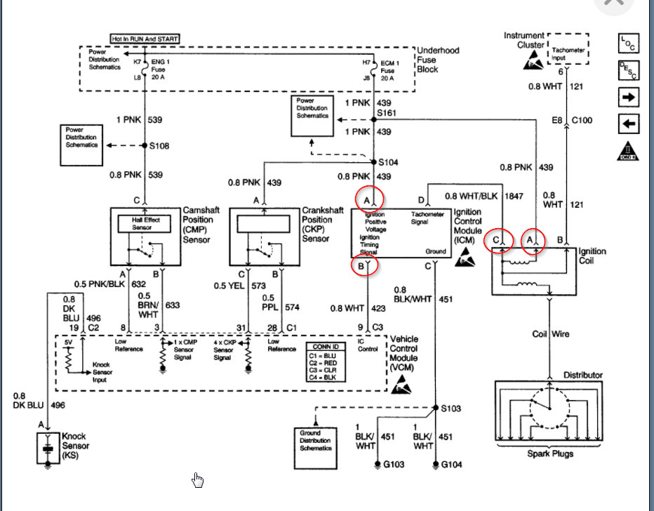
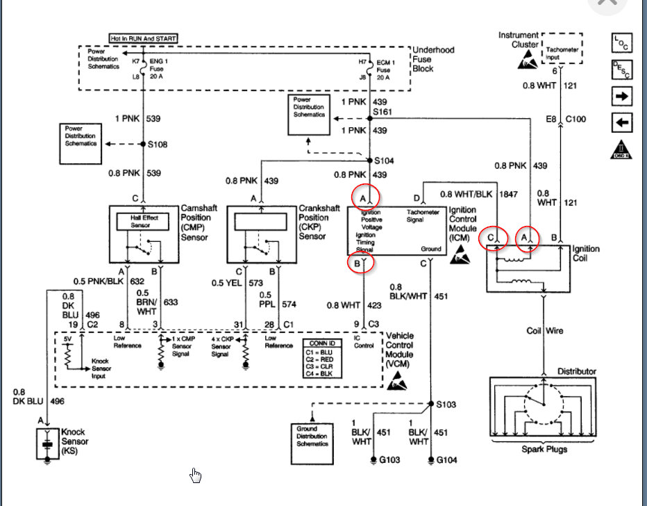
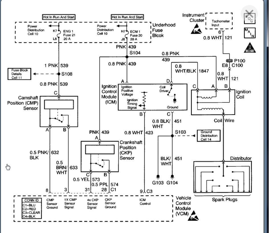
Okay. If you have no spark then I am attaching the test out of the manual for how to find out what the issue is.

However, if there were one part that out cause this, I would suspect the crank sensor. Here is a guide that will help with this:

https://www.2carpros.com/articles/symptoms-of-a-bad-crankshaft-sensor

I also attached the process for replacing the crank sensor. Let's run through this testing just to confirm but I suspect this is a crank sensor.
Jan 22, 2021 at 6:54 PM
Avatar
JOSHG1
  • MEMBER
  • 6 POSTS
I changed the crank sensor a few steps ago. lol, was hoping it was an easy fix. Has run like a top for 8+ years. I only use occasionally, and should drive it more. Only 125,000 miles on a 2000.
Jan 23, 2021 at 5:46 PM
Avatar
KASEKENNY
  • CERTIFIED EXPERT
  • 18,907 POSTS
Sorry. I didn't see that in there. If that is the case then we need to go back through the ignition system to find where we have spark or voltage so that we can see what the issue may be.

Going back to your question of a way to test the coil. We can test that but let's just check for voltage coming into the Ignition control module and then at the coil primary side. If the coil is getting the correct voltage then we know if it most likely the issue since you have a new cap and rotor on the distributor.
Jan 24, 2021 at 2:58 PM