First: Thanks for posting the wiring. My Haynes manual is way off base on these. (Just about everything is wrong there !!)
I have a similar but different relay issue.
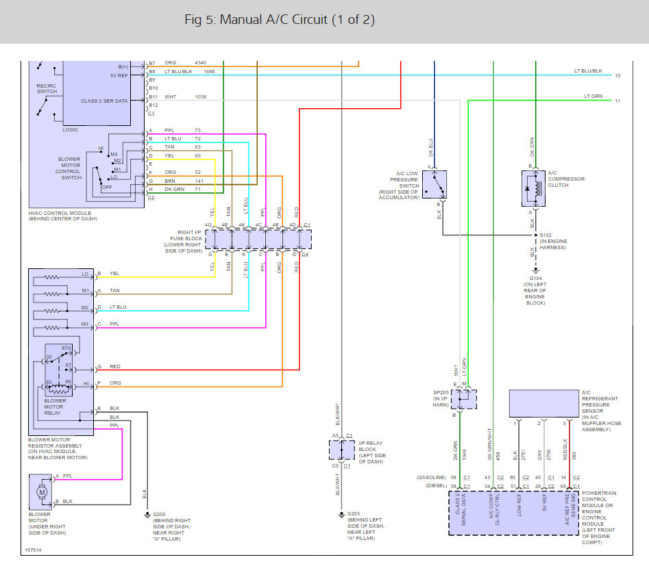
The PCM is not drawing the ground pin low, so the relay does not turn on. If I draw the relays turn on coil low manually the compressor runs.
I did have to bypass the low-pressure switch to get the compressor to work since the r134 was low, but I am trying to not top it off until I figure out the issue.
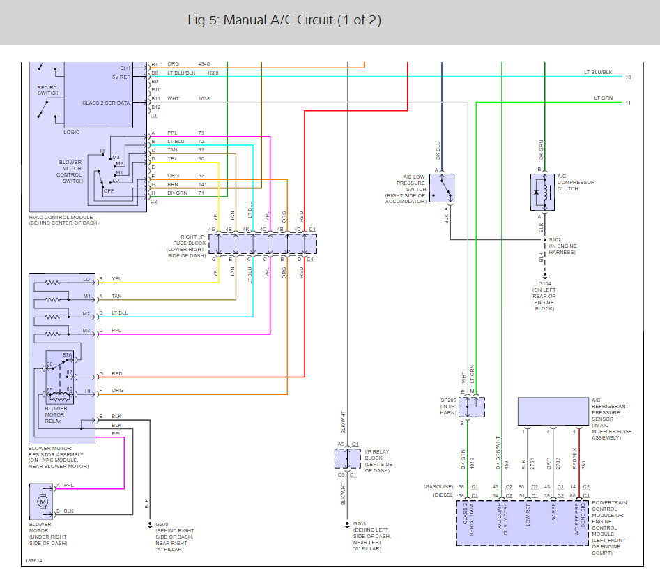
My questions are, do you know if these 3-pin high pressure cutoff switches also affect the PCM if the pressure is low since they have a low and high sense wire?
I have good ground at the high cutoff switch and at the low-pressure switch, and 5-volt reference on the gray wire here and continuity on the red wire with black stripe.
I was going to try to bypass the high side switch, but this 3-pin is obviously not as simple to do as a 2 pin and I have no Idea how to bypass that one. Do you?
If this does not also sense a low-pressure cutoff, then I think the issue is between the dash controls and the PCM. The issue is finding this wire since it changes somewhere from white to blue.
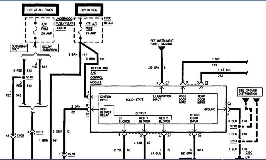
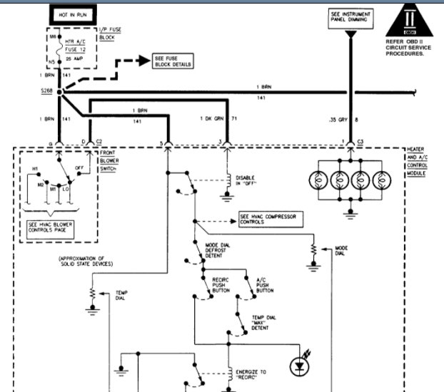
FYI: the dash A/C and recirculate buttons light when pushed and the hot cold doors motors do work so power to the control is okay.
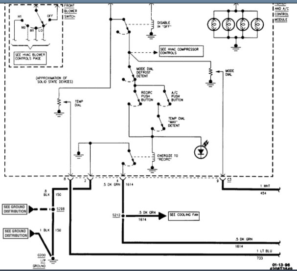
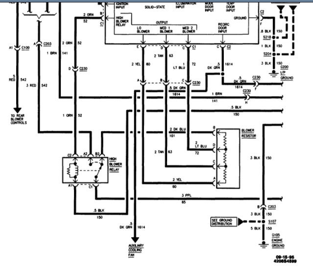
On the picture that you marked as fig4 (It is the second row second one in) it shows that wire combo.
Do you know what the heck SP205 in I/P harness is and where it might be??
Thanks
Jun 6, 2022 at 2:05 PM