Blower fan motor is not working?

2005 CHEVROLET MONTE CARLO
93 MILES • 6 CYL • 2WD • AUTOMATIC
Avatar
DARKKNIGHT_0411
  • MEMBER
  • 1 POST
I have a 2005 Monte Carlo SS Supercharged and the blower fan was working fine then went to fading in and out to not working at all.
Dec 20, 2010 at 4:59 PM
Advertisement
Avatar
SATURNTECH9
  • CERTIFIED EXPERT
  • 30,869 POSTS
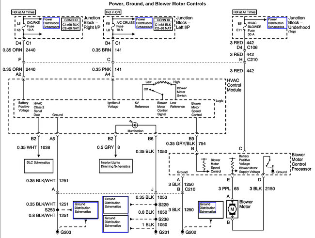
It sounds like the blower motor is out but to be sure this guide will help you check the power and grounds with the blower motor replacement instructions in the diagrams below.

https://www.2carpros.com/articles/blower-fan-motor-works-on-high-speed-only



Check out the diagrams (Below). Let us know what happens and please upload pictures or videos of the problem.
Oct 18, 2017 at 12:18 PM
Avatar
ROSS_50
  • MEMBER
  • 1 POST
About a year ago my AC/Heat blower fan quit working but it would always work after I hit the dash with my hand on the passenger side. But recently this has not worked at all. I am assuming it is a loose electrical connection somewhere but i have no idea where to start or what to do.
Jan 21, 2021 at 9:07 AM (Merged)
Advertisement
Avatar
BENSONRICK
  • MEMBER
  • 1 POST
Thought so, perhaps the burnt smell is the resistor will check voltage and see if it's open. This seems to be a normal failure from my reading. Can you please email me the blower motor inop trouble tree? My motor works until I hit a bump then goes out. That would probably make it electrical, right? Thanks again
Jan 21, 2021 at 9:07 AM (Merged)
Avatar
SATURNTECH9
  • CERTIFIED EXPERT
  • 30,869 POSTS
Sounds like a bad blower motor do you have a multi meter to do some testing?
Jan 21, 2021 at 9:07 AM (Merged)
Avatar
ERIK ALDRICH
  • MEMBER
  • 1 POST
Could you please post, or can you email me a copy of the troubleshooting tree as well? I seem to be having the same problem with my '04 Monte Carlo SS
Jan 21, 2021 at 9:07 AM (Merged)
Avatar
TRAVIS2014
  • MEMBER
  • 1 POST
I have a 2002 ls with the same problem. Heat and aux will not work. Turned the fan nobs on all the way and nothing. Can someone send me the troubleshoot link?
Jan 21, 2021 at 9:07 AM (Merged)
Avatar
  • MEMBER
  • 1 POST
I have the exact same car same year also, and am having the same problem could you email me the blower motor inop trouble tree?
Jan 21, 2021 at 9:07 AM (Merged)
Avatar
JL FELONY
  • MEMBER
  • 9 POSTS
I replaced climate control already. I have heat, but the air conditioner/heat fan wont blow.
Jan 21, 2021 at 9:07 AM (Merged)
Avatar
JIS001
  • CERTIFIED EXPERT
  • 3,412 POSTS
Verify that you actually have power going to the blower motor. If power and ground are good then replace the blower motor. If no power then check the blower motor control processor (blower relay) and the blower motor fuse which is a 30 amp fuse and blower fuse processor on right hand side of dash which is 25 amps.
Jan 21, 2021 at 9:07 AM (Merged)
Avatar
STRAILER
  • CERTIFIED EXPERT
  • 53,855 POSTS
Here is the troubleshooting tree and the wiring and fuse panel diagrams so we can test the system. If the fan tests okay there is a blower motor controller under the dash near the blower motor.

Here are a few guides and diagrams (Below) that should help you get the problem fixed.

https://www.2carpros.com/articles/how-to-use-a-test-light-circuit-tester

and

https://www.2carpros.com/articles/how-to-check-a-car-fuse

and

https://www.2carpros.com/articles/how-to-check-an-electrical-relay-and-wiring-control-circuit

and

https://www.2carpros.com/articles/blower-fan-motor-works-on-high-speed-only

Here are the diagrams (Below)

Let us know what happens and please upload pictures or videos of the problem.

Cheers, Ken
Jan 21, 2021 at 9:07 AM (Merged)
Avatar
SCARBROUGHMD
  • MEMBER
  • 5 POSTS
Okay here we go.
The blower worked intermittently had to wiggle the wires to get it to work then it just stopped replaced blower motor and controller also replaced wiring harness from controller to motor as the connector to motor was melted.
blower motor still inoperable
Checked the following:
all fuses they checked good.
checked to be sure motor control module had voltage it has 12 volts incoming no output checked motor by putting jumper on it blows fine.
checked the small reference voltage wire going to the blower control module this is where I think my problem is only got milli volts but could see them change from 0 - .15
all the other functions on my HVAC controller work fine just blower wont work.
So here are my questions:
Should I have 0 - 12 VDC on the reference wire(small grey/black strip)?
Where does the voltage for that come from through the HVAC controller or is it a low voltage reference fed in from the BCM?
Jan 21, 2021 at 9:07 AM (Merged)
Avatar
ASEMASTER6371
  • CERTIFIED EXPERT
  • 52,796 POSTS
Good evening,

I attached a diagram for you and a guide

https://www.2carpros.com/articles/blower-fan-motor-works-on-high-speed-only

Verify 2 powers at the blower module. Check out the diagrams (Below). Let us know what happens and please upload pictures or videos of the problem.
Jan 21, 2021 at 9:07 AM (Merged)
Avatar
SCARBROUGHMD
  • MEMBER
  • 5 POSTS
Hi Roy, thanks for the diagrams. checked the voltages at the blower module incoming voltage check out at 12 volts. There is no output voltage coming from module to the blower . I changed the module and same result.what voltage should I be getting from the small grey wire with the black stripe?
Jan 21, 2021 at 9:07 AM (Merged)
Avatar
ASEMASTER6371
  • CERTIFIED EXPERT
  • 52,796 POSTS
Does the purple wire have no power out of the module?

Roy
Jan 21, 2021 at 9:07 AM (Merged)
Avatar
SCARBROUGHMD
  • MEMBER
  • 5 POSTS
Hey Roy, I was checking the voltages again and discovered I had 12 volts coming in to the module until I plugged it in then voltage dropped down to less than 5 volts. ran a jumper wire to the 12 volt input and the fan started working. guess I should look for a bad connection between the fuse box and the fan.
Jan 21, 2021 at 9:07 AM (Merged)
Avatar
ASEMASTER6371
  • CERTIFIED EXPERT
  • 52,796 POSTS
Yes. That is a huge voltage drop.

You may have a bad fuse box.

Roy
Jan 21, 2021 at 9:07 AM (Merged)
Avatar
SCARBROUGHMD
  • MEMBER
  • 5 POSTS
Will be doing some more checking on the fuse box, but at least I am on the right track now. thanks for your help.
Jan 21, 2021 at 9:07 AM (Merged)
Avatar
ASEMASTER6371
  • CERTIFIED EXPERT
  • 52,796 POSTS
You are welcome.

Always glad to help.

Roy
Jan 21, 2021 at 9:07 AM (Merged)
Avatar
SARAHJAMES
  • MEMBER
  • 2 POSTS
It does not have automatic climate control just manual knobs for fan speed and vent control and two sliders for temperature. Last weeks i notice my my AC/Heat blower fan quit working. Later that day I hit a bumb and it came back on. Now it just goes off and on at random. I am assuming it is a loose electrical connection somewhere but i have no idea where to start or what to do. I read another post where the blower motor inop trouble tree was given. Please help it getting cold outside


.
Jan 21, 2021 at 9:07 AM (Merged)
Avatar
RASMATAZ
  • CERTIFIED EXPERT
  • 75,992 POSTS
Check the blower motor relay and the blower motor itself could be binding-give it a good whack on the blower motor housing and see what happens
Jan 21, 2021 at 9:07 AM (Merged)
Avatar
SARAHJAMES
  • MEMBER
  • 2 POSTS
I slapped on it a bit and it did worked. I hit the passenger side dash, how do i get to the actual parts?
Jan 21, 2021 at 9:07 AM (Merged)
Avatar
SCARBROUGHMD
  • MEMBER
  • 5 POSTS
It sounds like your blower motor is going bad.The blower motor and module are located on the passenger side below your glove box remove the vanity panel to access them.Check the plug for burnt or melted terminals while you are there
Jan 21, 2021 at 9:07 AM (Merged)
Avatar
STRAILER
  • CERTIFIED EXPERT
  • 53,855 POSTS
Excellent addition to this thread! Please feel free to help out whenever you are on the site :)
Jan 21, 2021 at 9:07 AM (Merged)
Avatar
MOOKJAY
  • MEMBER
  • 3 POSTS
My blower motor does not work on any settings. When I first got the car all the controls worked then one day it just stopped altogether. I have checked all the fuses with my test light and they are all good. I switched out the IGN relay with the blower motor relay to test them as well and everything seems in order. I have tested the blower motor with a power supply and it does spin. None of the climate controls are functioning on the climate control either (rear defroster etc). I recently purchased a new blower resistor and that didn’t help. I also got a climate control head unit from the junkyard and that did not work either, did the same as my old one. The LED button light on the climate controls a/c button and the button that lets outside air circulate in the car both light up when turned on certain fan speeds but still the blower motor does nothing. I also tested the 5 prong connector that connects into the resistor with my test light and it lit up. The positive cable from the resistor however did not light up when I tested it but this was on a new unit and old unit too. I am at a loss and do not know the next step are , as I can’t find a wiring diagram anywhere. I have heard it could be a faulty ignition switch but I don’t want to keep replacing things that are already functioning.
Jan 21, 2021 at 9:07 AM (Merged)
Avatar
HMAC300
  • CERTIFIED EXPERT
  • 48,601 POSTS
it sounds like you lost the ground connection but to be sure this guide will help us test it.

https://www.2carpros.com/articles/blower-fan-motor-works-on-high-speed-only

Please run down this guide and report back.
Jan 21, 2021 at 9:08 AM (Merged)
Avatar
HMAC300
  • CERTIFIED EXPERT
  • 48,601 POSTS
I did not include one for blower relay as that is in under hood fuse box.
Jan 21, 2021 at 9:08 AM (Merged)
Avatar
MOOKJAY
  • MEMBER
  • 3 POSTS
Thanks for the image. I will double check them again but I am almost positive that they were good fuses. One last questions before I start taking apart my dash again. I have manual controls on my climate control. So I Have a resistor as well as a control module? I was under the impression only automatic climate controls had a control module.
Jan 21, 2021 at 9:08 AM (Merged)
Avatar
HMAC300
  • CERTIFIED EXPERT
  • 48,601 POSTS
the control module is what turns the heat and air conditioning on in regards to you taking dash apart do yourself a favor and get it scanned because if the module is bad it will need to be programmed by a mechanic for it to work.
Jan 21, 2021 at 9:08 AM (Merged)
Avatar
MOOKJAY
  • MEMBER
  • 3 POSTS
good job it was a bad ground I got it going again thank you.
Jan 21, 2021 at 9:08 AM (Merged)
Avatar
HMAC300
  • CERTIFIED EXPERT
  • 48,601 POSTS
Glad you could get it fixed, that kind of problem can be tough. Please use 2CarPros anytime we are here to help.
Jan 21, 2021 at 9:08 AM (Merged)
Avatar
TREDUBB
  • MEMBER
  • 5 POSTS
my blower started working on low speeds then died out I put new resistor and switch even changed the blower still nothing what should I do to get my fan working? No power checked fuses under dash even swapped relay. With another one nothing so I put all parts back that I had changed except resistor is still new
Jan 21, 2021 at 9:08 AM (Merged)
Avatar
ASEMASTER6371
  • CERTIFIED EXPERT
  • 52,796 POSTS
what about the motor itself?? did you check that for operation??

Roy
Jan 21, 2021 at 9:08 AM (Merged)
Avatar
TREDUBB
  • MEMBER
  • 5 POSTS
I put a new blower motor and still nothing
Jan 21, 2021 at 9:08 AM (Merged)
Avatar
ASEMASTER6371
  • CERTIFIED EXPERT
  • 52,796 POSTS
is the blower motor properly grounded??

Roy
Jan 21, 2021 at 9:08 AM (Merged)
Avatar
TREDUBB
  • MEMBER
  • 5 POSTS
the usual spot where it grounded is not holding so I tryed the body of the car rite now I'm working on it iput a power wire to the blower. To the battery and one to the ground wore from the relay to the neg side got nothing
Jan 21, 2021 at 9:08 AM (Merged)
Avatar
ASEMASTER6371
  • CERTIFIED EXPERT
  • 52,796 POSTS
got nothing?? this means the blower motor has a problem itself. you may have a defective new motor.

Roy
Jan 21, 2021 at 9:08 AM (Merged)
Avatar
TREDUBB
  • MEMBER
  • 5 POSTS
ok so regaurdless of the old or new one I should get sumthg out of it if I plug it up or jump it I just did the original one that was in the car I don't get no indications either way to plus yesterday when I chg the resistor it still was doin the same thing b4 it died I turned off the controls and I swore I still heard it running with the car on I felt it b4 I shut the car off and I felt vibration like the motor was moving with the air being off
Jan 21, 2021 at 9:08 AM (Merged)
Avatar
TREDUBB
  • MEMBER
  • 5 POSTS
After I jumped the wires t my blwere motor to the battery I had no results but I left the control on high and turned the ignition to off I heard a buzzing snd coming from where the resistor is what does that mean? And it went away when turn the controls off and unhooked the jumped wires
Jan 21, 2021 at 9:08 AM (Merged)