reverse lights not working?

2006 CHEVROLET SILVERADO
93,700 MILES • 6.3L • V8 • 4WD • AUTOMATIC
Avatar
CAMERON8133
  • MEMBER
  • 2 POSTS
I installed some aftermarket tail lights. And when I tested them out the reverse lights don't work now even in the old ones. My reverse lights don't work anymore what did I do wrong or did I break something plz help
May 21, 2014 at 7:00 AM
Advertisement
Avatar
WRENCHTECH
  • CERTIFIED EXPERT
  • 20,761 POSTS
it sounds like a fuse is blow here is a guide to help you check with the fuse (trlr - back up) location in the diagrams below.

https://www.2carpros.com/articles/how-to-check-a-car-fuse

Check out the diagrams (Below). Please let us know what happens.
May 21, 2014 at 7:21 AM
Avatar
CAMERON8133
  • MEMBER
  • 2 POSTS
I blow a fuse and installed a new one thank you.
May 21, 2014 at 7:31 AM
Advertisement
Avatar
WRENCHTECH
  • CERTIFIED EXPERT
  • 20,761 POSTS
Nice work, we are here to help, please use 2CarPros anytime.
May 21, 2014 at 9:03 AM
Avatar
STEPHEN BREWER JR.
  • MEMBER
  • 7 POSTS
Hello, I have the truck listed above 2500hd 4x4 . I recently redid the utility body and after installing it my reverse lights will not work. All other lights work. I have a red wire that is live and a brown wire live, but do not know if I can tie my reverse light wire into either of them. The reverse is green I think and has no power. I have checked all the fuses etc., and still nothing. Thanks
Jan 7, 2021 at 2:51 PM (Merged)
Avatar
JACOBANDNICKOLAS
  • CERTIFIED EXPERT
  • 110,175 POSTS
Hi and thanks for using 2CarPros.com.

I just looked at the schematic. I see no brown or red. However, something may have been added. All power supply wires to the back up lamps are green.

First, check to see if the fuses are good. There are two related to the circuit, a 15 amp back up fuse and a 25 amp back up lamp fuse. Both fuses are located in the under hood fuse block.

Next, since you reinstalled the utility body, there is a good chance you pinched a wire (which may have resulted in a blown fuse.) If you find fuses which are bad and they blow each time they are reinstalled, you pinched a wire.

I have attached the wiring schematic for you to follow. You indicate "little knowledge" in the heading, so I would also like to supply a few links. These links discuss how to check wiring, use a test light, and use a volt/multi meter.

https://www.2carpros.com/articles/how-to-check-wiring

https://www.2carpros.com/articles/how-to-use-a-test-light-circuit-tester

https://www.2carpros.com/articles/how-to-use-a-voltmeter

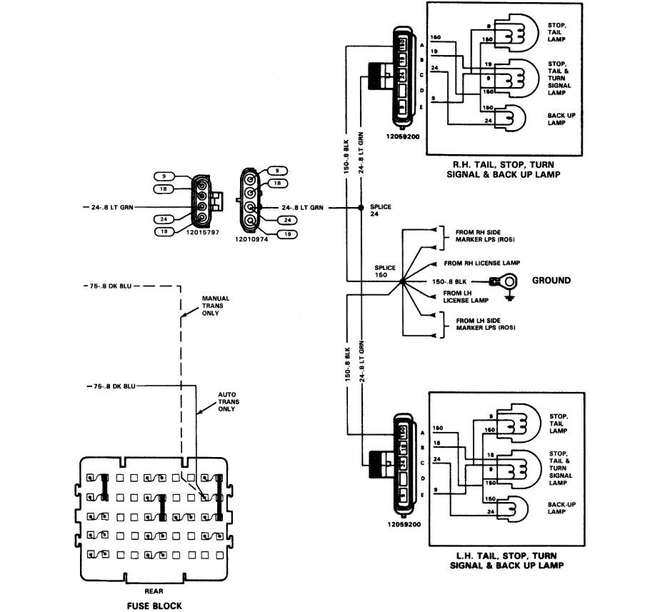
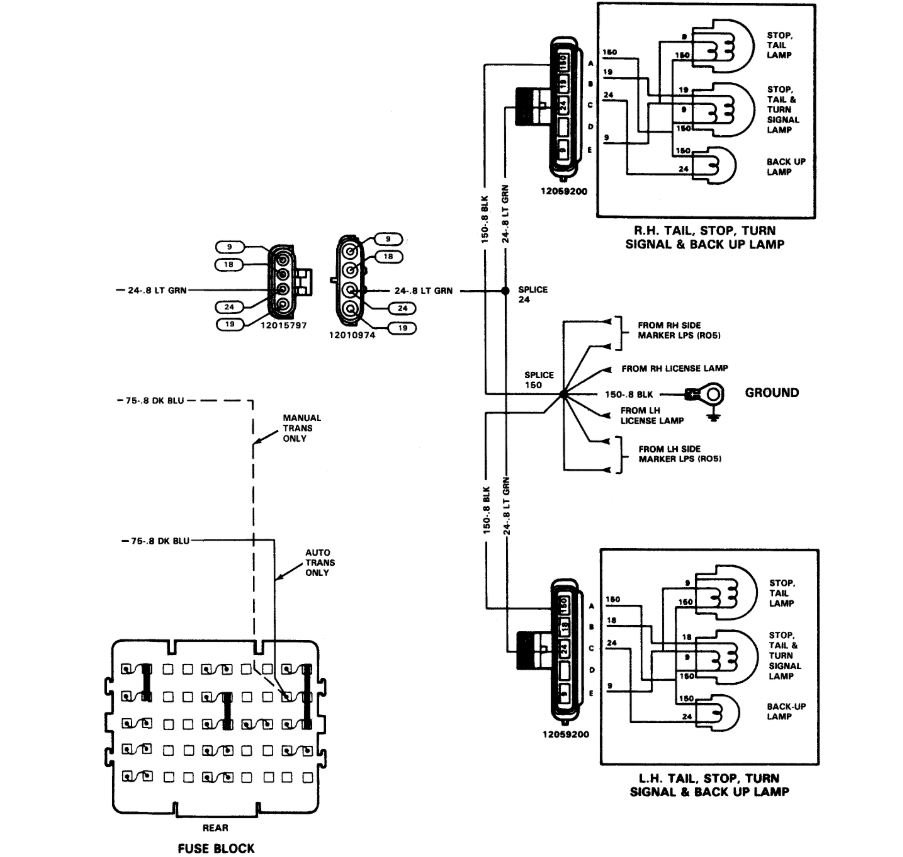
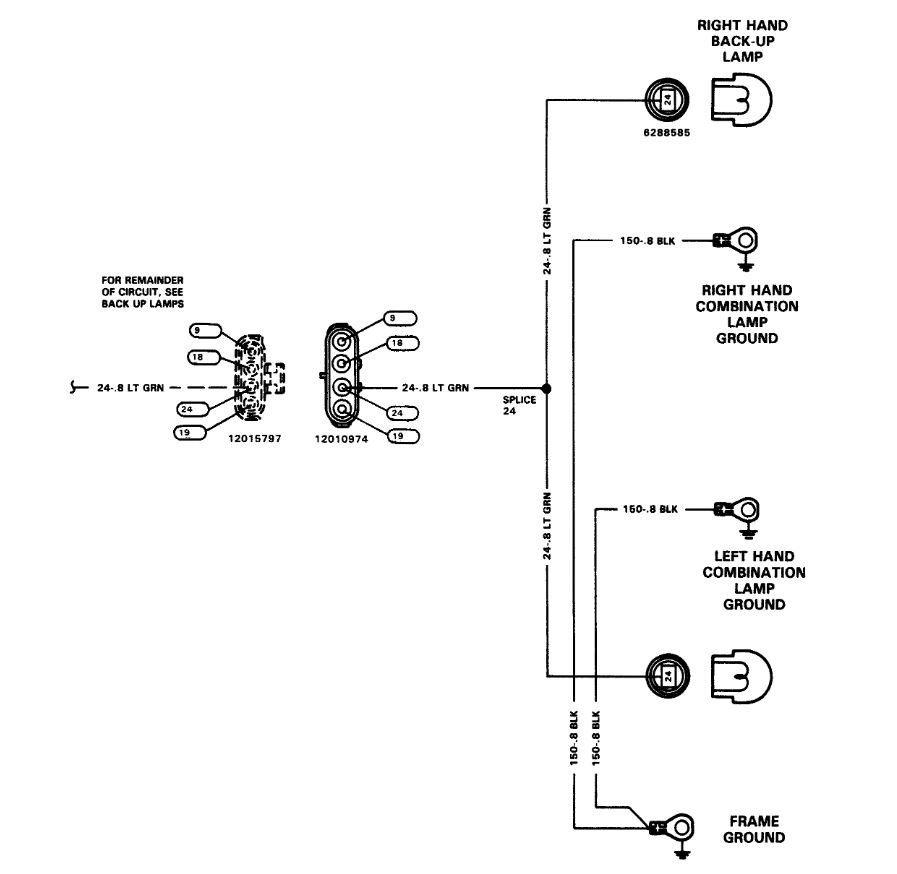
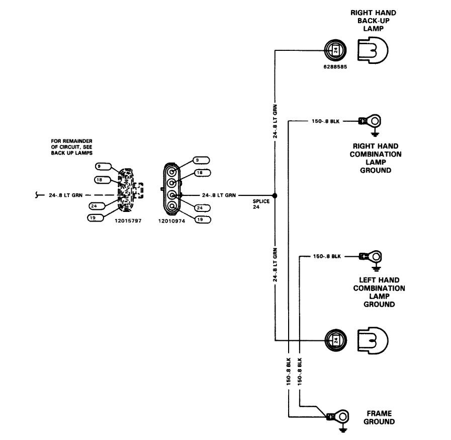
The schematic had to be broken into two separate pictures for me to get the entire thing. Check the things I mentioned and let me know what you find. If you run into trouble, let me know.

Take care,
Joe
Jan 7, 2021 at 2:51 PM (Merged)
Avatar
BOB HICK
  • MEMBER
  • 2 POSTS
Electrical problem
2002 Chevy Silverado V8 Two Wheel Drive Manual

Back-up lights stopped working.I have checked bulbs and fuses, they seem to be o.k..Tech. at goodyear said it could be a sensor on the transmission. Is this something I can change myself. I'm not a mechanic by trade, I can do somethings (brakes,thermostats,hoses, some electrical.People at Auto zone couldn't give me a definite answer on the specific part.
Jan 7, 2021 at 2:52 PM (Merged)
Avatar
BLUELIGHTNIN6
  • CERTIFIED EXPERT
  • 16,542 POSTS
the back-up lamp switch is located on the left side of the transmission. disconnect the battery, raise vehicle safely for access to switch, disconnect switch connectors then unbolt switch from mounting location.
Jan 7, 2021 at 2:52 PM (Merged)
Avatar
PETE JIMENEZ
  • MEMBER
  • 3 POSTS
I recently replaced my transmission on this truck and I noticed that my reverse lights aren't working. What can I do to check them?
Jan 7, 2021 at 2:52 PM (Merged)
Avatar
RHALL77
  • CERTIFIED EXPERT
  • 3,361 POSTS
are you sure every thing is hooked up correctly on the transmission
Jan 7, 2021 at 2:52 PM (Merged)
Avatar
PETE JIMENEZ
  • MEMBER
  • 3 POSTS
to my knowledge yes I plugged in all plugs in there correct location, however there were 2 plugs that were very hard to detach from old tranny and hard to plug in on the new tranny, they're the one that plug into where shifter in connected too.
Jan 7, 2021 at 2:52 PM (Merged)
Avatar
RHALL77
  • CERTIFIED EXPERT
  • 3,361 POSTS
that may be your problem that is the selector switch and neurtal safety switch, inspect that for a bad connection. it is common in those to fail
Jan 7, 2021 at 2:52 PM (Merged)
Avatar
PETE JIMENEZ
  • MEMBER
  • 3 POSTS
Thanks, will do.
Jan 7, 2021 at 2:52 PM (Merged)
Avatar
CSTANLEY
  • MEMBER
  • 1 POST
The bulb looks good no broken filament. Wiring not damaged.
Any ideas ?
Jan 7, 2021 at 2:52 PM (Merged)
Avatar
KASEKENNY
  • CERTIFIED EXPERT
  • 18,907 POSTS
We need to remove the bulb and turn the lamp on then measure voltage on both wires shown in the wiring diagram. We need to make sure we have voltage. If we do then it is the bulb. If not, then we need to work backwards in the circuit to find where we are losing it. There is a fuse but it appears to be for all rear lamps so if the reverse lamp is the only one out then that is not the issue.

https://www.2carpros.com/articles/how-to-check-wiring
Jan 7, 2021 at 2:52 PM (Merged)
Avatar
MUDRUNNER80
  • MEMBER
  • 1 POST

I'm not sure what happened, they worked but lately they don't. is there a relay, inline fuse or something in the transmission that opens the circuit? all my other lights work but reverse lights. I'm stumped. Any help would be greatly appreciated
Jan 7, 2021 at 2:52 PM (Merged)
Avatar
RASMATAZ
  • CERTIFIED EXPERT
  • 75,992 POSTS
Inspect and test the transmission position switch on the steering column under dash or could be an open wire to the bulb/bulb socket corroded

See the guide below on testing wiring, it will help

https://www.2carpros.com/articles/how-to-check-wiring


All of the wiring diagrams for you r back up lights are attached below
Jan 7, 2021 at 2:52 PM (Merged)