No coolant leaks. Car has been maintained by Honda dealer. Last week, after idling around the neighborhood on volunteer patrol at from 5 to 30 mph for half an hour, noises from the engine compartment after shutting down the car compelled me to lift the hood. No coolant leaks. No hot-metal-cooling-popping noises. No smells. Sounded like fluid returning to radiator from coolant recovery tank. In morning, radiator was full and again, no evidence of coolant leaks. Car ran fine. Two days ago, on way home from work in 90+ air, I was watching temperature gauge like a hawk and it suddenly rose to not quite the max temperature range, held that position for two minutes while I drove and worried, then, quickly dropped back to normal temperature.
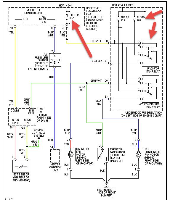
I see it has two electric cooling fans drawing air through the radiator.
What do you think is wrong? How can I test any theories? What does it take to remedy given problems?
I can turn a wrench and follow instructions.
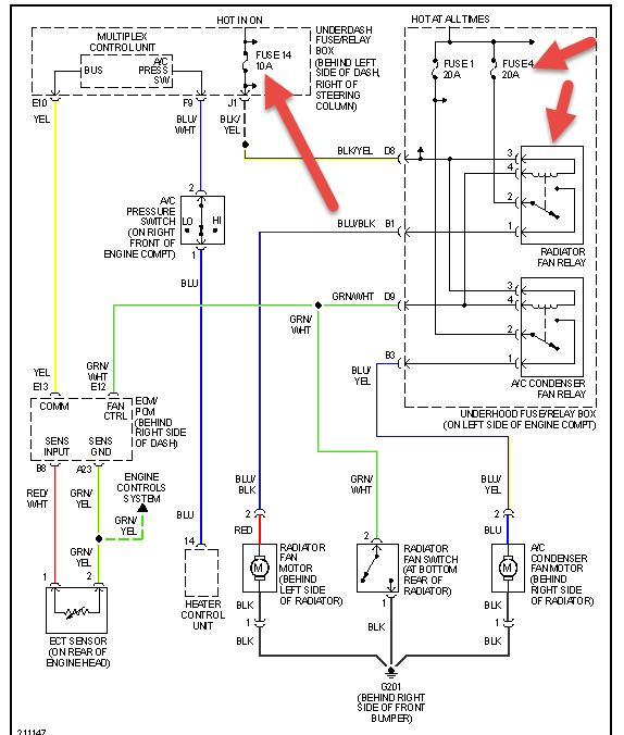
I see it has two electric cooling fans drawing air through the radiator.
What do you think is wrong? How can I test any theories? What does it take to remedy given problems?
I can turn a wrench and follow instructions.
Jun 27, 2014 at 4:24 PM
