starter location and replacement what am I doing wrong?

2006 MERCURY MOUNTAINEER
80,000 MILES
Avatar
LADYTAZ
  • MEMBER
  • 5 POSTS
had a starter put in and one of the wires were left off. when put the other one on the ground wire for the battery gets hot? What am I doing wrong?
Jan 2, 2012 at 10:57 PM
Advertisement
Avatar
RIVERMIKERAT
  • CERTIFIED EXPERT
  • 6,110 POSTS
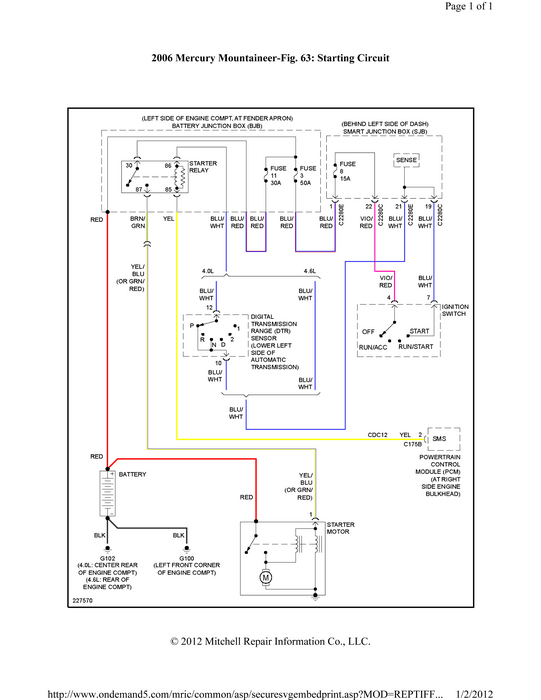
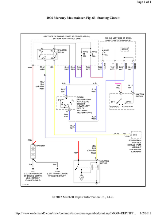
That's because the wire that was left off isn't a ground wire. Hook it up correctly. To the starter solenoid. Big red wire to big lug on starter. Other wire either plugs in or secures with a nut to a terminal on the starter. This guide would help with diagrams below to show you how on your car.

https://www.2carpros.com/articles/how-to-replace-a-starter-motor

Check out the diagrams (Below). Please let us know what happens.
Jan 2, 2012 at 11:02 PM
Avatar
LADYTAZ
  • MEMBER
  • 5 POSTS
I need to know which wire goes where. can you send me a diagram on which wire connects to what from battery to starter
Jan 3, 2012 at 12:13 AM
Advertisement
Avatar
LADYTAZ
  • MEMBER
  • 5 POSTS
i have a power wire and a small ground wire and a 3rd thicker ground wire where i am not sure where it gets connected
Jan 3, 2012 at 12:20 AM
Avatar
RIVERMIKERAT
  • CERTIFIED EXPERT
  • 6,110 POSTS
Do you have a meter or test light? If so, check to see which of the wires gets powered when the key is moved to start. That goes on the starter solenoid. The terminal that the remote starter switch is connected to is the starter solenoid wire.
Jan 3, 2012 at 12:40 AM
Avatar
LADYTAZ
  • MEMBER
  • 5 POSTS
2006 mountaineer will not turn over relpaced spark plugs tried to dump still no turn over
Jan 16, 2012 at 9:06 PM
Avatar
RIVERMIKERAT
  • CERTIFIED EXPERT
  • 6,110 POSTS
By 'turn over' do you mean start, or do you mean the starter engaging and rotating the engine?

If the latter, have you had the starter checked? Have you had the battery tested?
Jan 16, 2012 at 9:21 PM
Avatar
LADYTAZ
  • MEMBER
  • 5 POSTS
the starter is new and battery also when i was starting last it was starting up slow even after starter and batery was replaced
Jan 16, 2012 at 9:44 PM
Avatar
RIVERMIKERAT
  • CERTIFIED EXPERT
  • 6,110 POSTS
Yes, but in your original post you mentioned that the starter had been hooked up incorrectly, creating an almost direct short for the battery. This could have damaged both starter and battery.

As you can see from the drawings I attached before, there is no ground wire going to the starter. The starter gets its ground by bolting to the engine and transmission.
Jan 16, 2012 at 10:47 PM