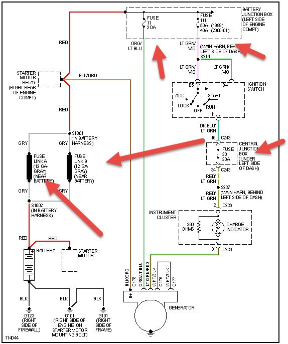
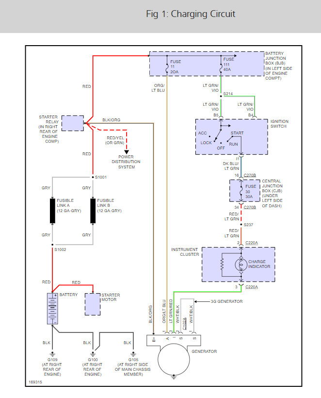
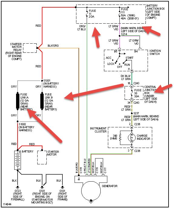
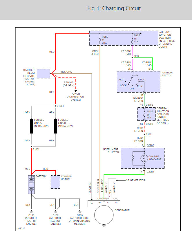
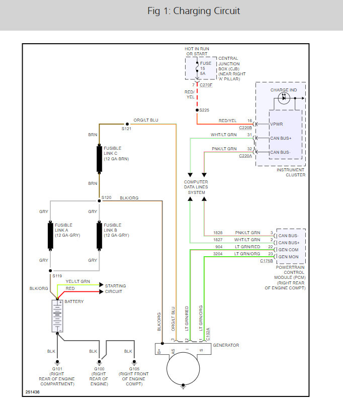
TEST D: WARNING INDICATOR IS ON WITH ENGINE RUNNING, SYSTEM IS CHARGING
Check Fault Codes In PCM
Connect New Generation Star (NGS) tester to Data Link Connector (DLC). Turn ignition on. Using NGS tester, perform Powertrain Control Module (PCM) self-test. If no DTCs are retrieved, go to next step. If any Diagnostic Trouble Codes (DTC) are retrieved, perform appropriate test in accordance with DTC retrieved. See appropriate SELF-DIAGNOSTICS article in ENGINE PERFORMANCE.
Check System For Overcharging
Start engine. With the engine running and all accessories off, measure the voltage at the battery terminals while varying the engine RPM. Is the voltage greater than 15.5 volts? If yes, go to TEST C: SYSTEM OVERCHARGES . If no, go to next step.
Check PCM PIDs
Enter the MONITOR PCM PIDS diagnostic mode on NGS tester. With the engine running, monitor the generator output fault PID in the PCM. Does the PID read YES? If yes, go to next step. If no, see appropriate ANALOG INSTRUMENT PANELS article in ACCESSORIES & EQUIPMENT.
Check Generator Output
Check generator output. Perform GENERATOR LOAD TEST and GENERATOR NO-LOAD TEST under ON-VEHICLE TESTING. Is the generator okay? If yes, go to next step. If no, install a new generator. See GENERATOR under REMOVAL & INSTALLATION.
Check For Correct PCM Operation
Turn ignition off. Disconnect PCM connector. Check for corrosion and pushed-out pins. Connect any disconnected connectors. Make sure all other system connectors are fully seated. Operate the system and verify the concern is still present. Is the concern still present? If yes, install a new PCM. See COMPUTERIZED ENGINE CONTROLS in appropriate REMOVAL & INSTALLATION article in ENGINE PERFORMANCE. Repeat the PCM self-test. If no, the system is operating correctly at this time. Concern may have been caused by a loose or corroded connector. Clear the DTCs. Repeat the self-test.
Jan 20, 2021 at 6:44 PM
(Merged)