Cooling fan wiring diagram needed

2012 BUICK REGAL
75,000 MILES • 2.4L • 4 CYL • 2WD • AUTOMATIC
Avatar
DEON AKEEM M. ROLLE
  • MEMBER
  • 2 POSTS
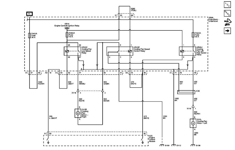
Need wiring diagrams for my my cooling fan system.

Fans do not work.
Jul 29, 2018 at 5:22 AM
Advertisement
Avatar
ASEMASTER6371
  • CERTIFIED EXPERT
  • 52,796 POSTS
Good afternoon.

I attached a wiring diagram for you to view.

Roy

Jul 29, 2018 at 1:13 PM
Avatar
DEON AKEEM M. ROLLE
  • MEMBER
  • 2 POSTS
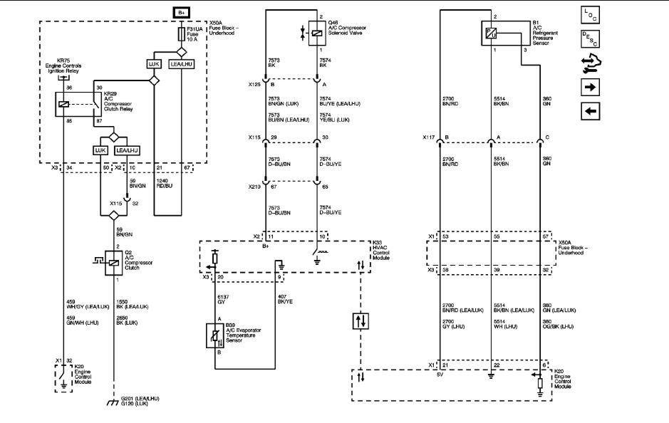
Thank you so much. Can you send me the AC clutch relay wiring diagram as well? I am trying to fix my AC.
Jul 30, 2018 at 3:52 AM
Advertisement
Avatar
ASEMASTER6371
  • CERTIFIED EXPERT
  • 52,796 POSTS
God morning.

My pleasure.

Roy
Jul 30, 2018 at 3:55 AM