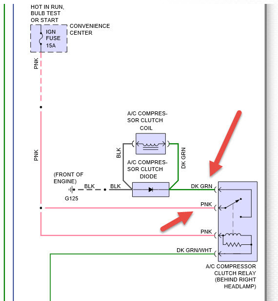
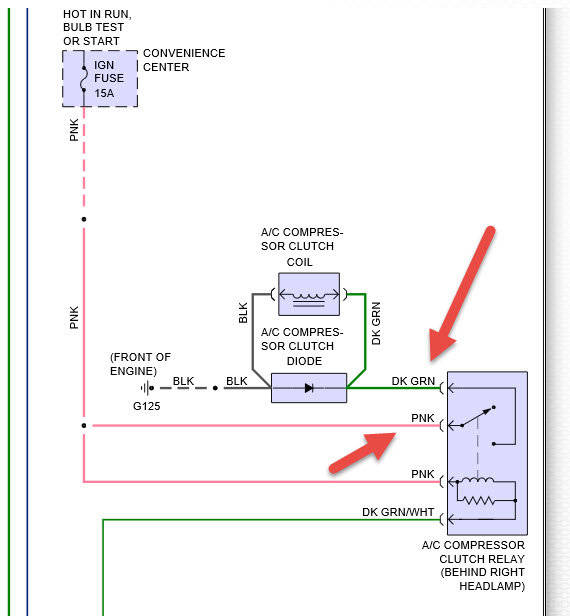
AC not working bought van that way it seems all there. i was gonna jumper relay to fill with freon. chiltons online says could be dual air? how do i tell? has dual heat. chiltons no help on finding relay my fender relays last 1 on right is GREEN has 4 wires main red and green small brown and green.
Mar 28, 2016 at 2:10 PM


