Check engine light stays on?

1988 PONTIAC TRANS AM
60,000 MILES • 5.7L
Avatar
PSKAGGS
  • MEMBER
  • 1 POST
When jumpering pins one and 2 or a and B. Have check for voltage. And for a good ground, are those 2 pins? Have also disconnected the ECM And Probe pen A. To ground and check Engine light does not come on.
Sep 3, 2023 at 10:21 PM
Advertisement
Avatar
STRAILER
  • CERTIFIED EXPERT
  • 53,855 POSTS
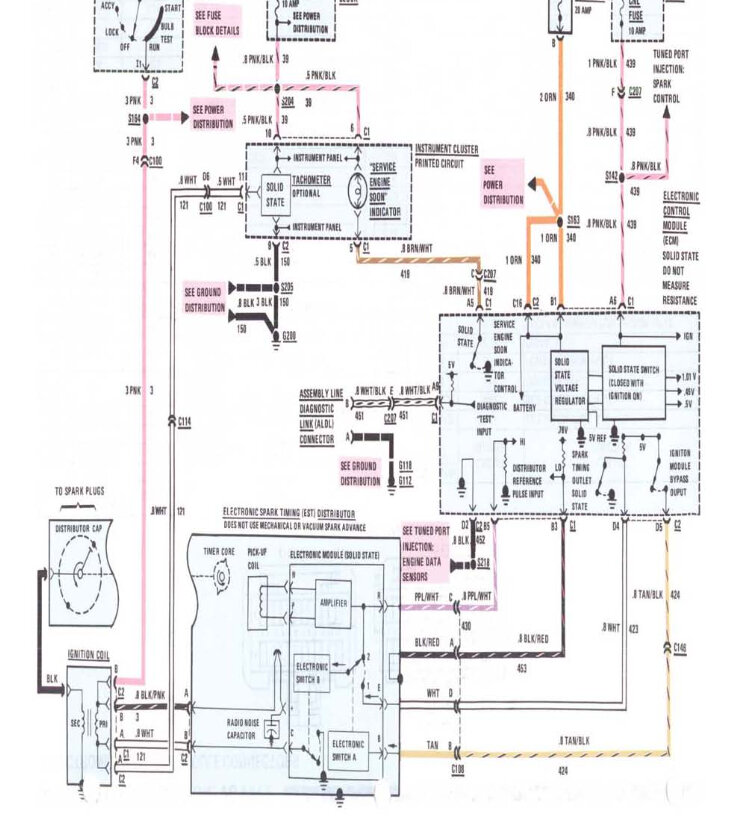
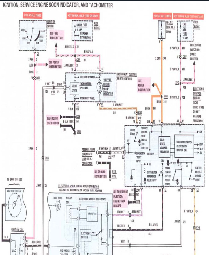
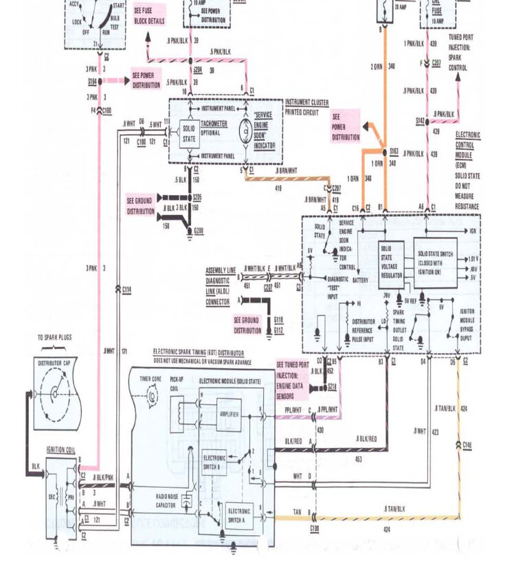
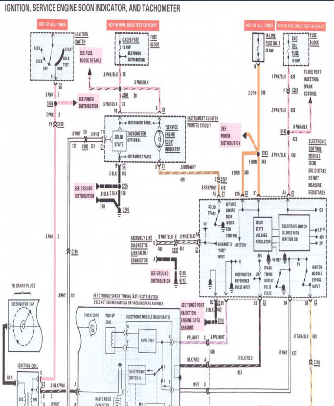
Here is a guide to help you see which terminals to jump for the codes and I have included wiring diagrams for the check engine light, can you also check the bulb to make sure it is good please?

https://www.2carpros.com/articles/buick-cadillac-chevy-gmc-oldsmobile-pontiac-gm-1983-1995-obd1-code-definitions-and-retrieval-method

With the key on you should have power to the pink/black wire at the rear of the cluster Check out the images (below). Please let us know how it goes.
Sep 4, 2023 at 12:47 PM