all 4 widows and sunroof quit at once

1997 CADILLAC DEVILLE
69,000 MILES
Avatar
TIM DAVIS2
  • MEMBER
  • 3 POSTS
all 4 windows and the sunroof quit working at the same time. i am thinking some kind of fuse? but where and which one ?
Jul 27, 2017 at 6:57 AM
Advertisement
Avatar
STEVE W.
  • CERTIFIED EXPERT
  • 15,113 POSTS
Check the windows circuit breaker in the left hand fuse center under the hood.
If it checks out OK then look at the accessory time delay relay in the relay center.
Both share those two items.
Jul 27, 2017 at 7:54 AM
Avatar
TIM DAVIS2
  • MEMBER
  • 3 POSTS
where is the relay center ?
Jul 31, 2017 at 5:40 AM
Advertisement
Avatar
STEVE W.
  • CERTIFIED EXPERT
  • 15,113 POSTS
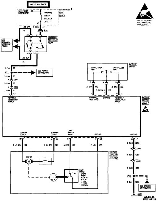
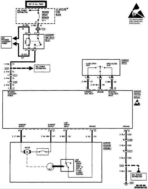
For the time delay relay it's under the floor trim panel just inside the driver side door opening. See the second picture. The first shows it's location in providing power to the various systems.
Jul 31, 2017 at 1:02 PM
Avatar
TIM DAVIS2
  • MEMBER
  • 3 POSTS
ok dumb question i found where you are talking about but is it a box or what does it look like and i can replace it ?
Aug 2, 2017 at 6:26 AM
Avatar
STEVE W.
  • CERTIFIED EXPERT
  • 15,113 POSTS
The relay will be under a cover and look like the image. You may want to check all the powers and grounds first. It's possible that it's a broken wire or bad connector at/near the relay.
Aug 2, 2017 at 6:46 AM