Vacuum hose diagrams

1997 NISSAN TRUCK
230,000 MILES • 2.4L • 4 CYL • 2WD • MANUAL
Avatar
JCLEMO
  • MEMBER
  • 161 POSTS
I need a diagram if possible that will show Mee all hoses related to my intake manifold. Top and bottom and heater hoses. Location as well one hose on bottom of intake connects to an elbow of 45 degrees. And also another on the side of block. About half way of the engine block on passenger side. It has been over a year ago I pulled this engine out to rebuild it. KA 24L made in Mexico. 1997 Nissan pick up XE model 2wd. Should have labeled everything. And Nissan manuals are outrageously high. Library is always so full gotta wait forever to get any help.
Any help will be greatly appreciated. JC.
Nov 11, 2018 at 5:30 PM
Advertisement
Avatar
JONNYB1963
  • CERTIFIED EXPERT
  • 263 POSTS
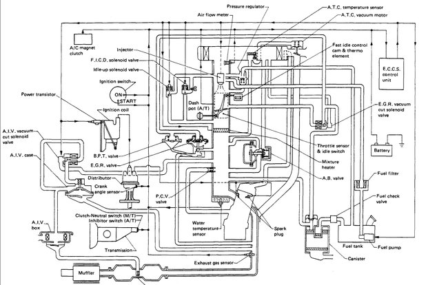
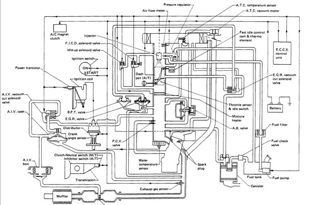
Here is one for you to start with. I am sorting through and I will add more when I find them.

Regards,

Jon
Nov 13, 2018 at 7:00 AM
Avatar
JCLEMO
  • MEMBER
  • 161 POSTS
Thank you Jon. I got all my vacuum hoses back in place and all the various plugs also. Though I am not sure about the four injector plugs. Although they seem to fit okay according to the length of wiring in the harness they pretty much have to fit in a particular injector. I have all the hoses back in place except two. Number one very bottom of intake manifold. A pipe about three inches long and comes out and turns 90 degrees. This has me stumped, either a vacuum line or could it be a coolant line. Number two below the top radiator hose goose neck I call it. There is a small box like part that bolts onto timing chain cover with a sleeve for a coolant line. But where does the other end go to? It seems like maybe bypass hose maybe a 1/4 inch diameter. Sorry for not having a picture for you but can send you a picture if needed. Maybe shed some light. Now for the big one. Today I tried to start it, nothing. But spins over no start. Number one piston at TDC. Rotor points to number one plug wire on cap. Plug connected to the number one wire does fire. Does not seem like it is firing at all. I smell gas after each time trying to start it. I guess if I cannot figure it out soon I will just junk it. I spent over $1,000.00 rebuilding it. But I am getting too old to do this type of work anymore. If you can make any sense of all this and can think of a quick fix please let me know. The truck is in great shape no rust, AC blows ice cold. Thanks. Jon God bless. The freeze plug in the back of the head blew out and ran got. The only reason it is not still running fine. Had this truck almost fifteen years. No problems.
Nov 13, 2018 at 4:53 PM
Advertisement
Avatar
STRAILER
  • CERTIFIED EXPERT
  • 53,855 POSTS
Hello,

Can you upload a picture of what you are talking about as we can get a clear view of what's going on? For the starting issue please start a new question.

Please post your new question here, you must be logged in.

https://www.2carpros.com/questions/new

Cheers, Ken
Nov 15, 2018 at 6:18 PM
Avatar
JCLEMO
  • MEMBER
  • 161 POSTS
Hi Ken,

JC here thanks for your response. I have tried to upload a photo a couple of days ago with no luck. I need to have my phone checked out as well. I am not sure which question your responding to but I have the truck running but not very well my last question was gas dripping out of exhaust. I have since learned my number 2 injector on the rail is stuck in the open position and constantly dumping gas into the cylinder I am thinking. Can you tell me if this gas is going into my crank case? Requiring an oil change?
Thanks Ken. JC
Nov 16, 2018 at 7:16 AM
Avatar
STRAILER
  • CERTIFIED EXPERT
  • 53,855 POSTS
Yes, you need an oil change and a new injector. Here are guides to help you get started:

https://www.2carpros.com/articles/how-to-change-engine-oil-and-filter

and

https://www.2carpros.com/articles/how-to-replace-a-fuel-injector

Please run down these guides and report back.

Cheers, Ken


Nov 16, 2018 at 6:47 PM
Avatar
JCLEMO
  • MEMBER
  • 161 POSTS
Thank you Ken. I am ordering the injectors all new. Should I do the same with the fuel regulator? JC
Nov 17, 2018 at 1:52 AM
Avatar
STRAILER
  • CERTIFIED EXPERT
  • 53,855 POSTS
Yes, its a good idea here is the location of the the fuel pressure regulator below. Check out the diagrams (Below). Please let us know what happens.

Cheers, Ken
Nov 17, 2018 at 9:42 AM
Avatar
MOCJR57
  • MEMBER
  • 2 POSTS
Please Help!! hello and greetings,i have a 1988 nissan truck d21 4cly no a/c with manual trans and i want to replace all the vacuum lines but i have no schematic or diagram to go by. i am really low on $ so thats why i am useing the free option. i hope someone will help me with this as it has been a great truck.
Feb 12, 2021 at 11:27 AM (Merged)
Avatar
BLUELIGHTNIN6
  • CERTIFIED EXPERT
  • 16,542 POSTS
can you see this OK? if not then give me your email and i will send it to you that way, you can then blow it up on your PC.


https://www.2carpros.com/forum/automotive_pictures/261618_Noname_1205.jpg

I have updated this post you can now see the diagram (BELOW)
Feb 12, 2021 at 11:27 AM (Merged)
Avatar
MOCJR57
  • MEMBER
  • 2 POSTS
thank you so much!!! and yes please send it to me as i cannot make much of it out...my e-mail address is [email protected] i will use your service again and i will donate next time...your help is really,really appreciated!!!!
Feb 12, 2021 at 11:27 AM (Merged)
Avatar
BLUELIGHTNIN6
  • CERTIFIED EXPERT
  • 16,542 POSTS
no problem, i enlarged it the best i can and posted it below. i also emailed you the diagram as well, you can do more to it on your PC than I can here in the forums..


https://www.2carpros.com/forum/automotive_pictures/261618_Noname_1206.jpg

Feb 12, 2021 at 11:27 AM (Merged)
Avatar
SHIMMAN
  • MEMBER
  • 1 POST
I have a 1989 Nissan pick SE. VG301 motor V6 2WD with 127,000 miles on it. I recently had to change the heads due to a timing issue which froze the valves up and I lost compression. Since the new heads have been on I have got poor poor gas mileage and heavy black soot in tailpipe, so thick its eaten a hole in the pipe. As driving I feel like a backpressure or surge when gas pedal is not depressed. I was unsure of vaccum lines and where to re attach them. Any suggestions as to what is causes the poor gas mileage and can anyone provide me with a detailed diagram of the vaccum system. Mainly the lines that go to the throttle body or intake?
Feb 18, 2021 at 12:18 PM (Merged)
Avatar
KHLOW2008
  • CERTIFIED EXPERT
  • 41,814 POSTS
Was the timing belt installed correctly?

This is the on;ly vacuum diagram available to me. sorry if it is fuzzy.
Feb 18, 2021 at 12:18 PM (Merged)
Avatar
RASMATAZ
  • CERTIFIED EXPERT
  • 75,992 POSTS
Its readable-KHLow2008-Could be a valve timing problem as you stated-
Feb 18, 2021 at 12:18 PM (Merged)
Avatar
KASEKENNY
  • CERTIFIED EXPERT
  • 18,907 POSTS
This could be a timing issue as you stated so I attached the process on how to install the timing belt and time the engine.

Also, if this is a vacuum leak issue, then here is a guide that will help with this:

https://youtu.be/4ktw1X4W_-k

Below is the process on how to time the engine. Let us know if you have questions. Thanks
Feb 18, 2021 at 12:18 PM (Merged)
Avatar
REDNECKMECHANIX
  • MEMBER
  • 2 POSTS
Four cylinder two wheel drive manual 180,000 miles.

please help me. i bought a wonderful little truck to get back and forth to work with. everything on it is great except for the fact that all the vacuum lines have deteriorated or are missing.

does anyone have a vacuum diagram for y lil d21?

it has a 2.4l throttle body injected z24 motor.
Feb 18, 2021 at 12:18 PM (Merged)
Avatar
STRAILER
  • CERTIFIED EXPERT
  • 53,855 POSTS
Hello, I have found the vacuum diagrams for the engine and EVAp systems I hope this helps. (below)


https://www.2carpros.com/forum/automotive_pictures/12900_z24_1.jpg

(Click the image below) Please let us know if you need anything else to get the problem fixed. Cheers, Ken
Feb 18, 2021 at 12:18 PM (Merged)
Avatar
REDNECKMECHANIX
  • MEMBER
  • 2 POSTS
lz help me i bo9ut a wonderful little truck to get back and forth to work with and everything on it is great except for the fact that all the vacum lines have deteriorated or are missing does anyone have a vacuum diagram for y lil d21 it has a 2.4l throttle body injected z24 motor someone already posted me a pic of the emissions control system but that is not what i need although i do thank them very much this is a picture of what i dont need i need the diagram that is *****strictly for the vacuum system*** on a 1987 nissan d21 truck with a throttle body injected 2.4L z24 non california emissions motor with a standard transmission


https://www.2carpros.com/forum/automotive_pictures/362013_12900_z24_1_1.jpg


https://www.2carpros.com/forum/automotive_pictures/362013_12900_z24_1_2.jpg

Feb 18, 2021 at 12:18 PM (Merged)
Avatar
MERLIN2021
  • CERTIFIED EXPERT
  • 17,250 POSTS
It is on a label under the hood when shipped from the factory, this is all that is available to me. for z24i 2.4 engine. Look close, vacuum and electric diagram in one...this is what is suppied by Nissan.


https://www.2carpros.com/forum/automotive_pictures/62217_d21_1.jpg

Feb 18, 2021 at 12:18 PM (Merged)
Avatar
2CP-ARCHIVES
  • MEMBER
  • 4,540 POSTS
need a vacuum hose diagram to see if my hoses are connected correctly. The engine runs fine but seems sluggish.
Feb 18, 2021 at 12:19 PM (Merged)
Avatar
KHLOW2008
  • CERTIFIED EXPERT
  • 41,814 POSTS
Don't know which engine you have so here are both.
Feb 18, 2021 at 12:19 PM (Merged)
Avatar
DYERPUNK
  • MEMBER
  • 3 POSTS
I recently purchased a 1987 nissan d21 pickup 2.4L, the engine was shot so i rebuilt it. The problem im having is that when i received the vehicle all the vacuum lines were a mess and most of them missing or disconnected. I have looked everywhere for a detailed vacuum diagram for this vehicle and have not yet been able to find it. I was hoping you guys could help. Thanks, Dyerpunk
Feb 18, 2021 at 12:19 PM (Merged)
Avatar
BLACKOP555
  • CERTIFIED EXPERT
  • 10,386 POSTS


https://www.2carpros.com/forum/automotive_pictures/66751_vaccum_3.jpg

here ya go! thanks for the donation
Feb 18, 2021 at 12:19 PM (Merged)
Avatar
DYERPUNK
  • MEMBER
  • 3 POSTS
Thanks a lot guys, the diagram is exactly what i needed, everyone that i did find wasn't complete. Thanks Again.
Feb 18, 2021 at 12:19 PM (Merged)
Avatar
BLACKOP555
  • CERTIFIED EXPERT
  • 10,386 POSTS
your welcome.

thanks again for the donation.
Feb 18, 2021 at 12:19 PM (Merged)
Avatar
TRACY475
  • MEMBER
  • 1 POST
I have a 89 nissan d 21 pick up I need a Vacuum diagram to check the routing of the existing lines any help thanks engine Z24 2.4
Feb 18, 2021 at 12:19 PM (Merged)
Avatar
MERLIN2021
  • CERTIFIED EXPERT
  • 17,250 POSTS
Here's both V6 and 4 cyl..


https://www.2carpros.com/forum/automotive_pictures/62217_VacDiaV6_1.jpg


https://www.2carpros.com/forum/automotive_pictures/62217_VacDia_1.jpg

Feb 18, 2021 at 12:19 PM (Merged)