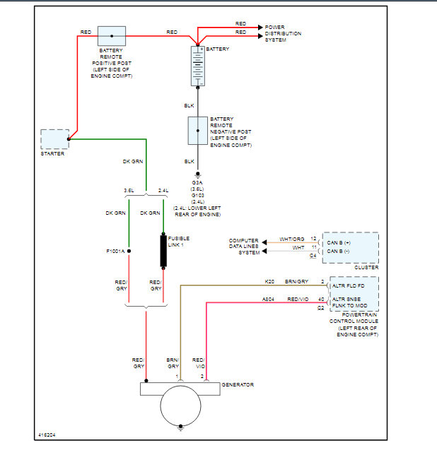
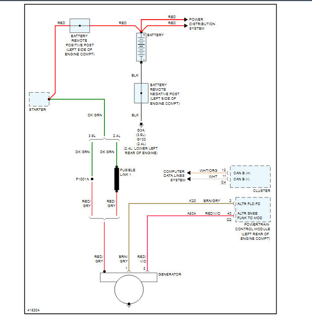
My car was running fine and all of a sudden the battery light came on. I took my car home and left it over night. I got back in the car in the morning and started driving to work i got about 20 minutes away and it just quit running. I had someone jump it so i could get it home and it just shut off as soon as the jumper cables came off. I replaced the battery and alternator and still the alternator won't charge. Any idea's i am ready to burn it, lol. Please help
Nov 6, 2019 at 9:54 PM

