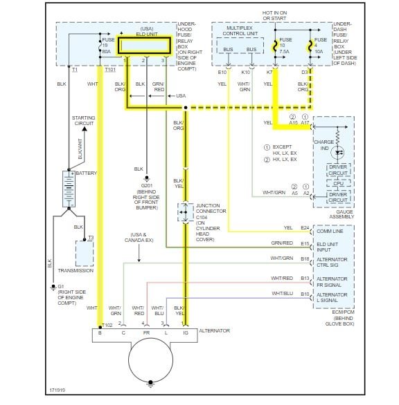
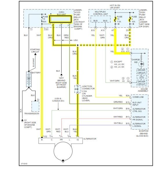
When driving the battery light came on and the power steering light came on. so I got home turned the car off and it wouldn't start again. so I bought a new alternator fitted it bought a new battery and fitted it and car started no problem, but battery light and power steering light still on. so I checked to see if the battery was charging which it's not. I checked all fuses they are all fine. so I thought maybe I was unlucky with the alternator, so I bought another and fitted it and still same issue. I'm lost for ideas on what to check next .any help appreciated. thanks
Jun 1, 2019 at 6:55 AM


