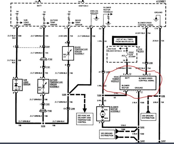
My blower fan runs on high despite me switching to low or automatic (it is a automatic climate control).. I turned the car off, and the fan kept blowing on high. I finally pulled the wire on the blower fan to keep from draining the battery...
I never heard of a fan run by itself before so I'm thinking it's the relay (contacts stuck in on position). I would be very happy to have a second or third opinion.
I haven't checked the fuses for the obvious reason the fan is working and not stopping.
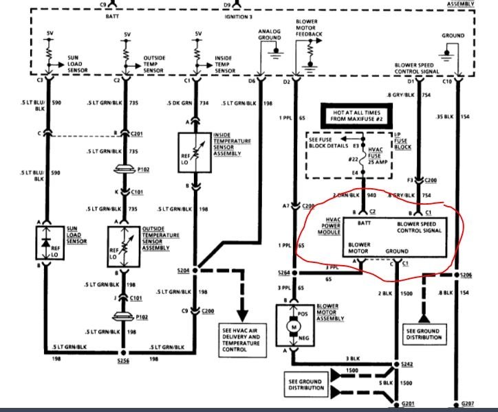
I never heard of a fan run by itself before so I'm thinking it's the relay (contacts stuck in on position). I would be very happy to have a second or third opinion.
I haven't checked the fuses for the obvious reason the fan is working and not stopping.
Jan 7, 2021 at 10:48 PM


