A/C clutch fuse keeps burning out

2013 CADILLAC ATS
175,000 MILES • 2.0L • 4 CYL • 2WD • AUTOMATIC
Avatar
DAMSON2021
  • MEMBER
  • 6 POSTS
What could be the problem? I put 10-amp 15 amp and 25 amp the only one that didn’t blow is 25 amp, but clutch not engaging?
Jun 19, 2022 at 4:56 PM
Advertisement
Avatar
STRAILER
  • CERTIFIED EXPERT
  • 53,855 POSTS
This happens when the A/C compressor coil is shorted out, which is a common repair on all cars. I would get a new compressor from Amazon (AC Delco unit). here are generic guides to help you do the job with specific instructions in the diagrams below for your car:

https://www.2carpros.com/articles/replace-air-conditioner-compressor

and

https://youtu.be/4EqdrBVb0sY


Check out the diagrams (below). Let us know what happens and please upload pictures or videos of the problem.
Jun 20, 2022 at 12:39 PM (Merged)
Avatar
DAMSON2021
  • MEMBER
  • 6 POSTS
i change the compressor but for some reason it is still doing same thing, blowing the clutch fuse?
Jun 27, 2022 at 8:46 AM
Advertisement
Avatar
STRAILER
  • CERTIFIED EXPERT
  • 53,855 POSTS
There is only one wire (brn-grn) from the compressor clutch and the relay, it could be the relay is shorted out because of the bad compressor. here is a guide to help check it and the location of the relay #62:

https://www.2carpros.com/articles/how-to-check-an-electrical-relay-and-wiring-control-circuit

Check out the diagrams (below). Please let us know what happens.
Jun 27, 2022 at 9:05 AM
Avatar
DAMSON2021
  • MEMBER
  • 6 POSTS
So, you're saying my A/C relay needs to be replaced, and that could be causing my A/C clutch fuse to burn out?
Jun 27, 2022 at 9:26 AM
Avatar
STRAILER
  • CERTIFIED EXPERT
  • 53,855 POSTS
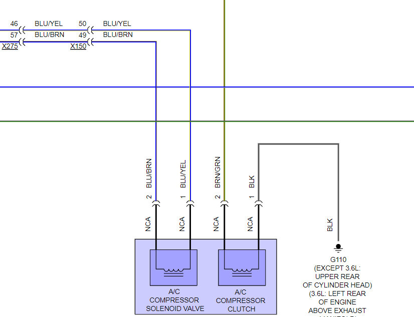
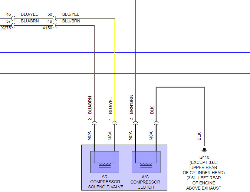
It is either the relay or the wiring going to the compressor. here is the wiring diagrams so you can see how the system works brown/green wire go to the compressor from the relay you can test the connection and a short to ground using this guide:

https://www.2carpros.com/articles/how-to-check-wiring

Check out the diagrams (below). Please let us know what happens.
Jun 28, 2022 at 10:54 AM
Avatar
DAMSON2021
  • MEMBER
  • 6 POSTS
I swapped out the relay it’s still blowing 10am fuse for the A/C clutch.
Jun 29, 2022 at 9:41 AM
Avatar
STRAILER
  • CERTIFIED EXPERT
  • 53,855 POSTS
The only thing left is the wiring, it must be pinched or rubbed through. Please use the guide and wiring diagrams to test the brown/green wire, make sure it is not shorting to ground.
Jun 29, 2022 at 10:47 AM
Avatar
DAMSON2021
  • MEMBER
  • 6 POSTS
I had to run a wire to compressor to battery to over pass it but it’s working that way. Thank you so much for advice and help. I highly appreciate it.
Jun 29, 2022 at 5:36 PM
Avatar
STRAILER
  • CERTIFIED EXPERT
  • 53,855 POSTS
Yep, the wire must have been shorted, Glad you could get it fixed, that kind of problem can be tough. Please use 2CarPros anytime we are here to help.
Jun 30, 2022 at 8:21 PM