Brake light stays on

2004 DODGE RAM
210,000 MILES • 6 CYL • TURBO • 4WD • MANUAL
Avatar
FRANK ZEIGLER
  • MEMBER
  • 2 POSTS
Brake light stay on, continuously, when ignition is on.
Jun 27, 2020 at 10:21 AM
Advertisement
Avatar
JACOBANDNICKOLAS
  • CERTIFIED EXPERT
  • 110,175 POSTS
Hi,

At the top of the brake pedal is the brake light switch. I attached a picture to help locate it. Unplug it and see if the light goes off. If it does, replace the switch. If it stays on, then we have a short to power after the switch.

Let me know what you find.

Joe
Jun 27, 2020 at 8:07 PM
Avatar
FRANK ZEIGLER
  • MEMBER
  • 2 POSTS
Installed new brake light switch. Left brake light still stayed on, dim and blinking. The right side brake light was always working okay. So I wired both brake light to the right side brake light wiring. They work fine.is there a problem with wiring them that way?
Jun 29, 2020 at 7:06 PM
Advertisement
Avatar
JACOBANDNICKOLAS
  • CERTIFIED EXPERT
  • 110,175 POSTS
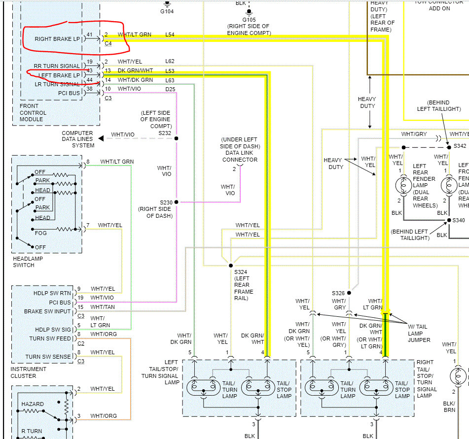
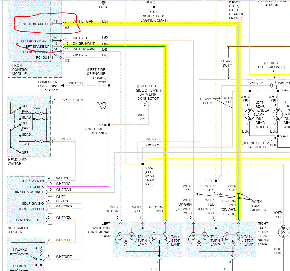
The only concern is if the power being drawn is too much for the wiring. You have basically doubled the load of the wiring to the one side. I attached a pic of the wiring. Note there is a left and right send from the integrated power module, IPM. If I had to guess, the pin in the module has corroded or is partially broken and is shorting to power.

Honestly, it isn't something I would suggest. Just keep an eye on things. For the first few days, make sure nothing on the wiring seems to be overheating.

Joe
Jun 29, 2020 at 8:49 PM