Camshaft sensor wiring

2005 HYUNDAI SONATA
165,000 MILES • 2.4L • 4 CYL • 2WD • AUTOMATIC
Avatar
BMPKNS2
  • MEMBER
  • 10 POSTS
The connector broke and I have new sensor and connector. It is part number 39310-38050. There are 3 wires that go into the connector. It is orientated in the car with the bolt hole at the top and connector is sideways (vertical). Of the three wires which is supposed to be 12 volt, 5 volt and ground?
Jan 6, 2020 at 3:55 PM
Advertisement
Avatar
SCGRANTURISMO
  • CERTIFIED EXPERT
  • 4,897 POSTS
Hello,

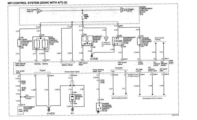
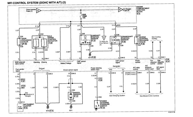
In the diagrams down below I have included both the Original Equipment Manufacturer[OEM] and non OEM wiring diagrams with the wires highlighted for you and the connector pinout for various connectors on your vehicle. The connector for the Camshaft Position Sensor[CMP] is C05. In the OEM wiring diagram there will be a number by each wire. Match these to the numbers in the pinout for C05 and there are where the wires go to. I hope this helps.

Thanks,
Alex
2CarPros
Jan 6, 2020 at 10:12 PM
Avatar
BMPKNS2
  • MEMBER
  • 10 POSTS
Thank you Alex. These diagrams are extremely helpful and I appreciate it very much. So looking at c05 the camshaft connector on my car is sideways with the triangle on the left side . so I'm seeing it as 1 is the top wire. 2 in the middle and 3 is the bottom wire. So 12 volts to number 3. 5 volt signal wire to number 2. Ground wire to number 1. Is that right?
Jan 7, 2020 at 1:36 PM
Advertisement
Avatar
SCGRANTURISMO
  • CERTIFIED EXPERT
  • 4,897 POSTS
Hello again,

If the lock is on the left, then, yes, you are seeing it correctly. 1 would be ground, 2 would be 5V reference, and 3 would be 12V fused. I hope that this helps.

Thanks,
Alex
2CarPros
Jan 7, 2020 at 5:26 PM
Avatar
BMPKNS2
  • MEMBER
  • 10 POSTS
Okay. I had it hooked up wrong pretty sure I fried the new camshaft sensor. Got a new one coming in a couple days. Now I notice no spark coming from ignition coil for 2 and 3. There are two ignition coils. One does 1 and 4 the other 2 and 3. Power is going into both coils but no spark out from 2 and 3 coil. I switched the coils now no spark from same position coil. Could that be because I fried the new sensor? Someone told me I have to reset computer . can I do that just by unhooking battery for 10 minutes or do I need computer to do that? Thanks
Jan 8, 2020 at 11:51 AM
Avatar
SCGRANTURISMO
  • CERTIFIED EXPERT
  • 4,897 POSTS
Hello again,

This is probably going to be an open or unwanted resistance in the wire coming from the coil driver in the PCM to the bad ignition coil. The wires can be seen in the engine management wiring diagrams I sent earlier coming from pins 11 and 12 of the PCM connector. One is an orange wire and the other coil is a white wire. In the diagrams down below I have included guides on how to find opens, unwanted resistance with the voltage drop method, and known bad electrical problems that can happen in an automotive electrical circuit. Please use these guides and check the wire going to the bad coil and get back to us with what you find out.

Thanks,
Alex
2CarPros
Jan 8, 2020 at 7:56 PM
Avatar
BMPKNS2
  • MEMBER
  • 10 POSTS
I did both tests that you mentioned. Battery is kinda dead so have it jumpered from my truck. Anyway after I did all those checks wiring is solid. Then I decided to check for signal pulse from the com to the ignition coils. On the good one I had dvom set to dc voltage. Crank the engine and middle wire to good coil jump to close to 5 volts. On the coil that isn't sparking that middle wire voltage does not change when cranking. So no signal pulse from PCM to that coil. So I assume the PCM has a fault in it. This cant be because of the bad camshaft sensor could it?
Jan 9, 2020 at 2:16 PM
Avatar
SCGRANTURISMO
  • CERTIFIED EXPERT
  • 4,897 POSTS
Hello again,

No. If the PCM wasn't getting a signal from the CMP, then both ignition coils wouldn't be getting the signal from the PCM. The fact that one is working says that it is either the driver wire from the PCM or the PCM has a bad driver in it and will need to be replaced. So if you checked the wire going from the coil that is not working to the PCM and it all looks good then the PCM is bad. There are a couple of ways of replacing the PCM. You can purchase a new one, or you send in the one out of your vehicle and have it repaired, if possible. The advantage to the latter, is you won't have to have go through having your ignition keys reprogrammed to a new PCM, since it is the PCM that was already in your vehicle, and the keys are already programmed to it. Please get back to us with what you decide to do and we can go from there.

Thanks,
Alex
2CarPros
Jan 10, 2020 at 4:47 AM
Avatar
BMPKNS2
  • MEMBER
  • 10 POSTS
So about 3 months ago a couple different times the car died while driving and it had blown the fuel injector fuse and I replaced it. Bit then checked the injectors and wiring and absolutely nothing wrong with them. Now this is happening where one ignition coil is not getting signal from the PCM . Oddly enough at the PCM those are both in the same plug which means both running from the same chip inside the PCM. Pretty sure it needs to be replaced.
I took the PCM out of the car and cleaned all thr contacts on it and the wiring connectors plugged into it. With alcohol let it dry a day and plugged back in. Same result no fire to #2 ignition coil. So gonna replace it.
My ignition key does not have a chip in it and isn't programmed to the car. So would it be safe for me to buy another PCM same part number for same year car off eBay and replace it that way? Can get one for 50 bucks there. I don't want to put anymore into this car than that. Thanks
Jan 12, 2020 at 1:50 PM
Avatar
SCGRANTURISMO
  • CERTIFIED EXPERT
  • 4,897 POSTS
Hello again,

If the wires going to the bad ignition coil are intact, then yes it is probably going to be the PCM. If you replace the PCM and the problem still exists then there is a problem in the wires. Please let us know how everything turns out.

Thanks,
Alex
2CarPros
Jan 14, 2020 at 7:48 PM
Avatar
BMPKNS2
  • MEMBER
  • 10 POSTS
I replaced the PCM with used one off eBay. Exact same problem no signal to one coil. I unplugged wire harness under the hood right next to the wire harness for the crankshaft sensor. No signal there either. Back to square one I am gonna figure this out with the wiring diagrams hopefully. Just gonna replace the whole wire probably.
Jan 21, 2020 at 11:30 AM
Avatar
SCGRANTURISMO
  • CERTIFIED EXPERT
  • 4,897 POSTS
Hello again,

Use the wiring diagrams and the guides that I sent earlier. I have the wires from the Camshaft Position Sensor[CMP] high lighted for you to make it easier on you. The guides on how to find an open and using voltage drop to find unwanted resistance in an automotive electrical circuit and known faults that happen in an automotive electrical circuits are invaluable tools when tracking down wiring problems. Please go through these guides, apply them here, and get back to us with what you find out. In the diagrams down below I have also included a description of the CMP's operation for your vehicle for reference for you as well.

Thanks,
Alex
2CarPros
Jan 22, 2020 at 3:10 AM
Avatar
BMPKNS2
  • MEMBER
  • 10 POSTS
So I replaced the whole wire from the PCM to the ignition coil. Still no signal. On the wiring diagrams it looks like the wire goes straight from the PCM to the coil. Does it go through anything else? Maybe the PCM relay? I'm gonna give this car about 10 more minutes of my time and then roll it over the scales.
Jan 23, 2020 at 10:31 AM
Avatar
SCGRANTURISMO
  • CERTIFIED EXPERT
  • 4,897 POSTS
Hello again,

Did you check the wires going from the CMP[Camshaft Position Sensor]to the PCM? Check these wires for opens or unwanted resistance. When checking for unwanted resistance use the voltage drop method. Also, check all of the power and ground wires going to the PCM. In the wiring diagrams I sent earlier, the first two diagrams on the left hand side show the PCM pins. The power wires are the wires that say battery and the the ground wires say ground, or GND. Please check these wires and get back to us with what you find out.

Thanks,
Alex
2CarPros
Jan 24, 2020 at 12:51 AM
Avatar
BMPKNS2
  • MEMBER
  • 10 POSTS
Wires going to the CMP on the black wires both had cracked insulation on them. I cut them back and replaced them. Then I plugged it back in checking voltage and pink wire had 12 volts. Number 3 black is ground. And number 2 black should be 5 volts but it read 12 also. Unplugged the connector and reading 12 5 and ground like its supposed to. Put first CMP sensor back in I bought new and plugged in and wires are all reading right now. Still no signal to one coil. On my car there is an ignition failure sensor. I replaced that a few months ago because the tachometer was not working. checking those wires I noticed that both ignition coils get their 12v power through that sensor. There are 4 wires on it. One is power and one ground. One is for tachometer signal inside and the other is signal wire to the CMP which in turn tells it to send signal to each coil. So maybe that went bad it was a cheap part. So I bought another one off eBay and it will be here in a couple days.
After fixing the CMP wires cranking the engine it is way different wants to start but only one coil currently working. So hoping that its just that bad sensor and will let you know if it fixes it.
Jan 27, 2020 at 3:27 PM
Avatar
SCGRANTURISMO
  • CERTIFIED EXPERT
  • 4,897 POSTS
Hello again,

Yep, I learned a while ago, that if you get cheap parts, you get cheap performance. In the long run it pays to spend a little extra money to get the quality parts. Keep us informed.

Thanks,
Alex
2CarPros
Jan 28, 2020 at 8:21 PM
Avatar
BMPKNS2
  • MEMBER
  • 10 POSTS
Talked to a friend of mine mechanic over 30 years. He said sometimes the wires just come loose in the connector. So I pulled it off and yeah a bunch of them loose. Got signal. Fired it up and timing belt broke. So it's going bye bye . was a great car everything still worked, everything. So i'm a go shopping. What a mess.
Feb 9, 2020 at 5:01 PM
Avatar
SCGRANTURISMO
  • CERTIFIED EXPERT
  • 4,897 POSTS
Hello again,

I am so sorry to hear that. Darn gremlins anyway. I hope you have better luck with your next vehicle, and again, sorry for your luck.

Thanks,
Alex
2CarPros
Feb 9, 2020 at 8:42 PM