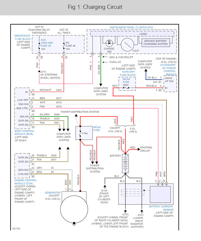
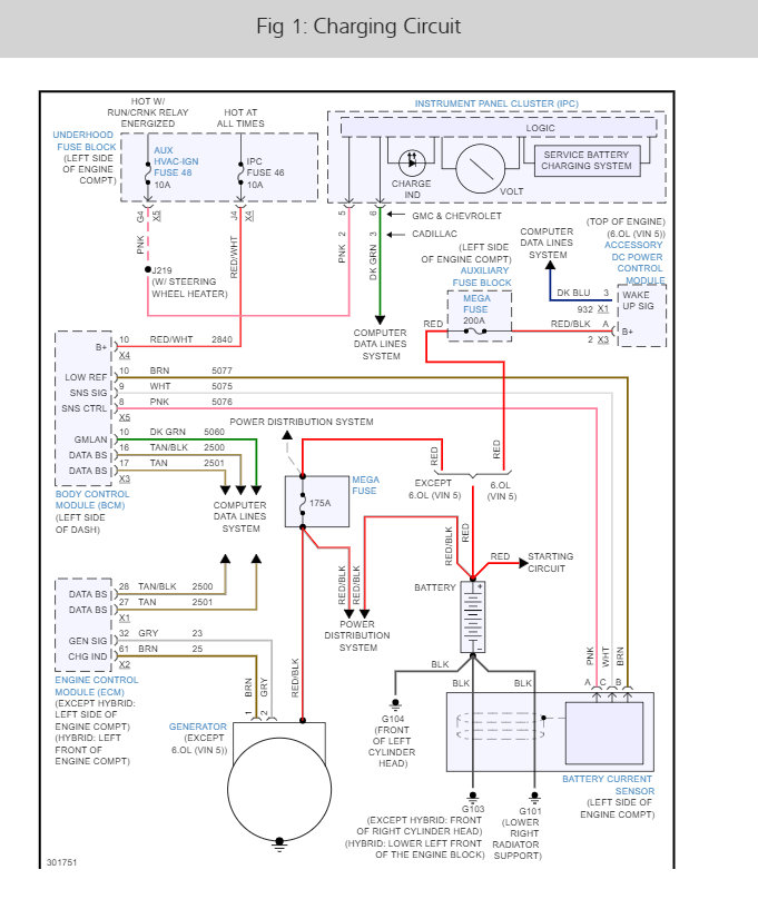
All the lights (headlights, dash, dome, tail, etc.) on my SUV have been dimming a lot lately and I am not sure why. The charging system light comes on from time to time but it does not stay on. Just recently replaced the belt, tension-er, and idler pulley but it continues. Removed and cleaned the ground connections, cleaned the battery terminals, and removed the alternator and cleaned its connectors and the problem persists?
Oct 15, 2017 at 11:53 AM



