4 Wheel Drive doesn't Work?

1994 CHEVROLET SILVERADO
200,000 MILES • V8 • 4WD • AUTOMATIC
Avatar
ADAM_WORLEY06
  • MEMBER
  • 12 POSTS
I engaged it to 4 wheel drive, and I felt it engage. But when I was on ice, the front wheels didn't spin. The light does not come on even when it is engaged. This is my first 4x4 and I don't know much about it. Any ideas what i need to make it work? Thanks.
Jan 26, 2010 at 7:44 AM
Advertisement
Avatar
SCOTTY DEE
  • CERTIFIED EXPERT
  • 592 POSTS
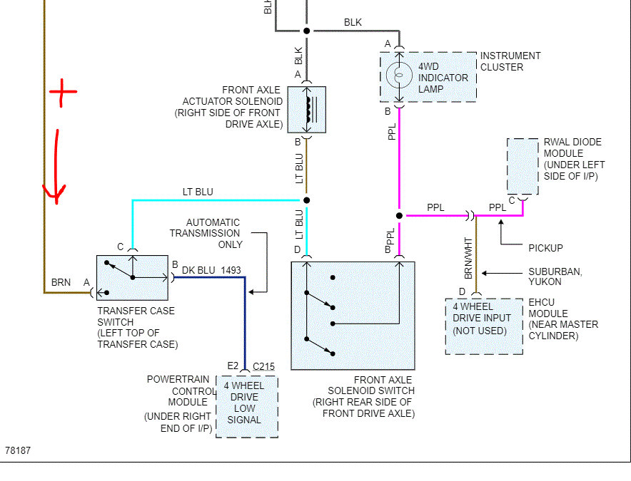
Check AC/HTR fuse first. Check for feed wire problem at transfer case switch, possible open. Also inspect wires to actuator, and inspect actuator for damage.

See the guide below on testing wiring

https://www.2carpros.com/articles/how-to-check-wiring

Wiring diagram for your 4wd system is attached below
Jan 26, 2010 at 2:47 PM
Avatar
CLOPEZ78
  • MEMBER
  • 2 POSTS
After replacing both CV axles 4 wheel drive not engaging even after replacing actuator.
Sep 2, 2020 at 10:54 AM (Merged)
Advertisement
Avatar
JACOBANDNICKOLAS
  • CERTIFIED EXPERT
  • 110,175 POSTS
Hi,

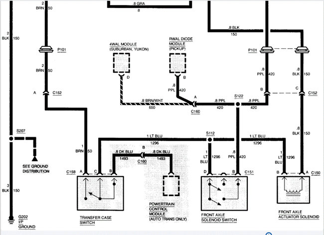
First, check the 4wd fuse to make sure it is good. In addition to just checking the fuse, make sure there is power to it. If that is good, there is a black wire coming from the actuator on the axle. Make sure it has continuity to ground.

I attached a pic below of the fuse and a portion of the wiring schematic. Here is a link you may find helpful when testing for power at the fuse:

https://www.2carpros.com/articles/how-to-check-a-car-fuse

Let me know. Also, if the fuse is good, I need to know if the 4wd light is turning on and if there is power to the actuator.

Take care,
Joe
Sep 2, 2020 at 10:54 AM (Merged)
Avatar
CLOPEZ78
  • MEMBER
  • 2 POSTS
Thank you for your response.i checked the fuses everything is work the light doesn't come for the 4 wheel drive I bought a new actuator it seems to be working fine.
Sep 2, 2020 at 10:54 AM (Merged)
Avatar
JACOBANDNICKOLAS
  • CERTIFIED EXPERT
  • 110,175 POSTS
Do you mean the actuator is working fine or everything is working fine?
Sep 2, 2020 at 10:54 AM (Merged)
Avatar
CLOPEZ78
  • MEMBER
  • 2 POSTS
Yes actuator is working fine and fuse is good, but it still does not engage. I don't what is going on, it is weird it was working fine be for I replace the CV axles.
Sep 2, 2020 at 10:54 AM (Merged)
Avatar
JACOBANDNICKOLAS
  • CERTIFIED EXPERT
  • 110,175 POSTS
Hi,

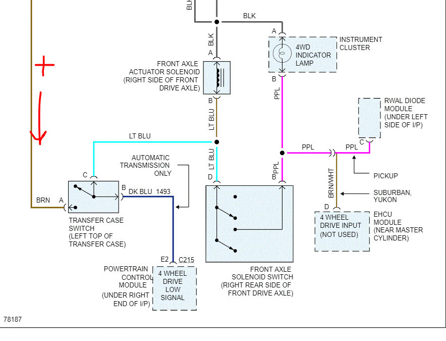
Check to see if there is power to the front axle solenoid switch. I attached a pic for you. You should have 12v to blue wire.

Let me know.
Joe
Sep 2, 2020 at 10:54 AM (Merged)
Avatar
MAINTENANCE
  • MEMBER
  • 3 POSTS
Truck had sat all summer and the front wheels had frozen in the dirt, tried breaking it free in four wheel drive, heard a bang and rear wheels spun but not the front. I got it pulled out with a tractor, and now four wheel drive does not work in 4H or 4L, works and drives fine in 2H. also the 4x4 indicator light on the floor comes on when I shift into 4x4, but only have rear wheel drive.
Sep 2, 2020 at 10:54 AM (Merged)
Avatar
STRAILER
  • CERTIFIED EXPERT
  • 53,855 POSTS
Hello,

It sounds like something broke. can you confirm the front driveshaft turns? Here is an exploded view of the transfer case. Check the encoder it might not be working right. If everything looks okay here is how you rebuild the transfer case the instruction and diagrams are below. Check out the diagrams (below). Please let us know what you find. We are interested to see what it is.
Sep 2, 2020 at 10:54 AM (Merged)
Avatar
MAINTENANCE
  • MEMBER
  • 3 POSTS
Front drive shaft does turn, so thinking something in the front differential let go.
Sep 2, 2020 at 10:54 AM (Merged)
Avatar
STRAILER
  • CERTIFIED EXPERT
  • 53,855 POSTS
Can you remove the driveshaft to see if the transfer case still works? Here is a guide to help:

https://www.2carpros.com/articles/how-to-remove-a-drive-shaft

Please run down this guide and report back.
Sep 2, 2020 at 10:54 AM (Merged)
Avatar
MAINTENANCE
  • MEMBER
  • 3 POSTS
The truck drives okay. I can shift transfer case into 4 lo and all other ranges just fine, but only have two wheel drive. When I shift to 4 lo the truck drives in low gear just fine.
Sep 2, 2020 at 10:54 AM (Merged)
Avatar
STRAILER
  • CERTIFIED EXPERT
  • 53,855 POSTS
Yep, it sounds like something let go inside the transfer case, it will need to be removed and disassembled. Use the diagrams above to help take it apart to see what happened. Please upload pictures of the damaged parts once you get it apart. We are interested to see what it is.
Sep 2, 2020 at 10:54 AM (Merged)
Avatar
BARNEY SMITH
  • MEMBER
  • 1 POST
Replaced actuator and shifter switch will now go in 4 low but not 4 high. have power on 4 low wire but not on four high at the shifter switch.
Sep 2, 2020 at 10:55 AM (Merged)
Avatar
JACOBANDNICKOLAS
  • CERTIFIED EXPERT
  • 110,175 POSTS
Hi,

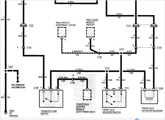
I attached a portion of the wiring schematic. Are you getting power to the dark blue wire and not the light blue?

Have you checked the switch itself? If you look at pics 2 and 3, I provided the schematic for the system. If you look, power is provided via a brown wire to the transfer case switch. From there, low or high 4wd is determined. If low works, then we know power is available to the switch. If it isn't changing out of 4 low, confirm the fuse is good (indicated in pic) and power is to the switch. If you have power and 4low works properly when in 4wd, the I suspect the switch is bad.

Here are a few links you may find helpful:

https://www.2carpros.com/articles/how-to-use-a-test-light-circuit-tester

https://www.2carpros.com/articles/how-to-use-a-voltmeter

https://www.2carpros.com/articles/how-to-check-wiring

Let me know if this helps or if you have other questions.

Take care,
Joe
Sep 2, 2020 at 10:55 AM (Merged)
Avatar
BOBBY123456789
  • MEMBER
  • 2 POSTS
my four wheel drive will not engage what could be problem?
Sep 2, 2020 at 10:55 AM (Merged)
Avatar
JACOBANDNICKOLAS
  • CERTIFIED EXPERT
  • 110,175 POSTS
Check to see if there is power to the 4wd actuator on the transfer case (if it is the electric shift). If it has the lever on the floor, check the linkage to the transfer case. If it is good, tight, and properly adjusted, check to make sure the actuator on the front axle is working. There is an updated actuator for these, the originals had issues

See diagram below
Sep 2, 2020 at 10:55 AM (Merged)
Avatar
JCHEECH
  • MEMBER
  • 1 POST
4 wheel drive will not engage now, when I try, to engage only one wheel spins. My 4 wheel drive light does not come on when I shift it into 4 wheel drive.
Sep 2, 2020 at 10:55 AM (Merged)
Avatar
HMAC300
  • CERTIFIED EXPERT
  • 48,601 POSTS
check both switches in pic for power they are both on front axle. but normally only one wheel spins anyhow unless it's positraction
Sep 2, 2020 at 10:55 AM (Merged)
Avatar
SCHUELERAUTOSERVICE
  • MEMBER
  • 8 POSTS
also make sure your front propellor shaft spins and i would check the front actuator pin the slides to engage front shaft almost directly under the engine and may have to remove to see if its seized. check for power there first.
Sep 2, 2020 at 10:55 AM (Merged)
Avatar
EVANATOR
  • MEMBER
  • 1 POST
hello my name is evan and i have a chevy 4x4 all time drive. the other day in a snow storm i went to get some gas for my truck and i had it in 4 low and it was fine i pulled into the gas station shut it off paid for the gas and pumped then started to leave i pulled up to the exit and stoped at that very secound it somehow stoped working and at the traffic light was still not working and i went home and every thing seems to be moving and i replace one of the sensors on top of the transfer case and that was good when i took it out but i put the new one in anyways tried it out and it still was not working and i noticed that there is a nother sensor on the front differential im not sure if that is what is wrong with it or not but if i get some feedback i will go buy what i need and i checked the fueses jiggled the wires and it is still not working, 4hi or 4low does not work. so if you could plz help me figure out what is wrong with this thing thanks very much. evan
Sep 2, 2020 at 10:56 AM (Merged)
Avatar
AA2EE
  • MEMBER
  • 3 POSTS
Hello Evan
I have a 94 Silverado with the same issue, mine has the automatic transmassion and the floor shift for the 4LO N 2HI AND 4HI with an indicator light that lets you know when the front axle is engaged. My indicator light is not working, the bulbs are good and so are the fuses. it is not going into four wheel drive even after i replaced the front Actuator. From what i have read this seem to be the problem in most cases for the front axle not to engage. Jack up the right side and locate the Actuator on the axle housing and remove the Actuator, do not disconect the wire connector, put the sift lever into four wheel drive and check the Actuator if it does nothing it needs to be replaced, This did not help in my case but check out the front Actuator front axle right side. Hopes this helps
Sep 2, 2020 at 10:56 AM (Merged)
Avatar
BOBBY123456789
  • MEMBER
  • 2 POSTS
my four wheel drive will not engage, what could be the problem
Sep 2, 2020 at 10:57 AM (Merged)
Avatar
JACOBANDNICKOLAS
  • CERTIFIED EXPERT
  • 110,175 POSTS
Do you have electronic shift 4wd or manual on the floor?
Sep 2, 2020 at 10:57 AM (Merged)
Avatar
DAVID RANKIN
  • MEMBER
  • 1 POST
i have got a 1994 chevrolet 1500 four wheel drive pickup and have been having some problems with the four wheel drive it will not go into four wheel drive i replaced the acuator switch in it but it did not do any good it still won't go into four wheel drive checked the fuses all good and my cousin tested the wires and he is saying i am not getting any electrical current he is saying that it is a bad wire somewhere between the fuse box and the front axle the transmission is going in and my four wheel drive shaft is locking in but the four wheel drive will not go in i was wondering if you could tell me what is wrong with it
Sep 2, 2020 at 10:57 AM (Merged)
Avatar
JACOBANDNICKOLAS
  • CERTIFIED EXPERT
  • 110,175 POSTS
Chances are one of the wires are damaged or broken. The only thing you can do is follow the wiring to identify where the problem is located.
Sep 2, 2020 at 10:57 AM (Merged)
Avatar
JLAYTON06
  • MEMBER
  • 1 POST
Hey, I'm new here. I have a 1994 k1500. 4wd fuse keeps blowing when i turn the key on. Recently a shop put a transmission in the truck. Can't keep a fuse in it because it literally pops the fuse when turning the key on.
Dec 31, 2021 at 10:31 AM
Avatar
SQM
  • CERTIFIED EXPERT
  • 6,383 POSTS
Hello,

This is likely due to a short in the wiring. That is why the fuse blows as soon as you plug it in.
To find out the issue this will require you to trace the wire.

Here is a helpful guide on how to test wiring systems:

https://www.2carpros.com/articles/how-to-check-wiring

Please let me know if you have any questions.
Thank you.
Jan 8, 2022 at 10:09 PM