cooling fan shuts off for no reason

2003 FORD MUSTANG
120,000 MILES • 3.8L • 6 CYL • 2WD • AUTOMATIC
Avatar
BIOHAZARD13
  • MEMBER
  • 1 POST
cooling fan comes on when i start up the car with A/C on but the fan shuts off after about 30 minutes and engine reaches operating temperature. i have no idea what it can be. People say it could be the CCRM constant control relay module or the coolant temperature sensor. is there a coolant temperature switch or is that the CCRM?
Jul 29, 2020 at 3:12 PM
Advertisement
Avatar
KASEKENNY
  • CERTIFIED EXPERT
  • 18,907 POSTS
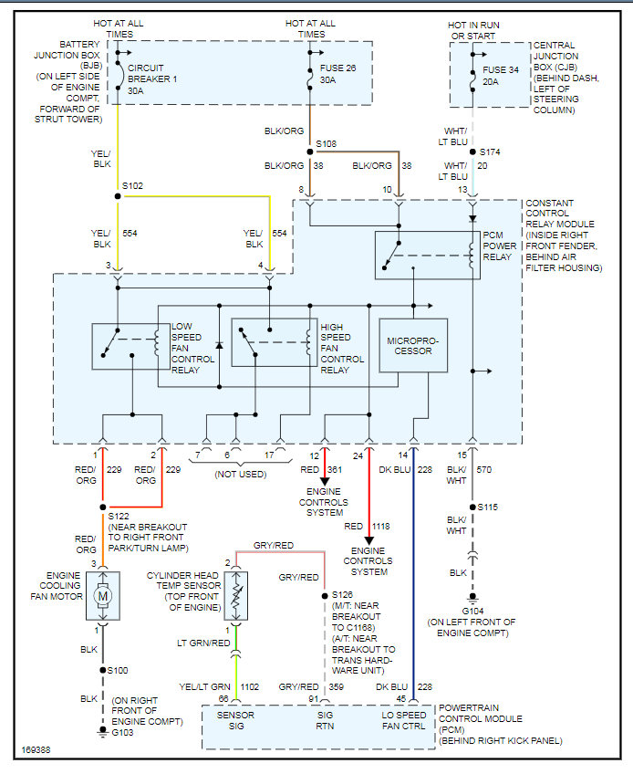
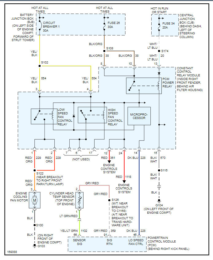
This is most likely the CCRM however, we can test this. Check out the wiring diagram. We need to measure voltage on the low speed fan control circuit coming from the PCM. However this is called a low side driver so we need to see if it is supplying ground by putting the red lead of the meter on battery positive and then the black lead on this wire. If the meter says 12 volts then it is supplying the ground to close the relay and command the fan on.

Take a look at this info and we can go from there.
Jul 29, 2020 at 6:40 PM