Electrical charging system light always on

2001 CHEVROLET CAVALIER
198,000 MILES • 2.4L • 4 CYL • 2WD • AUTOMATIC
Avatar
COLEISFUN
  • MEMBER
  • 2 POSTS
One night my car's (listed above z24 2.4 Liter Twin Cam) alternator quit while driving down the road. so after jump starting it and making it home, the next morning I took my alternator out and brought it to Advanced Auto and they determined that it was fried. I bought a new alternator and installed it and the car worked just fine, but my battery light kept coming back on and it has been on ever since. I went to get it load tested and Advanced Auto determined that the battery was bad, so I bought a new battery and installed it and noticed that the battery light still stayed on. I went back and tested it and they could not find a problem despite the battery charging light being on. (Alternator and battery both tested in good condition). I went to O'Reilley's and got it tested there to make sure and they said the same thing. I've tried testing the battery voltage at home with a multi-meter and it checks out, and my car seems to run just fine, although sometimes it seems just a little slow to start. The only other possibilities I can think of are that the serpentine belt tensioner is loose, the belt needs to be replaced, or that one of the fusible links, relays, or standard fuses are bad. I hope this is enough information and I would appreciate a diagram of my cars electrical charging system, Thank you!
Apr 6, 2019 at 5:54 AM
Advertisement
Avatar
ASEMASTER6371
  • CERTIFIED EXPERT
  • 52,796 POSTS
Good morning,

If the charging rate is good, there is nothing wrong with the belt.

I am concerned you got a bad alternator with a bad diode. It will still charge but the light will be on.

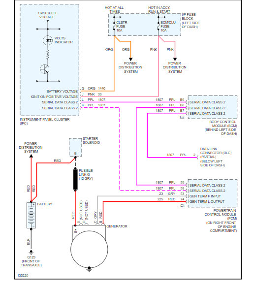
Below is the wire diagram you requested.

Roy
Apr 6, 2019 at 7:23 AM
Avatar
COLEISFUN
  • MEMBER
  • 2 POSTS
Thank you! That is what I suspect. also as I tested the diode and it showed signs of being bad. I appreciate it!
Apr 6, 2019 at 8:14 AM
Advertisement
Avatar
ASEMASTER6371
  • CERTIFIED EXPERT
  • 52,796 POSTS
No problem.

Glad to help.

Roy
Apr 6, 2019 at 8:16 AM