fuse panel ID large connector near the fuse box?

2011 CHEVROLET SILVERADO
300,000 MILES • 6.6L • V8 • TURBO • 4WD • AUTOMATIC
Avatar
JEFFJ
  • MEMBER
  • 36 POSTS
I have an electrical connector on a duramax diesel. It is a large connector near the fuse box. It has a leverlock arm to lock it in place. On the side of it is EPC- PA66, E-4587. It is unplugged and I cannot find where it plugs in. It has a red lining inside of this connector with a hole in the center of this plug. It has quite a few fuses please help identifying where there go.
Jul 3, 2019 at 12:51 PM
Advertisement
Avatar
STRAILER
  • CERTIFIED EXPERT
  • 53,855 POSTS
Hello,

Here is a guide to help check the fuses with the fuse panel identification in the diagrams below.

https://www.2carpros.com/articles/how-to-check-a-car-fuse

Check out the diagrams (Below). Please let us know if you need anything else to get the problem fixed.

Jul 4, 2019 at 4:01 PM
Avatar
BOGUS1
  • MEMBER
  • 2 POSTS
has no hazard flashers or turn signals and i cannot locate the fuse to replace it
May 13, 2021 at 7:03 PM (Merged)
Advertisement
Avatar
JDL
  • CERTIFIED EXPERT
  • 16,098 POSTS
Welcome, ignition E fuse-- 10 amp. Underhood fuse block, left side of engine. Not only check the fuse, use a testlite and check fuse circuit for voltage, goes hot with the key on. Here is the location and the fuse panels. Check out the diagrams (Below). Please let us know what happens.
May 13, 2021 at 7:03 PM (Merged)
Avatar
D PEEL
  • MEMBER
  • 1 POST
My plug in power outlets on the front and rear of my truck's console do not work. Please identify the fuse panel and its location for replacement.
May 13, 2021 at 7:03 PM (Merged)
Avatar
JDL
  • CERTIFIED EXPERT
  • 16,098 POSTS
Hello,

There is an Aux pwr fuse, underhood fuse block. Here is a guide to help test th3 fusee and the location with the identification in the diagrams below.

https://www.2carpros.com/articles/how-to-check-a-car-fuse

Check out the diagrams (Below). Please let us know if you need anything else to get the problem fixed.
May 13, 2021 at 7:03 PM (Merged)
Avatar
RONMON
  • MEMBER
  • 4 POSTS
rooftop clearance lights don't work. replaced bulbs..no power. where is their fuse? not identified in either fuse block? Do you have the fuse locations?

Ron
May 13, 2021 at 7:03 PM (Merged)
Avatar
GMTECH
  • CERTIFIED EXPERT
  • 537 POSTS
It is called INT park fuse. Here is a guide to help test them with the fuses in the diagrams below.

https://www.2carpros.com/articles/how-to-check-a-car-fuse

Check out the diagrams (Below). Please let us know what you find.
May 13, 2021 at 7:03 PM (Merged)
Avatar
RONMON
  • MEMBER
  • 4 POSTS
That was it!!

Thanks, Ron
May 13, 2021 at 7:03 PM (Merged)
Avatar
POURIERJOHN
  • MEMBER
  • 1 POST
Where is the fuse located for the 4 wheel drive? The fuse needs replaced and I dont know where its at.
May 13, 2021 at 7:03 PM (Merged)
Avatar
JACOBANDNICKOLAS
  • CERTIFIED EXPERT
  • 110,175 POSTS
Fuse #7 / 15 amp in the fuse block under the dash. see pic attached and guide below

https://www.2carpros.com/articles/how-to-check-a-car-fuse

Check out the diagrams (Below). Please let us know if you need anything else to get the problem fixed.
May 13, 2021 at 7:03 PM (Merged)
Avatar
LSMITH16
  • MEMBER
  • 1 POST
No power to some of the fuse box inside. Hvac is not working either. The red wire off of the electrical box shows no power. What's the issue?
May 13, 2021 at 7:03 PM (Merged)
Avatar
HMAC300
  • CERTIFIED EXPERT
  • 48,601 POSTS
Hello,

There is a lighting fuse 50 amp I would check here is a guide to help and the wiring diagrams below so you can see how the system works.

https://www.2carpros.com/articles/how-to-use-a-test-light-circuit-tester

Check out the diagrams (Below). Please let us know what happens.

May 13, 2021 at 7:04 PM (Merged)
Avatar
BOOPERIII
  • MEMBER
  • 1 POST
I had this problem it was the fuse, all fixed!
May 13, 2021 at 7:04 PM (Merged)
Avatar
COMANCHI1
  • MEMBER
  • 1 POST
Relay configuration on high side lo side. Under hood.
May 13, 2021 at 7:04 PM (Merged)
Avatar
KASEKENNY
  • CERTIFIED EXPERT
  • 18,907 POSTS
Hi,

Here is the under-hood fuse box. Let me know if you need more information. Check out the diagrams (Below). Please let us know if you need anything else to get the problem fixed.
May 13, 2021 at 7:04 PM (Merged)
Avatar
LANDSCAPE
  • MEMBER
  • 1 POST
I have lost my diagram for the fuse panel. My back brake lights are not working. I am missing a couple fuses so I can not tell. Can you please tell me which fuse is for the lights.PLEASE help :)
May 13, 2021 at 7:04 PM (Merged)
Avatar
STRAILER
  • CERTIFIED EXPERT
  • 53,855 POSTS
Hello,

Here is some guides to help you test the fuses and relays.

https://www.2carpros.com/articles/how-to-check-a-car-fuse

and

https://www.2carpros.com/articles/how-to-check-an-electrical-relay-and-wiring-control-circuit


Also I have found some diagrams that will help you get the problem fixed (BELOW)

Fuse & Circuit Breaker Identification

1 - Stop/Haz 20 Amp (Yellow) Stop/TCC Switch, Hazard Flasher, Seat Belt Reminder, Stoplights, CHMSL (Center High Mounted Stop Light)
2 - T Case (Not Used) Transfer Case
3 - CTSY 20 Amp (Yellow) Courtesy Lamps, Cargo Lamp, Glove Box Light, Power Mirrors, Dome/Reading Lamps, Vanity Mirrors
4 - Gauges 10 Amp (Red) DRL Relay, DRL Module Buzzer, Headlamp Switch, Keyless Entry, Cluster/Gauges, Low Coolant Module, Convenience Center Electrochromatic Rearview Mirror with Compass
5 - RR HVAC 10 Amp (Red) RR HVAC Controls
6 - Cruise 10 Amp (Red) Cruise Module, Cruise Activator Switch
7 - AUX PWR 25 Amp (Clear) Power Outlets (2)
8 - Crank 10 Amp (Red) Diesel Fuel Pump, DERM ECM (Air Bag), PCM
9 - Park Lamps 20 Amp (Yellow) License Plate Light, Park Lamps, Tail Lamps, Ashtray Lamp, Door Switch Illumination, Headlight ON Warning, Side Marker Fog Lamp Relay, Clearance Lights, Heater & A/C Illumination,
10 - Air Bag 10 Amp (Red) DERM (Air Bag)
11 - Wiper 25 Amp (Clear) Windshield Washer/Wiper
12 - HTR-A/C 25 Amp (Clear) L, M1, M2 Blower, HVAC Indicator Lamp, A/C Compressor, Mode/Temp/Air In Actuator, High Blower Relay, Transfer Case
13 - CIG LTR 20 Amp (Yellow) Cigar Lighter, Power Amplifier, Door Lock Relay, Power Lumbar Seat, Rear Lift Glass
14 - ILLUM 10 Amp (Red) 4WD Indicator Lamp, Cluster, HVAC Controls, Chime Module, Radio Illumination, Instrument Panel Switches, RR HVAC Controls
15 - DRL-FOG 20 Amp (Yellow) DRL Relay, Fog Lamps
16 - Turn B/U 20 Amp (Yellow) Front Turn, RR Turn, Trailer Turn, Back-up Lamps, BTSI (Brake/Transmission Shift Interlock) Solenoid
17 - Radio 10 Amp (Red) Radio (IGN)
18 - Brake 10 Amp (Red) DRAC, 4WAL/PCM, ABS, Cruise
19 - Radio 10 Amp (Red) Radio (BATT)
20 - Acc/Ign 10 Amp (Red) PRNDL, Auto Transmission, Speedometer, Check Gauges, Tell Tale
21 - Not Used
22 - Not Used
23 - Not Used
24 - 4WD 25 Amp (Clear) 4X4 Models Front Axle Actuator, 4WD Indicator Lamp, TP2 Relay, Hour Meter (7Y4 Option)
A - PWR ACCY 20 Amp - C/K Reg. & Ext. Cab (Circuit Breaker) Power Door Lock, 6 Way Power Seat, Keyless Entry Module 30 Amp - C/K Crew Cab (Circuit Breaker) Power Door Lock, 6 Way Power Seat, Keyless Entry Module
B - PWR WDOS 20 Amp - C/K Reg. & Ext. Cab (Circuit Breaker) Power Windows 30 Amp - C/K Crew Cab (Circuit Breaker) Power Windows

and

1 - Spare
2 - STOP 30 Amp Maxifuse (Green) Stop Lamps
3 - A/C 50 Amp Maxifuse (Red) High Blower Relay, Rear Blower Relay
4 - ABS 60 Amp Maxifuse (Blue) ABS Module
5 - IGN B 50 Amp Maxifuse (Red) 50 Amp IGN B Switch, Go To Fuse Block Busbar
6 - IGN A 40 Amp Maxifuse (Amber) IGN A Switch, Go To Fuse Block Bus Bar
7 - BATTERY 50 Amp Maxifuse (Red) Battery, Fuse Block Bus Bar
8 - LIGHTING 50 Amp Maxifuse (Red) Headlamp & Panel Dimmer Switch, Fog Lights, Courtesy Lights
9 - 30 Amp (Green)
10 - 30 Amp (Green)
11 - 10 Amp (Red) Spare
12 - 20 Amp (Yellow) Spare
13 - 30 Amp (Green) Spare
14 - Not Used
15 - A/C COMP 10 Amp (Red) SW A/C Pressure to A/C Clutch
16 - HORN 20 Amp (Yellow) Horn, Underhood Lamps
17 - ECM B 20 Amp (Yellow) Fuel Pump, PCM
18 - Not Used
19 - AUX FAN 30 Amp (Green) Aux. Fan
20 - RR- DEFOG 30 Amp (Green) RR DEFOG
21 - ENG 1 20 Amp (Yellow) IGN A Switch to Engine Loads, EGR, Canister Purge EVRV Idle Coast Solenoid, Heated O2 Sensor, Fuel Heater, Water Sensor
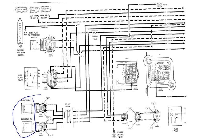
22 - ECM 1 20 Amp (Yellow) Injector #1, Injector #2, PCM
23 - FUEL SOL 20 Amp (Yellow) Fuel Solenoid (Diesel Engine Only)
24 - Not Used
25 - Not Used
26 - IGN E 10 Amp (Red) Aux Fan Relay Coil, Hot Fuel Module
27 - Not Used
28 - Not Used
29 - GLOW PLUGS 10 Amp (Red) Glow Plugs (Diesel Engine Only)
30 - Not Used
31 - Not Used
32 - Not Used
A - 30 Amp
B - 30 Amp UY1, UY7 Camper/Trailer Wiring
C - Brake Lamp Relay
D - Horn Relay
E - Auxiliary Fan Relay
F - A/C Relay
G - Fuel Pump Relay


Please let us know if you need anything else to get the problem fixed.

Cheers, Ken

May 13, 2021 at 7:04 PM (Merged)
Avatar
2CP-ARCHIVES
  • MEMBER
  • 4,540 POSTS
What does the "fuel sol" abbreviation mean in the fuse block under the hood?
May 13, 2021 at 7:04 PM (Merged)
Avatar
MEKANIC4755
  • EXPERT
  • 85 POSTS
fuel solenoid, or on gas engines fuel pump relay. Here is a guide to help check the fuses with the fuse box location and ID below.

https://www.2carpros.com/articles/how-to-check-a-car-fuse

Please let us know if you need anything else to get the problem fixed. Thanks for using 2CarPros
May 13, 2021 at 7:04 PM (Merged)
Avatar
JUAN RESENDEZ
  • MEMBER
  • 1 POST
fuse # 14 is good. I push it in the fuse box where it belongs, but there is no function. I cannot see the back of the fuse box to see what is going on.
May 13, 2021 at 7:04 PM (Merged)
Avatar
HMAC300
  • CERTIFIED EXPERT
  • 48,601 POSTS
there is no fuse 14 listed here is a picture of what fuse is which.
May 13, 2021 at 7:04 PM (Merged)
Avatar
KEN PACE
  • MEMBER
  • 1 POST
Is there anything to interupt power supply to heat/air control on 92 chevy 1500 other than the 25 amp fuse in the fuse panel ? I have replaced the 25 amp fuse and tried 3 used control modules but none of those show that they are recieving power. None of the control units will even light up much less run the blower.
May 13, 2021 at 7:04 PM (Merged)
Avatar
MERLIN2021
  • CERTIFIED EXPERT
  • 17,250 POSTS
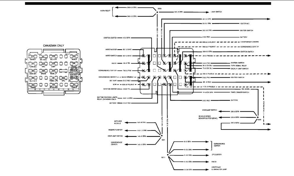
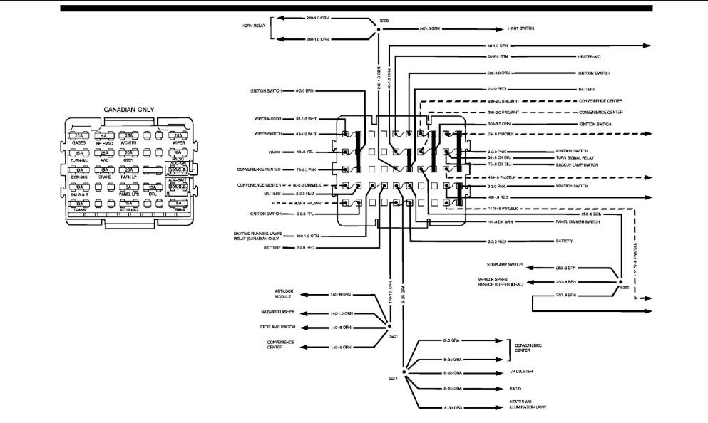
Ignition switch and fan speed switch. Blower resistor and relay. Here is the fuse panel in the diagrams below.
May 13, 2021 at 7:04 PM (Merged)
Avatar
WRENCHTECH
  • CERTIFIED EXPERT
  • 20,761 POSTS
There is also a power lead that runs off the battery junction block in the engine compartment. I believe it is fusible wire that could have melted. If that is the case, be sure to only use fuse wire to replace it.
May 13, 2021 at 7:04 PM (Merged)
Avatar
RETROROCKET
  • MEMBER
  • 1 POST
My headlights work, but my taillights do not and neither do my dash lights, but all of my other electrical systems are just fine including brake lights, backup lights, turn signals, interior lights, radio, power windows and locks and heater/ac. We have checked all of the fuses in the box under the steering wheel and they are all fine. Is there another location under the hood of fuses that we can check or do you have any ideas of why I am having this problem? It just started all of a sudden today.
May 13, 2021 at 7:04 PM (Merged)
Avatar
STRAILER
  • CERTIFIED EXPERT
  • 53,855 POSTS
Hey Retrorocket,

It sounds like you have a headlight switch that is out, but here is a wiring diagram and the fuse panel diagram to help with the testing, there is no other fuse panel besides the one under the dash.

https://www.2carpros.com/articles/how-to-check-a-car-fuse

Check out the diagrams (Below). Please let us know if you need anything else to get the problem fixed.

Cheers, Ken
May 13, 2021 at 7:04 PM (Merged)
Avatar
DENGATE97
  • MEMBER
  • 1 POST
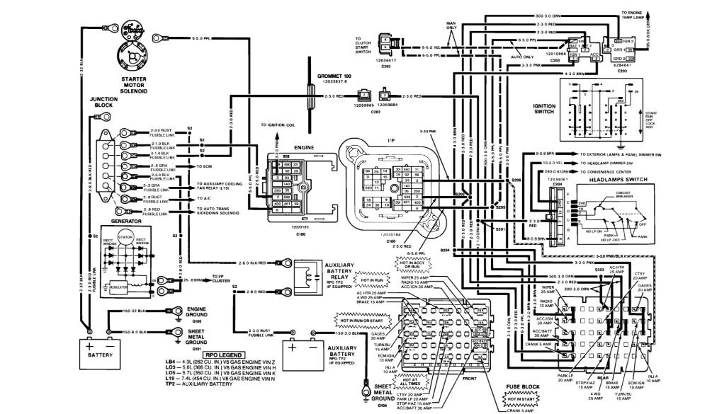
I have a no start issue, truck cracks fine, has spark, but the fuel injectors are not getting power, i have been having an issue figuring it out and the location of fuses and relays.
May 13, 2021 at 7:04 PM (Merged)
Avatar
ASEMASTER6371
  • CERTIFIED EXPERT
  • 52,796 POSTS
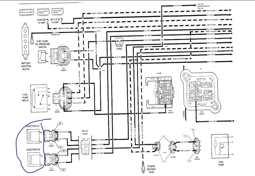
Good afternoon,

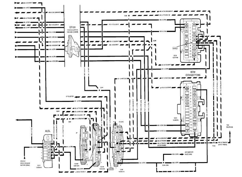
I attached the diagram of the fuse box for you to view. The injectors are fed by a fuse. The other side goes to the ECM for toggling.

https://www.2carpros.com/articles/how-to-check-wiring

You need a test light or voltmeter to check for voltage at the fuses panels.

https://www.2carpros.com/articles/how-to-check-a-car-fuse

Let me know when you are ready for testing.

Roy

May 13, 2021 at 7:04 PM (Merged)
Avatar
2CP-ARCHIVES
  • MEMBER
  • 4,540 POSTS
Where is the A/C Heater fuse located?
May 13, 2021 at 7:04 PM (Merged)
Avatar
ASEMASTER6371
  • CERTIFIED EXPERT
  • 52,796 POSTS
Here are the fuse panel diagrams for both C and K trucks along with a guide to help you test the fuses. The fuse panel is under the dash on the drivers side

https://www.2carpros.com/articles/how-to-check-a-car-fuse

Check out the diagrams (Below)

Please let us know if you need anything else to get the problem fixed.

Cheers, Roy
May 13, 2021 at 7:04 PM (Merged)
Avatar
ISAAC CADENAS
  • MEMBER
  • 5 POSTS
I have the truck listed above half ton. one morning when I went to go start my truck I turn my key the starter engaged engine started then all the sudden it shuts off and smoke was coming out of underneath my hood. when I want to go check it out the power distribution block wires were shorting out and one of the red inline fuse from the power block caught on fire ! The power wire that got caught on fire is the one that runs to my convenience block it's a thick red wire. my question is, that the wire that goes to my ignition switch? I ended up cutting that red wire from the power junction block and I check continuity from the wire. I cut to a ground and it showed that there was continuity when it's supposed to be a power source from the junction block. does that mean I have a short to the frame before it gets to the ignition switch ? I really don't have any idea.
May 13, 2021 at 7:04 PM (Merged)
Avatar
ASEMASTER6371
  • CERTIFIED EXPERT
  • 52,796 POSTS
Good morning,

Can you post a picture of the damage for me to view?

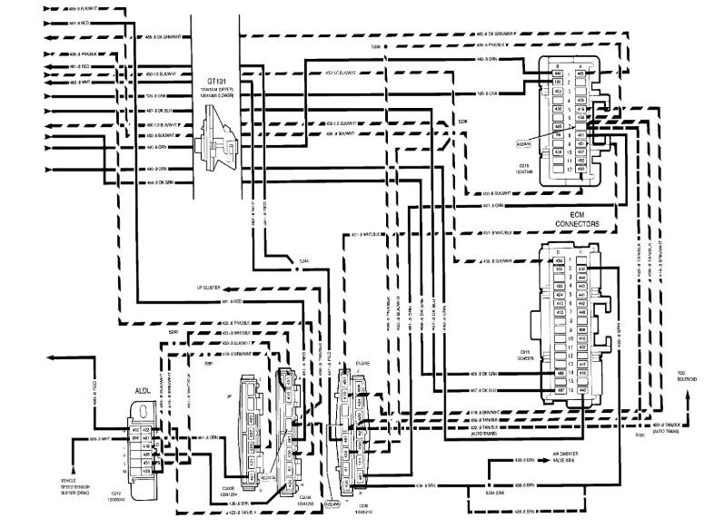
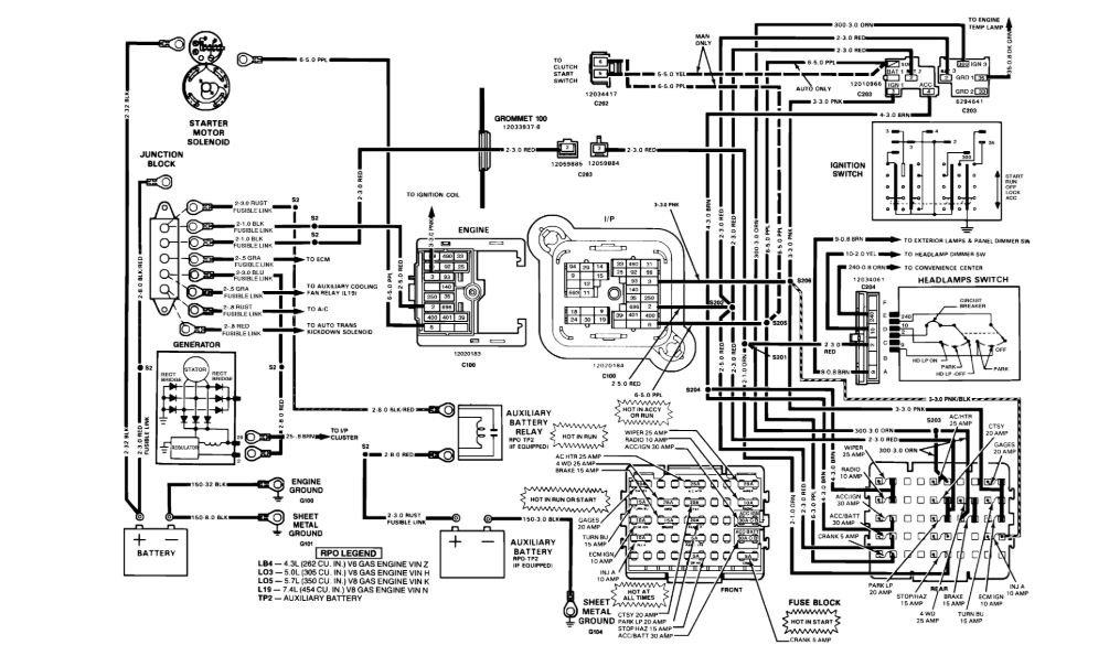
I attached a wiring diagram of the ignition switch as well as the fuse block.

Roy
May 13, 2021 at 7:04 PM (Merged)
Avatar
ISAAC CADENAS
  • MEMBER
  • 5 POSTS
This red wire on power block  was the one that actually literally caught on fire! luckily I put it out before it got out of control. There was a inline fuse that I cut out that red wire. Now I put a continuity tester probe on that red wire that was shorting out that I had cut out  from the power junction block (the red wire  in this picture that runs to the steering column) and the other end of the probe  to a ground on the firewall and the probe showed there was continuity from the ground to the that red wire. now my question, is there supposed to be continuity  or does that mean that there is a short along that wire to ground somewhere? I hope I make sense to you.
May 13, 2021 at 7:05 PM (Merged)
Avatar
ASEMASTER6371
  • CERTIFIED EXPERT
  • 52,796 POSTS
That wire is shorted to ground. You need to trace the route of that wire.

https://www.2carpros.com/articles/how-to-check-wiring

Roy
May 13, 2021 at 7:05 PM (Merged)
Avatar
ISAAC CADENAS
  • MEMBER
  • 5 POSTS
What are these symbols on diagram?
May 13, 2021 at 7:05 PM (Merged)
Avatar
ASEMASTER6371
  • CERTIFIED EXPERT
  • 52,796 POSTS
What symbols?

Roy
May 13, 2021 at 7:05 PM (Merged)
Avatar
ISAAC CADENAS
  • MEMBER
  • 5 POSTS
The symbols where the red wire goes through.
May 13, 2021 at 7:05 PM (Merged)
Avatar
AMY GIBSON
  • MEMBER
  • 1 POST
Yes i have a 1988 chevy silverado c1500 and my headlights taillights and dome light quit and do not have any power coming out of the fuse box what might the problem be?
May 13, 2021 at 7:05 PM (Merged)
Avatar
JDL
  • CERTIFIED EXPERT
  • 16,098 POSTS
Hello,

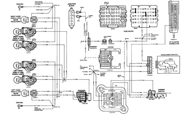
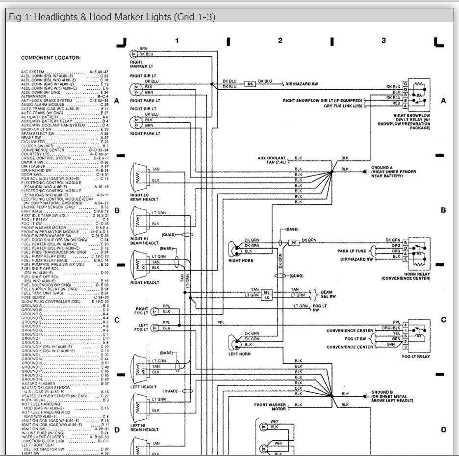
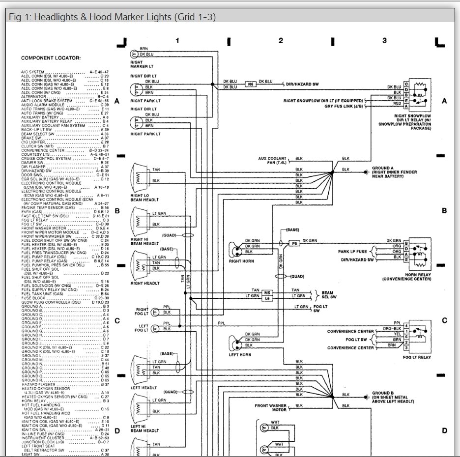
There are fusible links down by the starter check to see if you can pull on them. Here is a guide so you can check for power and the headlight wiring diagrams so you can see how the system works.

https://www.2carpros.com/articles/how-to-use-a-test-light-circuit-tester

Check out the diagrams (Below). Please let us know what you find. We are interested to see what it is. Cheers
May 13, 2021 at 7:05 PM (Merged)
Avatar
ASEMASTER6371
  • CERTIFIED EXPERT
  • 52,796 POSTS
Connectors.

Roy
May 13, 2021 at 7:05 PM (Merged)