no starter operation the engine does not crank over?

2003 FORD F-150
220,000 MILES • 5.4L • V8 • AUTOMATIC
Avatar
NOD NEFFETS
  • MEMBER
  • 2 POSTS
Started just fine, got in to drive home from work, no speedometer, tachometer, oil, battery, gauges, or windshield wipers drove it for approximately 7 miles decided to pull into a gas station to turn it off them back on see if my gauges would work, and that's when it would not restart. It turns over just fine, no fire. no windshield wipers with key in on position, but the work in accessory, dome light only works briefly after i insert key, locks intermittently unlock and lock themselves. when I first insert key and wiggle it back and forth i hear the ding briefly.. headlights work just fine.
Feb 18, 2020 at 10:52 PM
Advertisement
Avatar
ASEMASTER6371
  • CERTIFIED EXPERT
  • 52,796 POSTS
Good morning,

The first thing I would do is check the battery and make sure it is not bad. You need 12.4 to 12.6 volts.

https://www.2carpros.com/articles/car-battery-load-test

Beyond that, I would look for codes in the body control module. That is what controls all the items that have an issue.

Roy
Feb 19, 2020 at 3:01 AM
Avatar
SCGRANTURISMO
  • CERTIFIED EXPERT
  • 4,897 POSTS
Hello,

This could be a problem with your vehicle's Generic Electronic Module[GEM]. Before we condemn the GEM, let's take a look at Ground #201 in the left hand side foot well and make sure that it is clean, corrosion free, tight, and making good metal to metal contact first. This is the ground that the GEM is grounded with. In the diagrams down below I have included the GEM wiring diagrams, a diagram of the GEM's location as well as a diagram of the location of Ground #201. Please check this ground and get back to us with what you find out.

Thanks,
Alex
2CarPros
Feb 19, 2020 at 3:16 AM
Advertisement
Avatar
NOD NEFFETS
  • MEMBER
  • 2 POSTS
SCGRANTURISMO you nailed it. thank you so much. I relocated the ground ans everything is functioning properly. I really appreciate it.
Feb 20, 2020 at 10:40 AM
Avatar
DAVESIVA
  • MEMBER
  • 1 POST
I removed the fuel injectors reassemble, the truck won't
crank just a rattle behind the engine. sounds like when the starter is bad.
May 30, 2021 at 3:45 PM (Merged)
Avatar
JACOBANDNICKOLAS
  • CERTIFIED EXPERT
  • 110,175 POSTS
Welcome to 2CarPros.

Is it a clicking you are hearing? If so, perform a general load test on the battery. Also, before doing it, confirm that the battery terminals are clean and tight.

https://www.2carpros.com/articles/car-battery-load-test

If the battery checks good, I need you to check to see if the starter is getting 12 volts at the solenoid. Here is a link that shows how that is done:

https://www.2carpros.com/articles/starter-not-working-repair

Do these two things and let me know the results.

Joe
May 30, 2021 at 3:45 PM (Merged)
Avatar
SKEPTICHAN
  • MEMBER
  • 19 POSTS
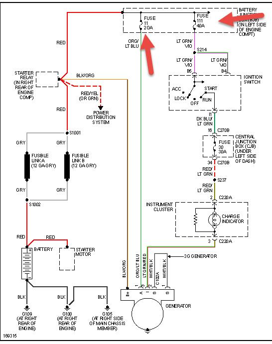
The problem started when I left in the morning, my windows, radio, and dome light stopped working. I got home and attempted to fix the problem. I was not getting any voltage to the ignition wire going from my radio so I jumped a different wire and all electronics working again. I attempted to start the car and nothing happened which I thought was very peculiar. So far I have obviously checked the battery, starter, and ignition switch. The only thing I have discovered is that the starter relay in the hood is not getting power when the key is turned to ignition. Any further suggestions would be greatly appreciated. One more thing, jumping the starter does crank it and clipping the relay also cranks it.
May 30, 2021 at 3:45 PM (Merged)
Avatar
ASEMASTER6371
  • CERTIFIED EXPERT
  • 52,796 POSTS
Good evening,

I attached a wiring diagram for you to view.

Check the 2 fuses listed for power on both sides. The 40 amp is a constant hot. The other fuse has power only in the start position.

Roy
May 30, 2021 at 3:46 PM (Merged)
Avatar
SKEPTICHAN
  • MEMBER
  • 19 POSTS
Currently look at slot 21 and there is no 15 amp in the slot.
May 30, 2021 at 3:46 PM (Merged)
Avatar
ASEMASTER6371
  • CERTIFIED EXPERT
  • 52,796 POSTS
What is in the slot? Do you have power on one of the lugs with the key in the start position?

Did you check the 40 amp fuse?

Roy
May 30, 2021 at 3:46 PM (Merged)
Avatar
SKEPTICHAN
  • MEMBER
  • 19 POSTS
I appreciate quick help. I wasn’t aware that the fuse fell out. I replaced the fuse with a 15 amp and started up right away.
May 30, 2021 at 3:46 PM (Merged)
Avatar
THEOG1970
  • MEMBER
  • 3 POSTS
truck won't start consistently but trip/odometer gauge stays lit with dashes not numbers, under dash I can hear a rapid ticking/crackling sound. Fuel pump is new after same problem over a month ago. Battery is new. After-market auto car starter was installed before I purchased, could this be part of the problem?

Local Ford dealer did diagnostic check and found that the alternator was bad but my mechanic tested and it was fine.

My mechanic found shorted wires in the drivers door, and engine side of firewall, and along the frame rail under truck bed.
May 30, 2021 at 3:46 PM (Merged)
Avatar
JACOBANDNICKOLAS
  • CERTIFIED EXPERT
  • 110,175 POSTS
What did the shorted wires go to? Also, I want you to check alt output so we know for sure. Here is a how to. All you need is a volt meter. It is easy. Check it and let me know what you find.

https://www.2carpros.com/how_to/how_to_test_alternator.htm

Joe
May 30, 2021 at 3:46 PM (Merged)
Avatar
THEOG1970
  • MEMBER
  • 3 POSTS
One shorted wire went to the fuel pump and the other went to the power mirrors. There were only two, I was mistaken on the third.

I unplugged the battery 7 days ago and left it overnight. The next morning I was able to start it and it has been running for a week. This morning I went out to start it and the door chime went off with out the key in the ignition. The truck started but when I put it in gear the 4x4 dash light was clicking rapidly, in Neutral it went out but came back on in Drive. When the light was on the power windows would not work, but when it went out the window would. I could smell something like hot wires under the dash when I got home from a 6 mile drive.

The last time the truck wouldn't start it had been raining all night, and this time was the same. Could moisture be getting in somewhere?
May 30, 2021 at 3:46 PM (Merged)
Avatar
JACOBANDNICKOLAS
  • CERTIFIED EXPERT
  • 110,175 POSTS
Yes, water could be the problem and I know exactly where I want you to look. Under the dash, behind the fuse panel, there is module. It is called the GEM (generic electronic module). A very common problem with these vehicles is a windshield leak. The water leaks down onto the GEM and causes lights to flash, starters to engage them self...

Check that and see if there is any evidence that water was there. I feel really confident that is the problem.

Let me know what you find.

Joe
May 30, 2021 at 3:46 PM (Merged)
Avatar
THEOG1970
  • MEMBER
  • 3 POSTS
I checked under the dash on the driver's side and the carpet WAS very wet. Has the windshield checked out at Portland Glass and they found that three quarters of the factory installed windshield was not properly sealed. Thank you for your help so far, I had the truck washed today and have had no problems yet. More water was used on the windshield and seal to see if there was still a leak and there was none.


https://www.2carpros.com/forum/automotive_pictures/553930_misc_023_1.jpg

May 30, 2021 at 3:46 PM (Merged)
Avatar
JACOBANDNICKOLAS
  • CERTIFIED EXPERT
  • 110,175 POSTS
Nice truck. Glad you got it fixed. Listen, if you start having trouble in the future, start with the GEM. There may have been damage to it.

Let me know if you have questions, and thanks for using 2carpros.com.

Joe
May 30, 2021 at 3:46 PM (Merged)
Avatar
J01000100
  • MEMBER
  • 1 POST
I attempted to replace the battery cables on my truck. I disconnected the cables from the starter relay module on the firewall. When I realized how difficult replacing the cables was going to be I decided to just replace the battery connector clamps instead. I hooked everything back up. When I hooked up the starter relay module I put the wires on wrong (I didn't know this until after I replaced the battery and the starter later). I connected the cable from the battery correctly but, the 2 wires from the starter and the alternator were incorrect. They were both supposed to connect to the same post on the starter relay module but, I put one on the lower post and the other on the top post. Anyhow, I started the engine and it fired up immediately. I heard a loud crackling sound from under the hood and I jumped out to see what it was. I couldn't see anything and I couldn't make out where the sound was coming from because of the fan motor making so much noise. As I was looking for the sound it just suddenly stopped and the engine sounded normal again. I shut off the engine and tried to restart but, all it does is make a single click at the starter relay module. After I realized much later that the wires were placed incorrectly, I replace the starter relay module as well, but it still just makes a single click when I turn the key. I have checked all the fuses that I know of under the hood and under the dash. I don't know how to test relays in the fuse box. I don't know what else to check. Please help.
May 30, 2021 at 3:46 PM (Merged)
Avatar
HMAC300
  • CERTIFIED EXPERT
  • 48,601 POSTS
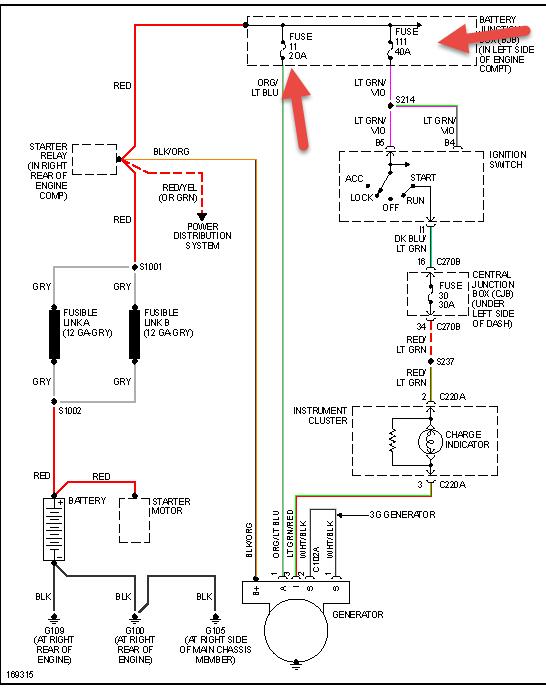
I'm sending pics for starting as well as charging hook these up correctly and you should be ok. but you probably blew the main battery fuse which is there so you dont' catch your vehicle on fire. you may need a pro do do this anyhow as there are two fusible links between battery and relay...
May 30, 2021 at 3:46 PM (Merged)
Avatar
KMONROE27
  • MEMBER
  • 1 POST
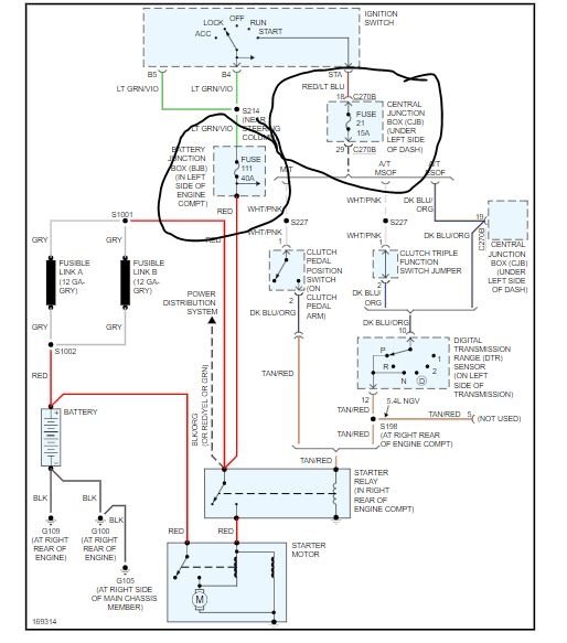
I have a 2002 F150 5.4L engine. When I try to start my truck it does nothing no noise no turn over. Battery is fine all lights work. Had the starter checked it is fine. Had my after market auto starter and theft device checked all installed and works fine. The truck will not start however. what else could it be. looked for a starter relay however there isnt one. Is there one in the computer mechenism? any suggestions that could point me in the right direction would help. Truck just stopped starting. then started maybe 5 times after doing nothing to it and now wont start again.
May 30, 2021 at 3:46 PM (Merged)
Avatar
JACOBANDNICKOLAS
  • CERTIFIED EXPERT
  • 110,175 POSTS
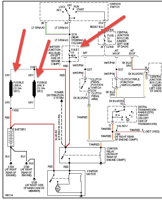
Here is a wiring schematic of the starting system. Take a look at it. According to the schematic, there is a starter relay. These guides can help us fix it

https://www.2carpros.com/articles/starter-not-working-repair

and

https://www.2carpros.com/articles/car-battery-load-test

Check out the diagrams (Below). Please let us know what you find. We are interested to see what it is.
May 30, 2021 at 3:46 PM (Merged)
Avatar
SIRMATTBAKER5232
  • MEMBER
  • 1 POST
We put a new starter in and for a day it worked just fine. It started with no problems. While driving it the next day after a grinding noise started when we were actually driving the truck.It stopped. It would start again and off and on during driving. And now it won't even turn over!? Any suggestions on what?
May 30, 2021 at 3:46 PM (Merged)
Avatar
KASEKENNY
  • CERTIFIED EXPERT
  • 18,907 POSTS
The grinding noise is concerning because I would not think that is the starter engaging while you are driving but rather a greater engine issue.

Let's start by trying to turn the engine over by hand. So put a wrench or socket wrench on the crank pulley and just turn it clockwise. The engine should turn over pretty easily. There will be some tight spots but we just need to make sure the engine turns.

Then can we confirm that when you try to start the engine there is a click from the starter?

https://www.2carpros.com/articles/starter-not-working-repair

If there is no click and the engine turns over by hand then I suspect we have a starter issue but that still does not explain the noise and it shutting off. So let's start with this info and go from there because that will determine what route we take. Thanks
May 30, 2021 at 3:46 PM (Merged)
Avatar
SARAHMAE
  • MEMBER
  • 5 POSTS
My truck won't run at all. I can't crank it period. I'm pretty sure it is the theft deterrent system. is there a way to fix this and if so about how much does it cost?
May 30, 2021 at 3:46 PM (Merged)
Avatar
JOETECHPRO
  • CERTIFIED EXPERT
  • 705 POSTS
Hey SARAHMAE,

If when turning the key to start the security led is flashing on the dash then you have an issue with the immobiliser system.

Please read the guide below:

https://www.2carpros.com/articles/how-to-reset-a-security-system

Try disconnecting the negative terminal of the battery for 15-20 seconds and then retest.

Let me know if you have any further questions.

Regards, Joe
May 30, 2021 at 3:46 PM (Merged)
Avatar
SARAHMAE
  • MEMBER
  • 5 POSTS
that worked thank you.
May 30, 2021 at 3:46 PM (Merged)
Avatar
DAVID BLATCHLEY
  • MEMBER
  • 1 POST
For about four months, occasionally, i would go to start up the truck and nothing, as if a bad battery. But the battery is new and i had to replace the connector to the battery. So the first couple times i just sat there after a minute and it would start. Then it would not and i thought maybe the key was talking to the sensor in the steering column and i replaced the key, because it was a replacement one. Not really any change. I came across a blog on your website referring to "CMS" and a anti theft kind of issue where the solution was to put key in run and hit unlock button three times etc. and that worked several times but not this morning it did not start right up after doing that procedure.
May 30, 2021 at 3:46 PM (Merged)
Avatar
STRAILER
  • CERTIFIED EXPERT
  • 53,855 POSTS
This sounds like the starter motor is going bad. To confirm the problem use a test light and check the trigger wire on the solenoid when the key is in the crank position. If it lights up and the starter is not working I would replace the starter and check the battery cables.

Here are some guides to help you get started:

https://www.2carpros.com/articles/how-to-replace-a-starter-motor

and

https://www.2carpros.com/articles/car-cranks-but-wont-start

and can see the test near the bottom of the guide above.

Please let us know what you find.

Cheers, Ken
May 30, 2021 at 3:46 PM (Merged)
Avatar
BLUEEYESPDC
  • MEMBER
  • 36 POSTS
The truck will not turn over. Only makes clicking noise when you turn the key. Starter good battery good. Tried replacing the starter solenoid no change. Started as intermittent problem. If you would turn the key cylinder all the way it would just click, if you turned part way you could sometimes get a crank. now it takes anywhere from 20-100 turns to get it cranked. Help at witts end.
May 30, 2021 at 3:46 PM (Merged)
Avatar
HMAC300
  • CERTIFIED EXPERT
  • 48,601 POSTS
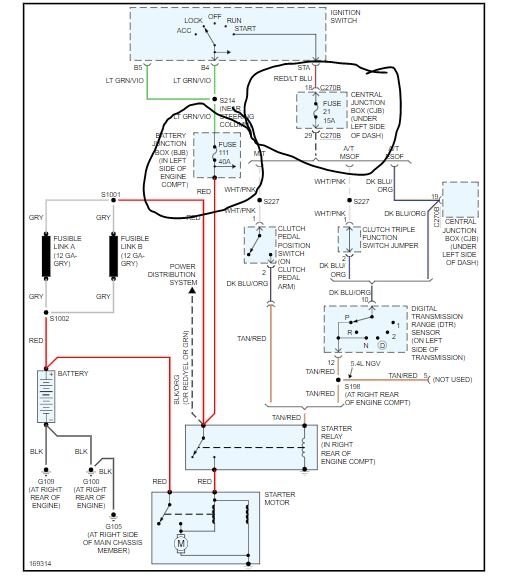
check battery for condition and load test.auto parts can do this for free. then check items in pic then see if starter gets same voltage as battery with voltmeter.
May 30, 2021 at 3:46 PM (Merged)
Avatar
BLUEEYESPDC
  • MEMBER
  • 36 POSTS
Changed the ignition switch now it starts up and runs thank you
May 30, 2021 at 3:46 PM (Merged)
Avatar
SLIMJIM1929
  • MEMBER
  • 4 POSTS
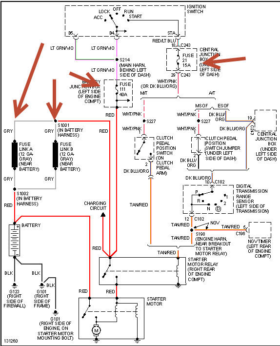
Truck will not start. Starter does not engage. Solenoid is not working. I put a volt meter on the small wire to the solenoid, and do not get any voltage there when the starter switch is engaged. With head lights on, they do not dim when the starter switch is engaged.
May 30, 2021 at 3:46 PM (Merged)
Avatar
RACEFAN966
  • CERTIFIED EXPERT
  • 5,029 POSTS
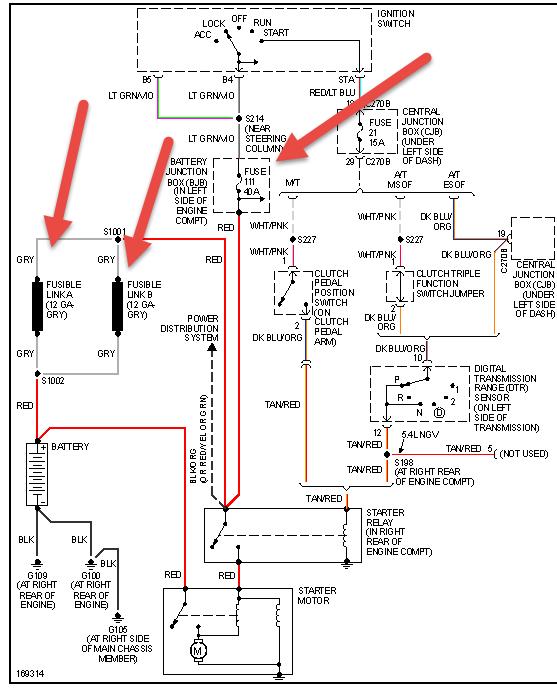
OK so it isn't to much trouble then disconnect the battery and then pull the starter and have it tested so you know weather or not it is good. Let me know how it goes as it could be the ignition switch. Also check fuse 111 in the under hood fuse box it should be 40 amp. Also check the fuse 21 in the fuse box inside the cab. This could be the nuetral safety switch too. So if the start is good and the fuses are good then you will need a digital multi meter.

https://www.2carpros.com/articles/starter-not-working-repair

this guide will help
May 30, 2021 at 3:46 PM (Merged)
Avatar
RBOYD
  • MEMBER
  • 3 POSTS
Bought this F150 two months ago from title loan place. Obvious damage to the bed, mud all over, must have been used off road.

3 weeks ago, the A/C stopped pumping cold air.
2 weeks ago the belt started chirping.
Last week: after the longest trip I've taken it on (3 hours), I parked it for 2 hours, drove ~11 miles to the store, come back out to no crank/no start. AAA jump start fails. We tow it back home (with front wheels dragging, not on flatbed).

I take battery in, it tests fine after a charge at the auto parts store. I install a new starter. No joy. Then I put the breaker bar on and pop the belt off. It starts right up. I hand check all the pulleys, see the A/C pulley is stuck, pick and pull and repair (just the pulley, leave the old clutch). With the belt back on everything's good and I'm back on the road. Still no cold A/C though.

Fast forward to this morning, back to no crank/no start. I pop the belt again thinking maybe the compressor's clutch is faulty and freezing the pulley, but this time it still won't start even with no belt.

Multimeter across the battery terminals reads 12.39. I brought it in and it's currently charging on a 3A max bench power supply for last 6 hours. Original cabling is in place and showing age. No corrosion but certainly rusty.

I thought to check the oil and it's dreadfully low/nearly empty. I had it changed and all fluids topped up last month right after purchase, have kept my eyes open for leaks and haven't seen anything. Possible engine seizure?

I figure in the morning I'll try to fully eliminate electrical by doing voltage drop test, checking relays and fuses. As for mechanical, can I try to turn the flex plate manually with my breaker bar and a socket? How would I go about that? Do I need to remove spark plugs?

Can a faulty alternator cause a no crank/no start? I mean hypothetically if the battery is known good/brand new.

Any other ideas? Thanks in advance!
May 30, 2021 at 3:46 PM (Merged)
Avatar
HMAC300
  • CERTIFIED EXPERT
  • 48,601 POSTS
It sounds like the starter is bad still, These guides can help us fix it

https://www.2carpros.com/articles/starter-not-working-repair

and

https://www.2carpros.com/articles/car-battery-load-test

Please run down these guides and report back.
May 30, 2021 at 3:46 PM (Merged)
Avatar
CESAR1
  • MEMBER
  • 1 POST
i own a ford f 150 standard. when i go to start my car it wont start unless i push start my car. i had just changede my battery thinking that may be the problem,but it wasn't. The altanator in my car is good and all the connections is fine. Also, the ignition switch is fine. So, now I am out of ideals of what it could be not making my car start.
May 30, 2021 at 3:46 PM (Merged)
Avatar
OBXAUTOMEDIC
  • CERTIFIED EXPERT
  • 3,711 POSTS
Hello, Look under the hood for the Start Relay, it will be near the battery, just follow the Positive cable from battery...


https://www.2carpros.com/images/question_images/199380/original.jpg

Jump the 2 large terminals with KEY OFF if turns over replace it. If doesn't turn over and you hear a click then most likely your starter has failed.
May 30, 2021 at 3:46 PM (Merged)
Avatar
NOLE4LIFE
  • MEMBER
  • 1 POST
Solenoid clicks but won't turn over and start.
May 30, 2021 at 3:46 PM (Merged)
Avatar
KASEKENNY
  • CERTIFIED EXPERT
  • 18,907 POSTS
Hi,

When the starter clicks but doesn't turn over it is normally the starter has failed.

Here is a guide that goes into a little more detail:

https://www.2carpros.com/articles/starter-not-working-repair

There are some other possible causes but the vast majority of the time it is the starter. As long as the battery is charged properly, I would go ahead and replace the starter.
May 30, 2021 at 3:46 PM (Merged)