Engine started surging then the battery drained

1995 OLDSMOBILE AURORA
200,000 MILES • 4.6L • V8 • 2WD • AUTOMATIC
Avatar
RUSSELL D. JONES
  • MEMBER
  • 2 POSTS
I changed the alternator and the battery. Ran good for only a few minutes then began to make radical changes in the way it was running. Kind of surging and then the battery ran down and it died. Didn't take long for that new battery to run out. Don't know if maybe it's some sensor or a relay or what ever ,I'm just guessing at this point. Please Help!
Feb 28, 2020 at 11:26 PM
Advertisement
Avatar
SCGRANTURISMO
  • CERTIFIED EXPERT
  • 4,897 POSTS
Hello,

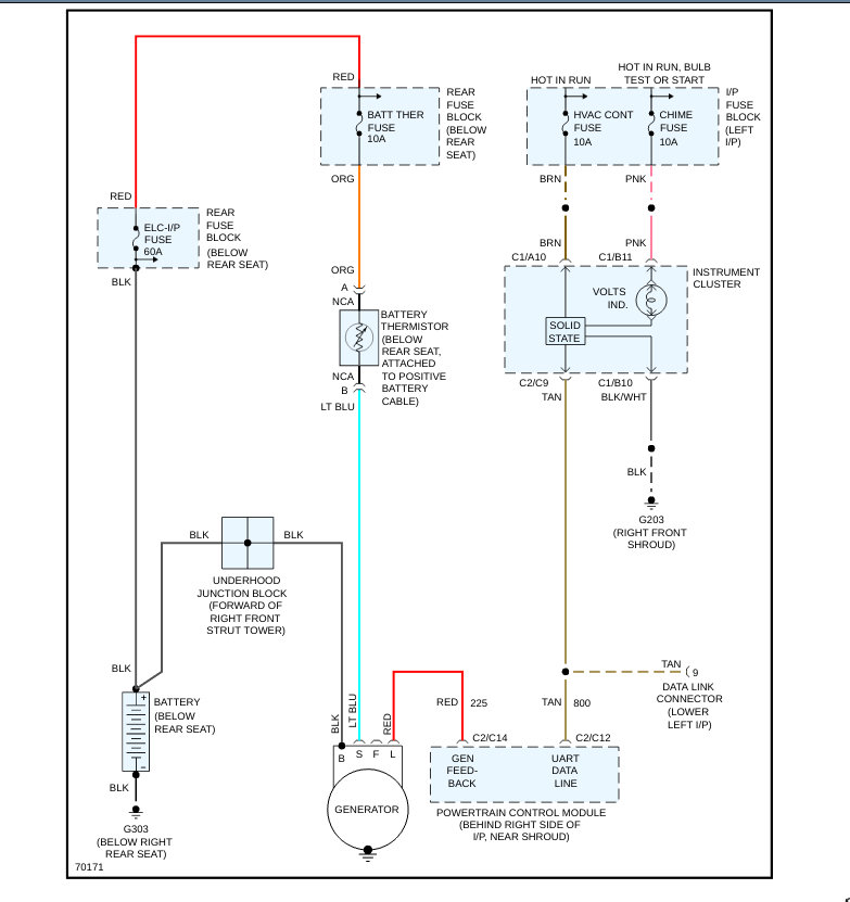
Please double check the connections at the battery terminal and the alternator. Make sure that they are clean, tight, and corrosion free. If everything checks out okay then check the battery thermistor, which is below the rear seat and is attached to the positive battery terminal. Also check the battery thermistor fuse[10A] in the rear fuse block. In the diagrams down below I have included the charging circuit wiring diagram for your vehicle, the description of how your vehicle's charging system works, and the location, layout with callout of the rear fuse block. Please go through these guides and get back to us with what you find out.

Thanks,
Alex
2CarPros
Feb 29, 2020 at 1:45 AM
Avatar
RUSSELL D. JONES
  • MEMBER
  • 2 POSTS
Just wanted to acknowledge your response to my question. Thank you so much for your help. I'm going to utilize your information in the morning and hopefully I'll get some results. I'll be sure to inform you of my progress. Until then, again I thank you. Russ
Mar 1, 2020 at 3:02 AM
Advertisement
Avatar
STRAILER
  • CERTIFIED EXPERT
  • 53,855 POSTS
I would load test the battery is sounds like it has gone bad. here is a guide:

https://www.2carpros.com/articles/car-battery-load-test

Please run down this guide and report back.
Mar 3, 2020 at 10:34 AM