Factory alarm triggered by radio?

1989 MERCEDES BENZ 190E
222,000 MILES • 2.6L • 6 CYL • 2WD • AUTOMATIC
Avatar
MARCO A. MARTINEZ
  • MEMBER
  • 2 POSTS
I’ve been trying to install an aftermarket stereo and I’m having trouble with the alarm, there’s two brown wires and one blue wire, I’m not sure where they go into the new harness, all the factory harnesses are cut.
Mar 22, 2023 at 3:20 PM
Advertisement
Avatar
STRAILER
  • CERTIFIED EXPERT
  • 53,855 POSTS
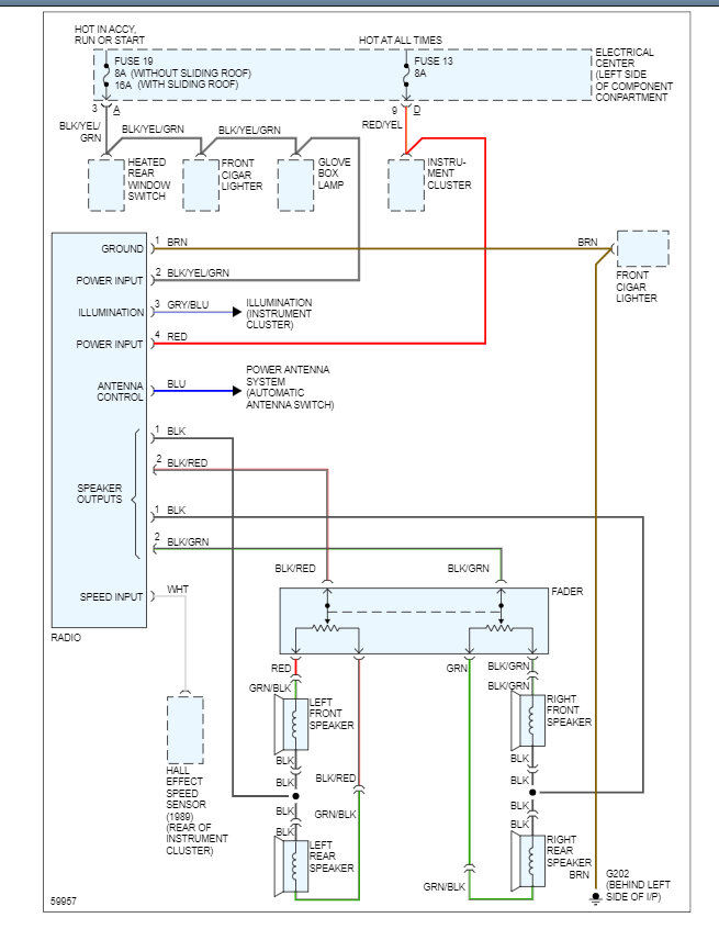
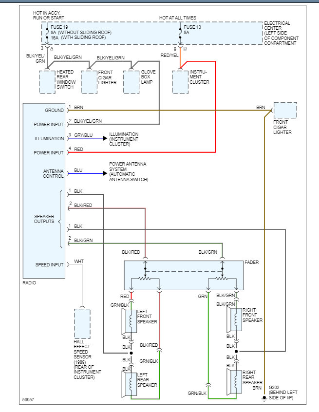
Here are the radio wiring diagrams so you can hook up the aftermarket radio and a guide to help test the connections:

https://www.2carpros.com/articles/how-to-check-wiring

Check out the images (below). Please let us know if you need anything else to get the problem fixed.
Mar 23, 2023 at 9:09 AM