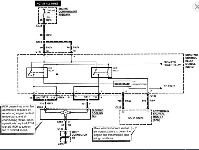
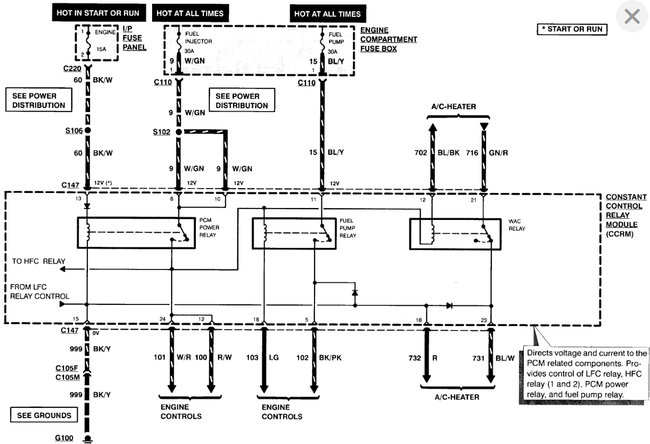
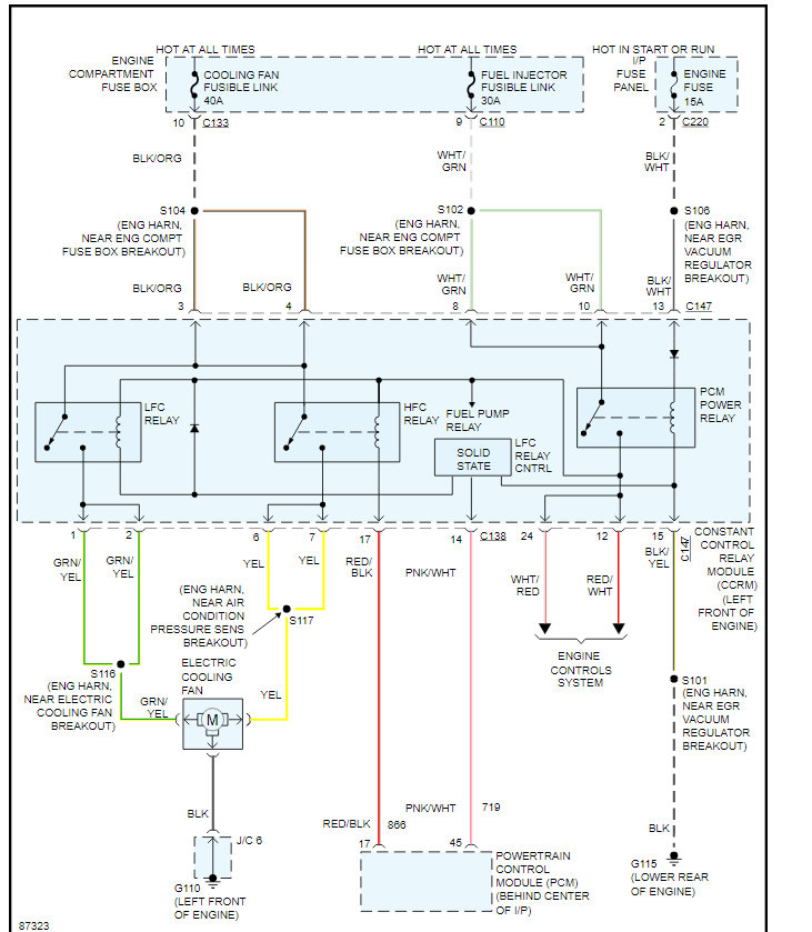
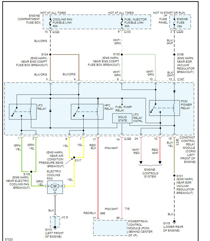
I have no movement at all on my temperature gauge and the engine cooling fan has never worked. Am i looking at two seperate faults here ? or is this more likely to be the temperature sensors. I say "sensors" as I have a repair manual and im confused as it states coolant temperature sensor and temperature sender. Are these the same or different locations also i have checked the fuse for the engine cooling fan and is ok. (30amp)
Apr 7, 2009 at 9:49 AM








