Fuse box diagram?

2004 FORD RANGER
Avatar
AMERMAN512
  • MEMBER
  • 1 POST
I need to find a diagram of the fuse box for my truck so I can change a fuse. Where can I find one online?
Oct 29, 2010 at 4:35 PM
Advertisement
Avatar
STRAILER
  • CERTIFIED EXPERT
  • 53,855 POSTS
Hello, I found these diagrams for you (below), one is under the hood and the other under the dash. This guide will help you check for pwoer

https://www.2carpros.com/articles/how-to-check-a-car-fuse

Check out the diagrams (Below). Please let us know if you need anything else to get the problem fixed. If this is not correct please tell us why in the vote comments.
Aug 16, 2016 at 10:01 AM
Avatar
CUTE_LIL_BLONNDE1245
  • MEMBER
  • 1 POST
I am not getting fuel to the engine. I was wondering if it it is the fuse and where is it located?
Feb 3, 2021 at 1:32 PM (Merged)
Advertisement
Avatar
MERLIN2021
  • CERTIFIED EXPERT
  • 17,250 POSTS
There is a relay, an inertia switch, and wiring. Check to see if the pump can be heard for 2-3 seconds when the key is turned to on. See if the red button on the inertia switch is pressed down. (below)

The inertia switch is on the right front kick panel.

Feb 3, 2021 at 1:32 PM (Merged)
Avatar
REMI6183
  • MEMBER
  • 2 POSTS
where is the alternator charging fuse located?
Feb 3, 2021 at 1:33 PM (Merged)
Avatar
RASMATAZ
  • CERTIFIED EXPERT
  • 75,992 POSTS
Its fuse no.11 7.5 amp its in the central junction box behind left side of dash here is a guide and the fuse panel location and identification below.

https://www.2carpros.com/articles/how-to-check-a-car-fuse

Check out the diagrams (Below). Please let us know if you need anything else to get the problem fixed.
Feb 3, 2021 at 1:33 PM (Merged)
Avatar
REMI6183
  • MEMBER
  • 2 POSTS
What about a 2000 ford ranger? Would it be in the same place? Is it a square fuse about 1.5cm (L) by 1.5cm (W) by 1.5cm (H).?
Feb 3, 2021 at 1:33 PM (Merged)
Avatar
RONPSR06
  • MEMBER
  • 0 POST
It should be in the same place. Let me know if you find it
Feb 3, 2021 at 1:33 PM (Merged)
Avatar
JAMIEJAMIE22
  • MEMBER
  • 1 POST
where is the fuse located in the fuse box panel?
Feb 3, 2021 at 1:34 PM (Merged)
Avatar
BLUELIGHTNIN6
  • CERTIFIED EXPERT
  • 16,542 POSTS
Here is guide to help you check the fuse and the location as well.

https://www.2carpros.com/articles/how-to-check-a-car-fuse

Check out the diagrams (Below) Please let us know if you need anything else to get the problem fixed.
Feb 3, 2021 at 1:34 PM (Merged)
Avatar
SCHAUT78
  • MEMBER
  • 2 POSTS
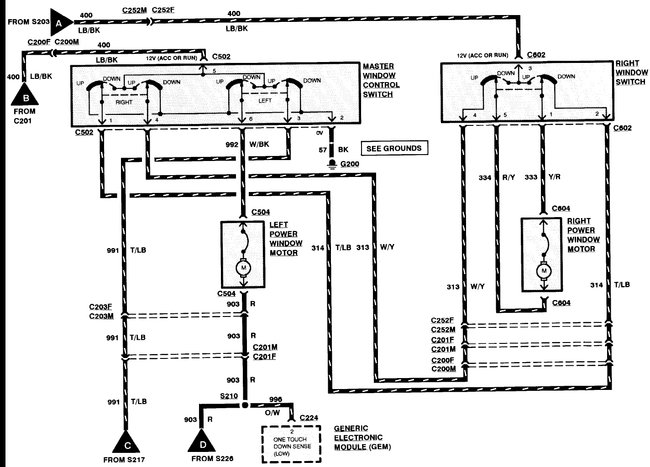
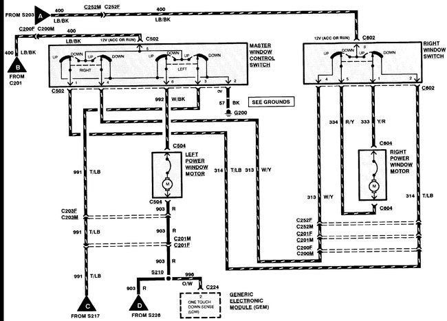
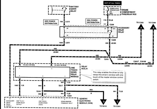
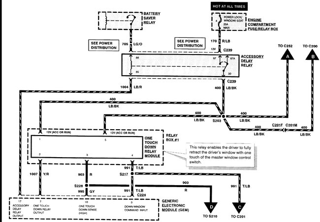
Windows not working. Need relay placement for box under dash with eight relays in it.
Feb 3, 2021 at 1:34 PM (Merged)
Avatar
STEVE W.
  • CERTIFIED EXPERT
  • 15,113 POSTS
Fuse 4 in the under-hood box is power windows and locks as well as power seats. The under dash box contains only the one touch relay for the windows. The accessory delay relay is the other window related relay. The rest is controlled through the GEM module.
The AD relay is on its own connection not in the relay box.
Feb 3, 2021 at 1:34 PM (Merged)
Avatar
SCHAUT78
  • MEMBER
  • 2 POSTS
Awesome thanks so much.
Feb 3, 2021 at 1:34 PM (Merged)
Avatar
STRAILER
  • CERTIFIED EXPERT
  • 53,855 POSTS
Nice work Steve,

Let us know what happens and please upload pictures or videos of the problem.

Cheers, Ken
Feb 3, 2021 at 1:34 PM (Merged)
Avatar
BILLIYJO21
  • MEMBER
  • 1 POST
i have a 1996 ford ranger with the 2.3l engine and one day the fuel pump went out and so we tested the pump and it was fine we came to find out that it wasnt getting any power so i was wondering if and were the fusible link would be located
thanks joey
Feb 3, 2021 at 1:35 PM (Merged)
Avatar
RASMATAZ
  • CERTIFIED EXPERT
  • 75,992 POSTS
Check fuse 20amp fuel sys/anti theft in engine fuse/relay box, fuel pump relay and PCM power relay-
If it were the fusible link you would have lost power to more than just the fuel pump, it doesn't have its own power feed

Read the guide below on testing relays, it will help

https://www.2carpros.com/articles/how-to-check-an-electrical-relay-and-wiring-control-circuit



The power distribution wiring is attached below
Feb 3, 2021 at 1:35 PM (Merged)
Avatar
TIM SANDERSON
  • MEMBER
  • 1 POST
Can't find fuse diagram guides.
Feb 3, 2021 at 1:37 PM (Merged)
Avatar
ASEMASTER6371
  • CERTIFIED EXPERT
  • 52,796 POSTS
Good evening,

I attached the legend and pictures of both fuse boxes for you. Check out the diagrams (Below). Please let us know what happens. Let me know if you have any other questions.

Roy
Feb 3, 2021 at 1:37 PM (Merged)
Avatar
ROCHILD
  • MEMBER
  • 2 POSTS
I need to identify a fuse that was burned in my truck. I do not have any written information of my truck. This box is under the motor capo, near the battery. could anyone help?
Feb 3, 2021 at 1:37 PM (Merged)
Avatar
RASMATAZ
  • CERTIFIED EXPERT
  • 75,992 POSTS
Hello,

Here are two guides that will help you test the fuse and relay for your truck.

https://www.2carpros.com/articles/how-to-check-a-car-fuse

and

https://www.2carpros.com/articles/how-to-check-an-electrical-relay-and-wiring-control-circuit

Check out the diagrams (Below) 1995 is the same

Please let us know if you need anything else to get the problem fixed.

Cheers
Feb 3, 2021 at 1:37 PM (Merged)
Avatar
ROCHILD
  • MEMBER
  • 2 POSTS
If I stand near the left tire, on top of the box I see relays in the middle fuses (mini)in bottom fuses ( big) one of it is 60 A capacity. My truck has the power distribution module at the left side.

Thanks for the diagrams worked great I saved this page in my favorites.
Feb 3, 2021 at 1:37 PM (Merged)
Avatar
GCMOM7
  • MEMBER
  • 2 POSTS
I do not have a manual for this truck that I bought used....can someone pls scan one or give me a link to the diagram for the fuse panel for this truck? I am needing to check the fan for the heater/defrost. Thanks so much for your promptness and help.
Feb 3, 2021 at 1:37 PM (Merged)
Avatar
IMPALASS
  • CERTIFIED EXPERT
  • 3,112 POSTS
Hello,

Here is the fuse panel (below) for your truck with a guide to help you check for power.

https://www.2carpros.com/articles/how-to-check-a-car-fuse

Check out the diagrams (Below). Please let us know if you need anything else to get the problem fixed.
Feb 3, 2021 at 1:37 PM (Merged)
Avatar
GCMOM7
  • MEMBER
  • 2 POSTS
Seems like these should do it.... Thanks, again. :-)
Feb 3, 2021 at 1:37 PM (Merged)
Avatar
BKM97423
  • MEMBER
  • 49 POSTS
I've repeatedly attempted to do a Google search for my fuse diagram on my truck and it simply does not pull up the one that I need. it pulls up every other year but mine. I've even looked on manuallib.com and it just gives the size fuse needed for each component but not the diagram. Why wont it just show me a picture with a legend? I am going crazy trying to find this on line. I don't have owners manual. Please help me! Am I doing something wrong? 1988 Ford Ranger 2.3 leader throttle body 2wd.
Feb 3, 2021 at 1:37 PM (Merged)
Avatar
KASEKENNY
  • CERTIFIED EXPERT
  • 18,907 POSTS
Hi BKM,

Looks like you only have one panel on the driverside under the dash?

Here is the diagram for it. Let me know if this doesn't look right but it appears it is.
Feb 3, 2021 at 1:37 PM (Merged)
Avatar
BKM97423
  • MEMBER
  • 49 POSTS
Thank you so much Kenny. This is the correct diagram. Having this fuse box diagram for my Ranger has been extremely helpful. You guys are awesome! I appreciate you at 2carpros.com. Sincerely, Brenda M. Southern Oregon Coast
Feb 3, 2021 at 1:37 PM (Merged)
Avatar
KASEKENNY
  • CERTIFIED EXPERT
  • 18,907 POSTS
Thank you so much. Please come back if you have other questions. Thanks for using 2CarPros.
Feb 3, 2021 at 1:37 PM (Merged)
Avatar
HARTZORG
  • MEMBER
  • 1 POST
Where can I find a diagram for the fuse box for a 1989 Ford Ranger? I do not have an owner's manual.
Feb 3, 2021 at 1:38 PM (Merged)
Avatar
RASMATAZ
  • CERTIFIED EXPERT
  • 75,992 POSTS
Here you go have a nice day


https://www.2carpros.com/forum/automotive_pictures/12900_fuse_16.jpg


https://www.2carpros.com/forum/automotive_pictures/12900_fuse1_4.jpg


https://www.2carpros.com/forum/automotive_pictures/12900_fuse2_4.jpg


https://www.2carpros.com/forum/automotive_pictures/12900_fuse3_2.jpg

Feb 3, 2021 at 1:38 PM (Merged)
Avatar
MOHEGANSUN
  • MEMBER
  • 1 POST
brake light not working, changed bulb, still did not work. Changed fuses in fuse box because the blinkers quit working also. Need diagram to see if I put the right fuses in the correct location.
Feb 3, 2021 at 1:38 PM (Merged)
Avatar
JDL
  • CERTIFIED EXPERT
  • 16,098 POSTS
Fuse 1--15 amp is for stop lamps.
Feb 3, 2021 at 1:38 PM (Merged)