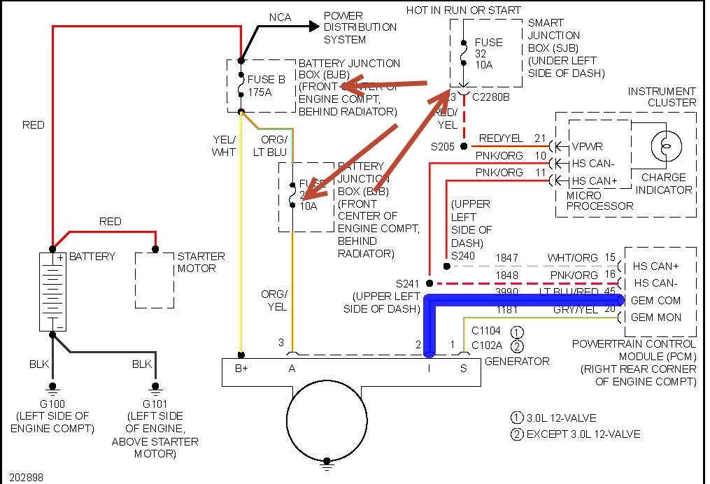
In addition to previous post, certain Ford Taurus (as well as other Ford products) in that year range started using two types of alternators. The large wire clip near the back of the alternator has either 2 lead wires, or 3 lead wires. The difference is significant and you need to get the correct alternator, or your charging system will not work.
The 2-wire type has the voltage regulator as part of the alternator; traditional type.
With the 3-wire clip type, the PCM (engine computer) controls charge rate.
The alternators look nearly identical from the outside and a casual glance will miss tiny differences in detail to alternator design.
If you have 3 wires at the clip, spend the extra money and get Motorcraft brand alternator. I had a bad experience at our shop where we used three different aftermarket alternators, each one designed for the 3-wire type, but would not charge the battery. Then we purchased the Motorcraft brand, and all was well.
Also, if you have the 3-wire type, you need patience to allow the PCM to recognize the alternator and stablilize the charge rate. Traditional alternators put out a continuous 14 volts: they are relatively easy to test. The PCM controlled type 3-wire varies output based on electrical demand. Run engine, turn on all headlights, hi-beams, brake lights, accessories, and A/C system.......then test for 13 to 14 volts at the battery terminal.
Jul 28, 2021 at 2:05 PM
(Merged)