front passenger window will not go up

2006 NISSAN ALTIMA
120,000 MILES • 4 CYL • 2WD • AUTOMATIC
Avatar
MICHAEL RUDE
  • MEMBER
  • 1 POST
front passenger window will not go up. I replaced switch and did not fix the problem. It would go down but not up. Now it is all the way down. All other windows work normally.
Apr 20, 2018 at 12:27 PM
Advertisement
Avatar
STEVE W.
  • CERTIFIED EXPERT
  • 15,116 POSTS
Which switch did you replace and you state it would go down, was that with both switches or just one? Does it have the dual auto up/down system or only the drivers side? They are different wiring and switches for each system. When you push the switch up do you hear anything inside the door?

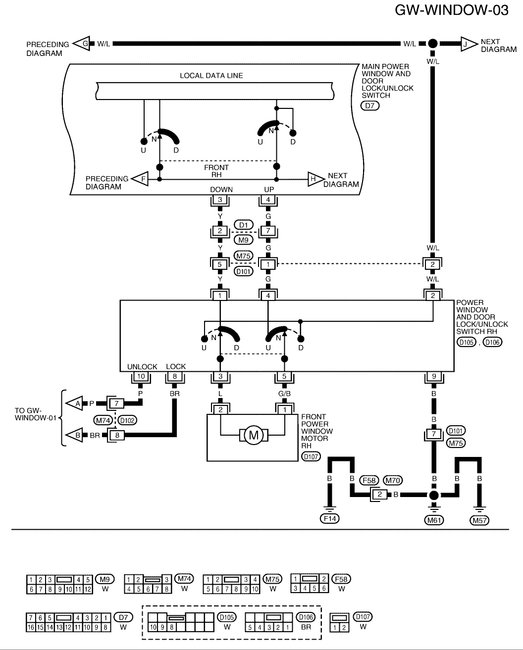
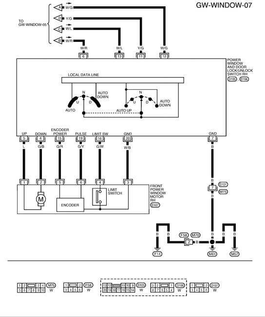
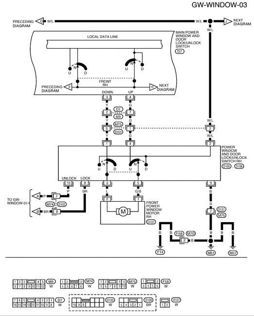
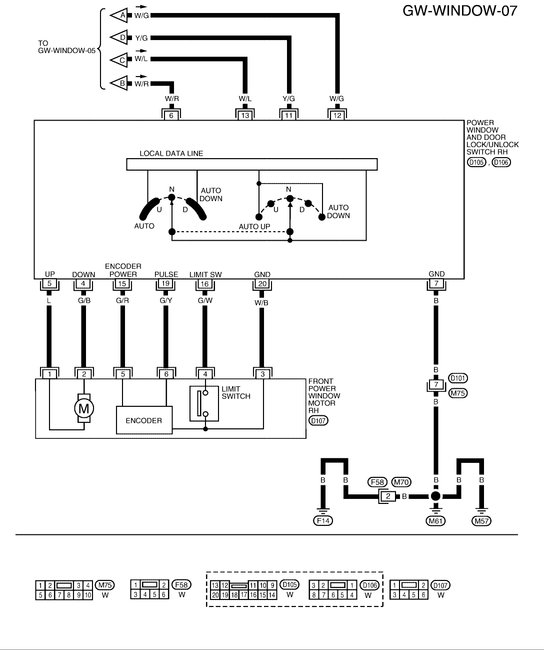
I will attach both diagrams, The first is with out the anti-pinch. Second is with.
If you replaced the passenger side switch did it have two wires going to the motor or six?

To close the window while you work on the issue you should be able to use a couple jumper wires to the battery terminals. The window motor is a simple twelve volt unit.
There should be a blue wire and a green with black stripe wire going to it. If you unplug the switch and find those two colors, applying twelve volts in one direction will put the window up or down. If you get down the first try, reverse the wires and it should go up.

Apr 20, 2018 at 6:29 PM