☰
Login
Join
×
Home
Answered Questions
Repair Topics
Repair & Service Guides
Popular Questions
Warning Lights
Trouble Codes
How It Works
Testing / Diagnostics
Symptoms
Videos
Login
Become a Member
Home
Ford
Escort
Fuel System
Fuel Pump
No power to the fuel pump
1988 FORD ESCORT
300,000 MILES • 4 CYL • 2WD • AUTOMATIC
SISSYBARNES77
MEMBER
1 POST
FOLLOW
my vehicle listed above is a station wagon. It is not getting getting power to the fuel pump.
Apr 7, 2020 at 1:42 PM
Advertisement
ASEMASTER6371
CERTIFIED EXPERT
52,796 POSTS
Good afternoon,
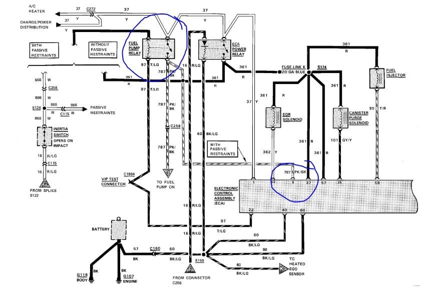
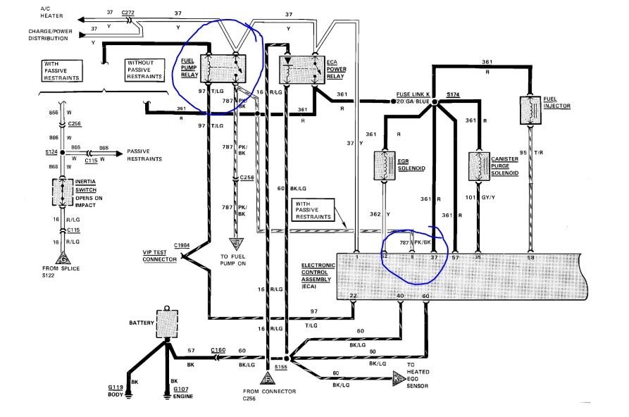
I attached a wiring diagram for you to view.
You will need a volt meter or test light to do some tests.
https://www.2carpros.com/articles/how-to-check-wiring
https://www.2carpros.com/articles/how-to-check-an-electrical-relay-and-wiring-control-circuit
Let me know when you can do some testing and I will guide you through it.
Roy
Image (Click to enlarge)
Apr 7, 2020 at 2:14 PM