Fuse box not getting power

1990 CHEVROLET SUPERIOR
71,000 MILES • 5.7L • V8 • 2WD • AUTOMATIC
Avatar
JESSIEJOHNSON0921
  • MEMBER
  • 2 POSTS
I had a steering column burn out and I had to replace it. so I got a new steering column and tried to rewire it but fuse box not getting power. but it's power on the outside and dash light works. what could be the problem? please help, please.
Oct 10, 2019 at 11:22 PM
Advertisement
Avatar
ASEMASTER6371
  • CERTIFIED EXPERT
  • 52,796 POSTS
Good morning,

What exactly did you rewire? Was it the ignition switch?

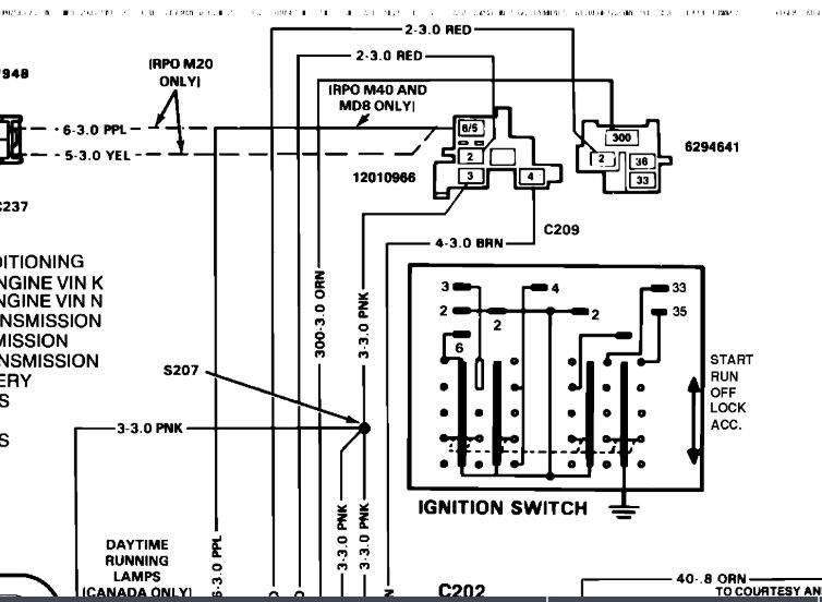
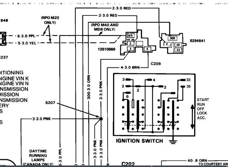
I attached the diagram of the ignition switch. Check and make sure you installed the correct wires to the correct connector.



Roy
Oct 11, 2019 at 2:53 AM
Avatar
JESSIEJOHNSON0921
  • MEMBER
  • 2 POSTS
I rewired the whole steering column the one I had was a tilt steering wheel. I'm going back with an non tilt. the old one wire was melting and burn out so I got a new steering column which is the non tilt and now I'm not getting power on the inside fuse box, but I got fire everywhere else.
Oct 11, 2019 at 12:12 PM
Advertisement
Avatar
ASEMASTER6371
  • CERTIFIED EXPERT
  • 52,796 POSTS
Did you have power before the column failure?

Re-verify the wiring with the diagram I sent you.

Roy
Oct 11, 2019 at 12:18 PM