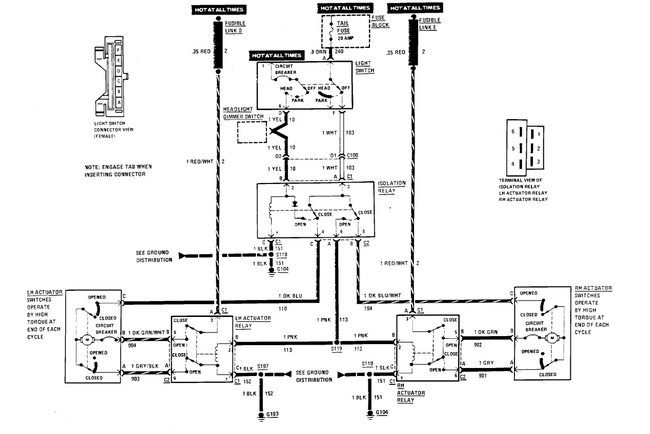
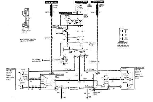
Turn on the headlights and the headlight open up, turn them off and both doors go down and then the one on the passenger's side goes back up. changed motors, and module still happens. the door stays up until I go under the hood and wind it back down.
Sep 11, 2022 at 3:29 PM

