Headlights wiring diagram needed?

1987 CHEVROLET EL CAMINO
150,000 MILES • V8 • 2WD • AUTOMATIC
Avatar
DOLLABILL25
  • MEMBER
  • 44 POSTS
So, I would just like to know the passenger and driver side headlight wiring/schematic diagram. Please and thank you.
May 28, 2024 at 11:51 AM
Advertisement
Avatar
STEVE W.
  • CERTIFIED EXPERT
  • 15,113 POSTS
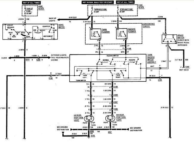
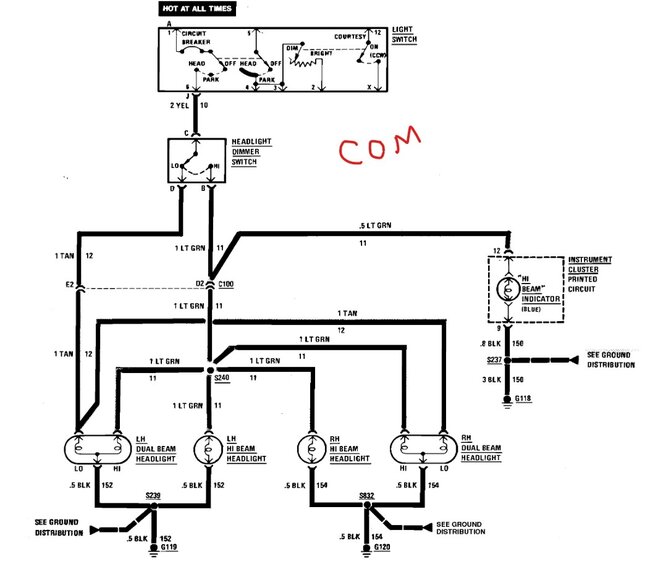
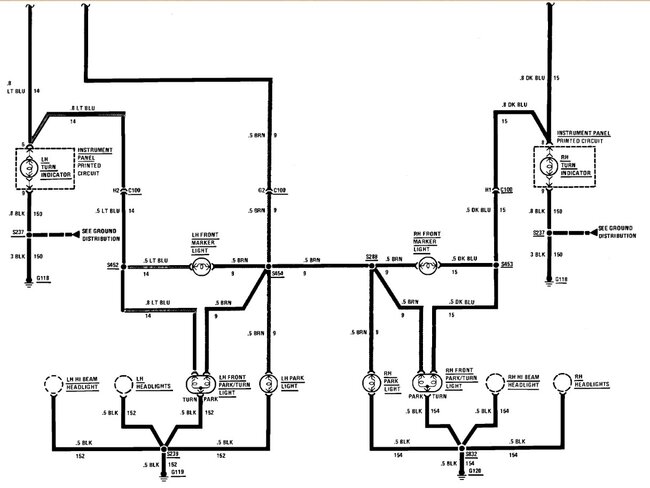
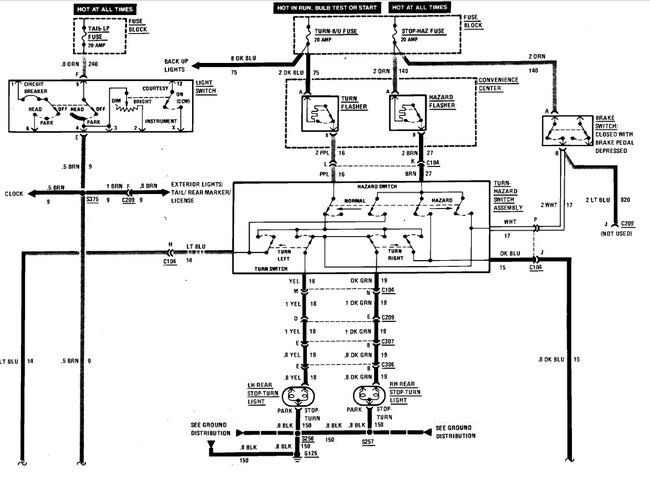
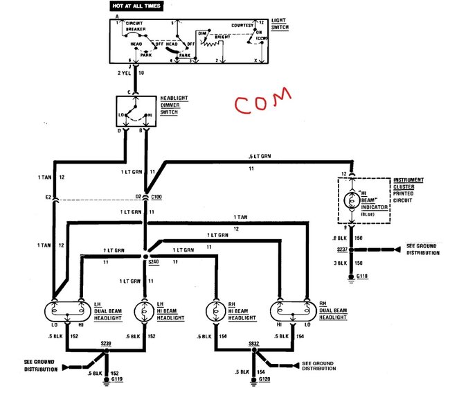
This is the diagram for the front headlights. It uses the same wiring for both headlight types. The only difference is they used thinner wire on the older grounds. The other 2 are the marker and turn signals as they share some grounds.
May 28, 2024 at 2:11 PM