Will not stay running

1990 GMC VAN
130,000 MILES • 5.7L • V8 • 2WD • AUTOMATIC
Avatar
KAVEN
  • MEMBER
  • 7 POSTS
The vehicle listed above is a g20 van. when you started it will run for about 15 or 20 seconds and you can see the fuel stop spraying in the throttle body. I have replaced the fuel pump, the fuel filter ,rebuilt the throttle body and replace the fuel pump relay. it still does it. when it shuts off you have to turn the key off then back on and I'll start back up and run for about 20 seconds. when it shuts off if you try to crank it it will not start, you have to turn the key off then right back on and I'll crank up and run for about 20 seconds. I have replaced everything I can think of. I replace the fuel filter twice, rebuilt the throttle body completely. what else can it be am I missing something?
Jun 9, 2019 at 9:29 AM
Advertisement
Avatar
SCGRANTURISMO
  • CERTIFIED EXPERT
  • 4,897 POSTS
Hello,

This does sound like a weak fuel pump relay. A relay is nothing more than an electromechincal switch. It can be broken down into two distinct halves, the control side and the power side. The control side is the side on your relay that is probably failing and it consists of an electromagnetic coil. When electricity passes through the coil it energizes and turns into a magnet. The power side consists of a switch that will be sucked closed when the electromagnetic coil energizes and turns into a magnet, allowing electrical current to flow through the now completed circuit. It's like flipping a light switch. Your electromagnetic coil in your your vehicle's fuel pump relay is probably deteriorated through normal where and tear and can no longer maintain energized and is allowing the switch on the power side to open, not allowing electrical current to flow to the fuel pump and killing your vehicle's engine. Here is a link for you to go to:

https://www.2carpros.com/articles/how-to-check-an-electrical-relay-and-wiring-control-circuit

Please go through this guide and get back to us with what you are able to find out.

Thanks,
Alex
2CarPros
Jun 9, 2019 at 1:14 PM
Avatar
KAVEN
  • MEMBER
  • 7 POSTS
We put new fuel pump in today new relay switch in an fuel filter is good as well. what could I possibly be missing? scanner does not pick up anything either besides a wheel speed sensor.
Jun 9, 2019 at 8:08 PM
Advertisement
Avatar
SCGRANTURISMO
  • CERTIFIED EXPERT
  • 4,897 POSTS
Hello again,

Did you guys install a new fuel pump relay? I have included a diagram of where the fuel pump relay is located in your vehicle. Please get back to us.

Thanks,
Alex
2CarPros
Jun 9, 2019 at 9:54 PM
Avatar
KAVEN
  • MEMBER
  • 7 POSTS
Yes, put new fuel pump in with a new relay switch and a new fuel filter. I read somewhere that there's a sensor it's not telling the computer the vehicle has started that shuts it off. any idea what sensor that is? I've already checked the map sensor.
Jun 10, 2019 at 11:31 AM
Avatar
STRAILER
  • CERTIFIED EXPERT
  • 53,855 POSTS
Hello,

If I can jump in here, can you unplug the oxygen and coolant temperature sensors to see if the engine still stalls please? Let us know ;)
Jun 12, 2019 at 3:03 PM
Avatar
KAVEN
  • MEMBER
  • 7 POSTS
Dose the same thing with them both disconnected it's a clean shut off after 20 seconds new fuel pump new regulator and filter also new pick up module in distributor an new plugs an wires snap on scanner only picks up back wheel speed sensor. I'm So lost any help will be appreciated more than you know.
Jun 12, 2019 at 5:32 PM
Avatar
STRAILER
  • CERTIFIED EXPERT
  • 53,855 POSTS
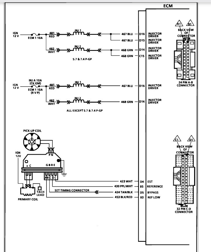
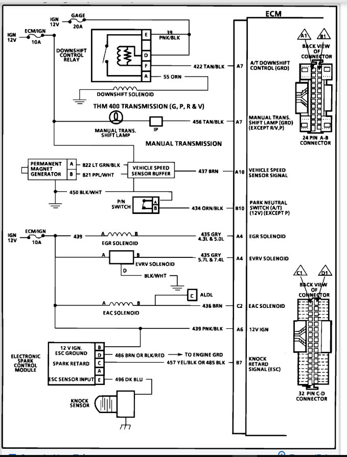
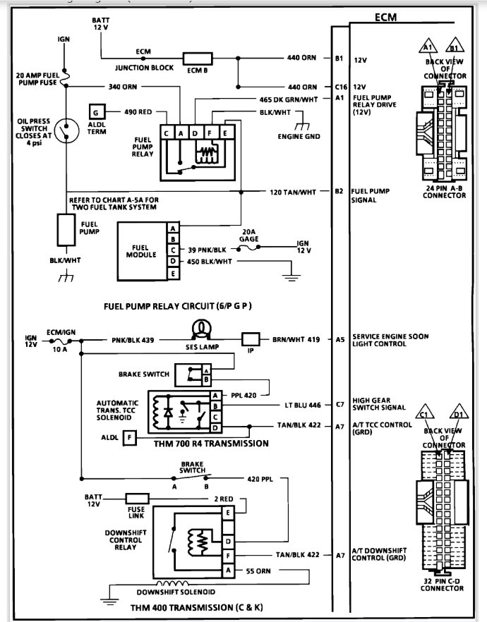
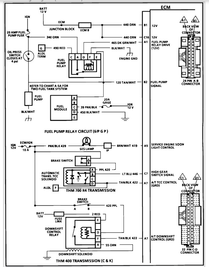
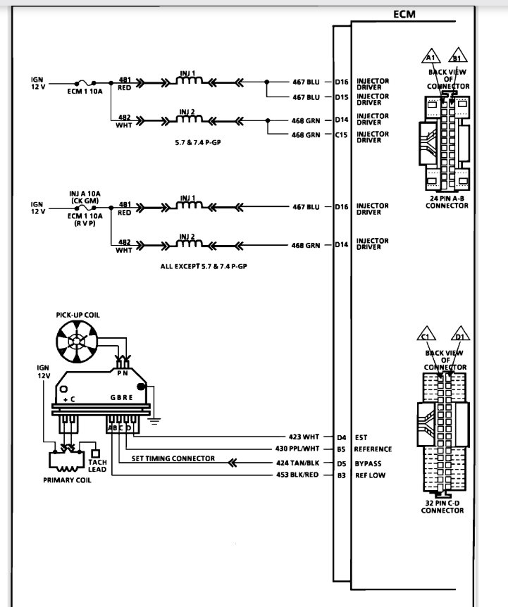
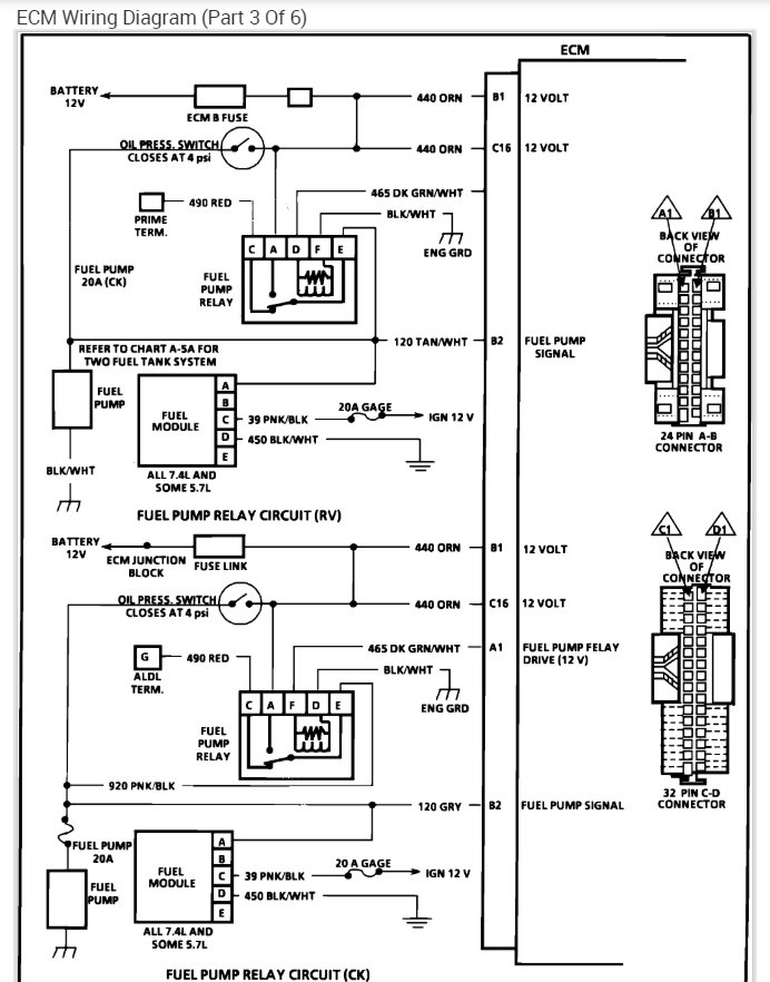
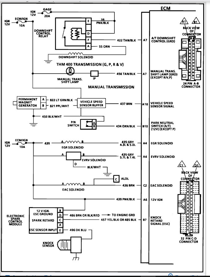
When the engine stalls can you see if power is getting to the ECM. Check b1 and c16. here is a guide to help and the engine wiring diagrams so you can see how the system works:

https://www.2carpros.com/articles/how-to-use-a-test-light-circuit-tester

Check out the diagrams (below). Please let us know what happens.
Jun 14, 2019 at 11:16 AM