Code P1320

1999 NISSAN SENTRA
240,000 MILES • 1.6L • 4 CYL • 2WD • AUTOMATIC
Avatar
IGGIE HARM
  • MEMBER
  • 1 POST
I have the car listed above GXE model. I keep getting the code P1320 and cannot seem to find the problem. I cannot seem to find the ignition condenser. would anyone be able to help me please? Thank you :)
Apr 3, 2019 at 3:59 PM
Advertisement
Avatar
SCGRANTURISMO
  • CERTIFIED EXPERT
  • 4,897 POSTS
Hello,

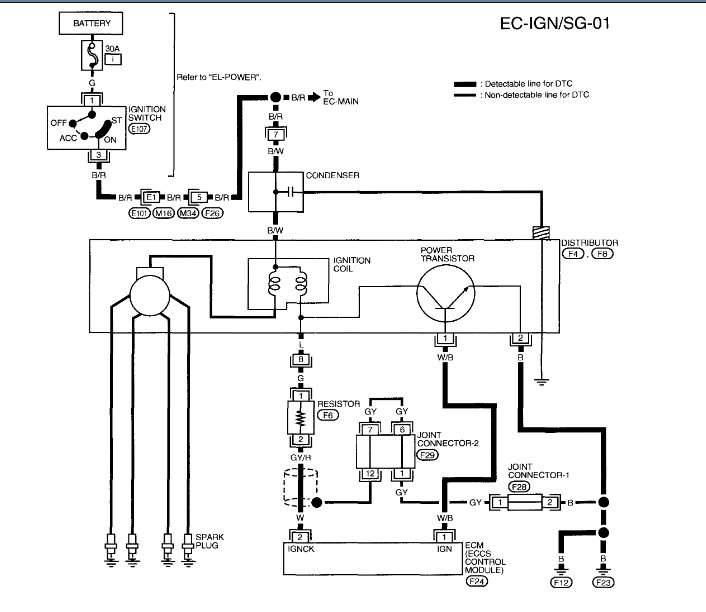
I have included all the information that you have requested in the diagrams down below. Included is a factory diagnostic troubleshooting guide to track down exactly what is going on with your vehicle. You will need to use a scan tool and a multi-meter. If you are unfamiliar with how to use a multi-meter I have included a link below for you to go to:

https://www.2carpros.com/articles/how-to-use-a-voltmeter

Please go through these guides and get back to us with what you find out.

Thanks,
Alex
2CarPros
Apr 3, 2019 at 11:28 PM