High beams not working

2006 PONTIAC GRAND PRIX
160,000 MILES • 3.8L • 6 CYL • 2WD • AUTOMATIC
Avatar
ROAD67
  • MEMBER
  • 22 POSTS
Fuses good relay good, new switch high beam indicator comes on and the fog lamps kick off when kicking high beams on, but no high beam lights.
Jan 21, 2021 at 8:29 PM
Advertisement
Avatar
JACOBANDNICKOLAS
  • CERTIFIED EXPERT
  • 110,175 POSTS
Hi,

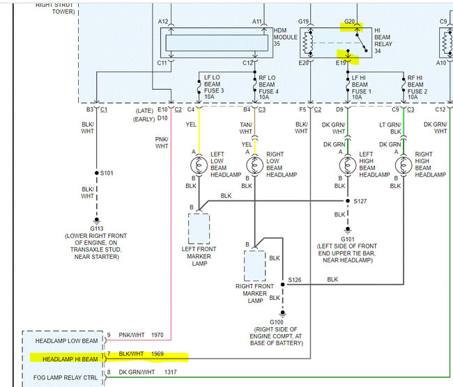
I need to start from the beginning. Take a look at the attached pic (1). Confirm the fuses I highlighted are good. In addition to being good, confirm there is power to and from the fuses. Also, switch the relay with a good one having the same part number.

Here are two links that you may find helpful:

https://www.2carpros.com/articles/how-to-check-a-car-fuse

https://www.2carpros.com/articles/how-to-check-an-electrical-relay-and-wiring-control-circuit

and

https://www.2carpros.com/articles/how-to-check-wiring

Pic 2 shows fuse location.

Let me know what you find. Remember, you have to confirm there is power to the fuse and out from it.

Take care,
Joe
Jan 22, 2021 at 6:40 PM
Avatar
ROAD67
  • MEMBER
  • 22 POSTS
All good.
Jan 22, 2021 at 6:57 PM
Advertisement
Avatar
JACOBANDNICKOLAS
  • CERTIFIED EXPERT
  • 110,175 POSTS
Okay, if the fuses, relay and all wiring is good, then you need to check for power to the light or where it's being lost. When you have the high beam on, the relay sends power through fuses 1 and 2 directly to the lights. So if there is power out from the fuse, there has to be a break between the two locations (fuse and light itself). Is there power to the light socket? If there is, then check the grounds. See pic 1.

If there is no power, then you will need to trace the power supply wires between the fuse box and the lights to see where power is lost. This isn't something that normally happens at the same time on two separate circuits. Did anything happen (accident, repairs) that could have caused problems for both lights?

Here is a link you may find helpful:

https://www.2carpros.com/articles/how-to-check-wiring

Let me know.

Joe
Jan 22, 2021 at 7:34 PM
Avatar
ROAD67
  • MEMBER
  • 22 POSTS
Relay won't kick on. I pulled cover off relay and can engage the high beams.
Jan 22, 2021 at 7:36 PM
Avatar
ROAD67
  • MEMBER
  • 22 POSTS
I'm thinking broke wire or bad BCM.
Jan 23, 2021 at 6:38 AM
Avatar
ROAD67
  • MEMBER
  • 22 POSTS
Nothing happened just stopped working out new switch in and same result. All grounds and hot wires good no corrosion all clean.
Jan 23, 2021 at 9:40 AM
Avatar
JACOBANDNICKOLAS
  • CERTIFIED EXPERT
  • 110,175 POSTS
Think about it. If there is power to the lights (checked at fuse), the ground is good, and the bulb is good, it should work. We are missing something. Please recheck that there is power to the light socket from the known good fuse and make sure there is continuity to ground from the light connector. One of them has to be missing. I assume the bulbs are known good.

Let me know.

Joe
Jan 23, 2021 at 12:54 PM
Avatar
ROAD67
  • MEMBER
  • 22 POSTS
Yes bulbs good. I can jumper the relay and they light put in different relay it won't engage relay at all. is there possibly an connection inside car itself?
Jan 23, 2021 at 12:58 PM
Avatar
JACOBANDNICKOLAS
  • CERTIFIED EXPERT
  • 110,175 POSTS
Okay, I thought there was power at the fuses. So, I need to confirm which pins you are jumping. Take a look at the attached pic. I highlighted two pins from the relay. Are those what you are jumping? If so, go back to the body control module and check for a good connection at the black/white wire. That is how the relay is actuated to allow power to pass the pins I highlighted.

Let me know.

Joe
Jan 23, 2021 at 1:34 PM
Avatar
ROAD67
  • MEMBER
  • 22 POSTS
Okay, got good connection there. how would I go about testing from the BCM to the fuse box?
Jan 23, 2021 at 1:39 PM
Avatar
JACOBANDNICKOLAS
  • CERTIFIED EXPERT
  • 110,175 POSTS
As far as the BCM, on this vehicle, the BCM provides a ground path from the relay. There is power at the G19 connector at all times. Confirm that to be correct. If it is hot, then you need to see if the BCM is providing a ground path for the relay to actuate and make the connection between G20 and E19. To check for a ground path, check continuity to ground via the BCM.

Let me know.

Joe
Jan 23, 2021 at 1:48 PM
Avatar
ROAD67
  • MEMBER
  • 22 POSTS
So what u saying is that the wire from bcm to the relay is causing the problem?
Jan 23, 2021 at 1:50 PM
Avatar
JACOBANDNICKOLAS
  • CERTIFIED EXPERT
  • 110,175 POSTS
Hi,

Very possible or the BCM itself. The relay needs a good connection to the BCM to complete the circuit and actuate the power through the relay and turn the lights on.
Jan 23, 2021 at 6:15 PM
Avatar
ROAD67
  • MEMBER
  • 22 POSTS
So how do I tell if bad BCM does the high beam indicator light get turned on by BCM grounding the negative wire?
Jan 23, 2021 at 6:19 PM
Avatar
JACOBANDNICKOLAS
  • CERTIFIED EXPERT
  • 110,175 POSTS
Yes, the completed circuit would turn the light on. Is it working?

Joe
Jan 23, 2021 at 6:34 PM
Avatar
ROAD67
  • MEMBER
  • 22 POSTS
Yes, indicator working.
Jan 23, 2021 at 6:41 PM
Avatar
JACOBANDNICKOLAS
  • CERTIFIED EXPERT
  • 110,175 POSTS
There has to be a break down between the BCM and that relay.
Jan 23, 2021 at 7:02 PM
Avatar
ROAD67
  • MEMBER
  • 22 POSTS
Okay, I will run new wire from box under hood to BCM then c1 pin 7 right.
Jan 23, 2021 at 7:03 PM
Avatar
ROAD67
  • MEMBER
  • 22 POSTS
What is the best way to check the wire?
Jan 24, 2021 at 12:18 PM
Avatar
JACOBANDNICKOLAS
  • CERTIFIED EXPERT
  • 110,175 POSTS
The best way to test a wire is to see if there is continuity from one end to the other with very little resistance. You will need a multimeter to do is and set it on ohms to check.

Continuity simply means there is a continuous flow of electrons through a conductor. In this case, the wire is the conductor and you need to confirm power makes it from one end to the other.
Joe
Jan 24, 2021 at 5:45 PM
Avatar
ROAD67
  • MEMBER
  • 22 POSTS
Okay, am I right on the connection c1 pin 7 on BCM?
Jan 24, 2021 at 5:47 PM
Avatar
JACOBANDNICKOLAS
  • CERTIFIED EXPERT
  • 110,175 POSTS
According to the schematic, pin 7 is correct, but it comes from C2. Where are you seeing C1?
Jan 24, 2021 at 6:31 PM
Avatar
ROAD67
  • MEMBER
  • 22 POSTS
This is where got my info from an auto shop with my VIN.
Jan 24, 2021 at 6:40 PM
Avatar
JACOBANDNICKOLAS
  • CERTIFIED EXPERT
  • 110,175 POSTS
Hi,

I'm not sure why it says something different. I can only follow my schematics. I hope you understand.
Jan 24, 2021 at 7:51 PM
Avatar
ROAD67
  • MEMBER
  • 22 POSTS
I gave them the VIN and that is what it came up with at one of the best auto shops in my area your schematics is for Pontiac gpx 2006. what color is connection 1 and 2?
Jan 24, 2021 at 7:56 PM
Avatar
ROAD67
  • MEMBER
  • 22 POSTS
Here is the con 1 and con 2 part number see if they match up to yours.
Jan 24, 2021 at 8:10 PM
Avatar
JACOBANDNICKOLAS
  • CERTIFIED EXPERT
  • 110,175 POSTS
I'm sorry, but I can't read what you attached. Also, I am looking at a wiring schematic and can't tell what you attached.

Joe
Jan 25, 2021 at 6:15 PM
Avatar
ROAD67
  • MEMBER
  • 22 POSTS
Sorry about that. I will fix it later on the picture.
Jan 25, 2021 at 6:21 PM
Avatar
ROAD67
  • MEMBER
  • 22 POSTS
Just update: I been sick and weather is getting better so I try to figure out the wire and let you know.
Mar 3, 2021 at 8:20 PM
Avatar
JACOBANDNICKOLAS
  • CERTIFIED EXPERT
  • 110,175 POSTS
Hi,

I hope you are feeling better. Feel free to let me know what you find whenever you have a chance.

Take care and God Bless,

Joe
Mar 5, 2021 at 7:58 PM