Cigarette Lighter

1997 HONDA ACCORD
12,600 MILES • 4 CYL • 2WD • AUTOMATIC
Avatar
CCH456
  • MEMBER
  • 1 POST
My cigarette lighter does not work. I've checked fuses under hood. They're OK. Any suggestions? Do not know how to get to under dash fuses.
Jun 26, 2008 at 2:39 PM
Advertisement
Avatar
KHLOW2008
  • CERTIFIED EXPERT
  • 41,814 POSTS
Hi cch456,

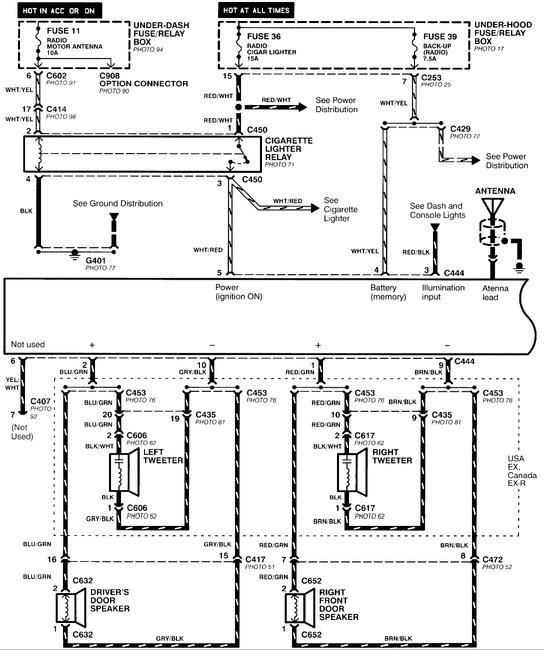
Here is a guide and diagrams to help you fix the problem with the fuse #36 15 amp locations below.

https://www.2carpros.com/articles/how-to-check-a-car-fuse

Check out the diagrams (Below). Please let us know if you need anything else to get the problem fixed.

Cheers
Jun 26, 2008 at 3:09 PM
Avatar
PETER SPEXARTH
  • MEMBER
  • 1 POST
Hi,
My radio and phone charger worked fine as long as i have had it. Recently I plugged a new type of charger adapter into the cigarette lighter and then the radio and charger both stopped working. I checked the fuse beneath the dash, and it still works fine. The clock still works fine too. How can I fix it, or how much will it cost to fix?
Thanks!
Oct 14, 2020 at 11:51 AM (Merged)
Advertisement
Avatar
STRAILER
  • CERTIFIED EXPERT
  • 53,855 POSTS
Hey Peter,

It sounds like you have a radio/cigarette relay that has gone out, here is a diagram to show you, and where to find it. Check out the diagrams (Below). Please let us know if you need anything else to get the problem fixed.


Oct 14, 2020 at 11:51 AM (Merged)
Avatar
UKROCKS2011
  • MEMBER
  • 2 POSTS
1997 Honda Accord 57,000 miles
----------------------------------------------------------------
I drive a 97 Honda Accord 4 door with roughly 57,000 miles on it.

Heres my problem. I was driving down the road one day and I used my cigarette lighter to light a cigar. About 20 minuites later, my radio stops working and the cigarette lighter went out as well. I pop the hood and I find a missing fuse. I put in a new fuse for that spot. I go back and turn on the radio, and it still doesn't work. The weird thing is my clock still works. Is it a short, I am assuming its an electrical short? How much should I pay to fix it?
Oct 14, 2020 at 11:51 AM (Merged)
Avatar
MHPAUTOS
  • CERTIFIED EXPERT
  • 31,937 POSTS
Hi there,

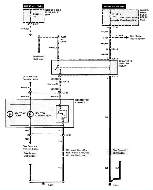
you say you found a missing fuse, this wont be the problem, there will be a blown fuse, have a look, if you cant locate it, re post and i will post a pic of the fuse locations.

mark (mhpautos)
Oct 14, 2020 at 11:51 AM (Merged)
Avatar
UKROCKS2011
  • MEMBER
  • 2 POSTS
I meant blown fuse. I checked the fuse and they all tested fine. I assume theres a short there because I beleive my circuit got shorted when the fuse blew the first time around?
Oct 14, 2020 at 11:51 AM (Merged)
Avatar
KHLOW2008
  • CERTIFIED EXPERT
  • 41,814 POSTS
Hi there,

The clock uses a separate fuse.

The radio fuse should be underdash and in your case, you better pull the cigar lighter out before putting the new fuse as I suspect it is at fault.
Oct 14, 2020 at 11:51 AM (Merged)
Avatar
JOEHICKEY
  • MEMBER
  • 1 POST
[quote:e0f865b817="KHLow2008"]Hi there,

The clock uses a separate fuse.

The radio fuse should be underdash and in your case, you better pull the cigar lighter out before putting the new fuse as I suspect it is at fault.[/quote:e0f865b817]

Hi there - i'm having the same problem - I checked all the fuses under the dash and replaced a blown fuse but still no radio or cigarette lighter. Could you give me the row number and position of the relevant fuse? Thanks
Oct 14, 2020 at 11:51 AM (Merged)
Avatar
BROKENEGGS
  • MEMBER
  • 198 POSTS
Someone removed the radio and cigarette lighter I want to hook up another cigarette lighter so I can keep my phone charged while using the GPS. The problem is I do not know which wires connect to the cigarette lighter since the are all mixed up. Please Help!
Oct 14, 2020 at 11:51 AM (Merged)
Avatar
STEVE W.
  • CERTIFIED EXPERT
  • 15,113 POSTS
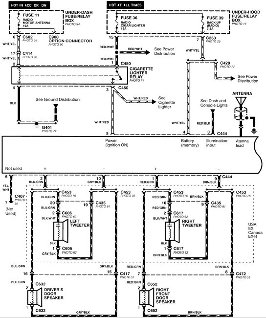
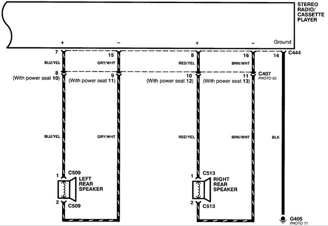
The lighter and radio use the same power feed through a relay. Should be a white/red striped wire that feeds both from fuse 36. It will only have power with the key on.
The diagram is for the radio but shows the relay that feeds the lighter as well.
Oct 14, 2020 at 11:51 AM (Merged)
Avatar
BROKENEGGS
  • MEMBER
  • 198 POSTS
Thanks for information and diagram. Now I have to find a cigarette lighter for this car. When I do I will let you know how it is going. Thanks .
Oct 14, 2020 at 11:51 AM (Merged)
Avatar
BROKENEGGS
  • MEMBER
  • 198 POSTS
I ordered a cigarette lighter from eBay. It arrived today, I plugged it in and it is working fine. Thanks for all your help. Brokeneggs.
Oct 14, 2020 at 11:51 AM (Merged)
Avatar
STEVE W.
  • CERTIFIED EXPERT
  • 15,113 POSTS
Good to hear you got it taken care of. Thank you for using 2CarPros.com. Please return with any other automotive questions.
Oct 14, 2020 at 11:51 AM (Merged)
Avatar
BROKENEGGS
  • MEMBER
  • 198 POSTS
Did you get my last request for help? The gas gauge also is not working and I do not know which wires connect to it. Could you please help with this?
Oct 14, 2020 at 11:51 AM (Merged)
Avatar
CARABALLO_604
  • MEMBER
  • 1 POST
Electrical problem 4 cyl Two Wheel Drive Automatic 80,000 miles

The cigarette lighter stopped working can you help me fix it?
Oct 14, 2020 at 11:51 AM (Merged)
Avatar
STRAILER
  • CERTIFIED EXPERT
  • 53,855 POSTS
Hello,

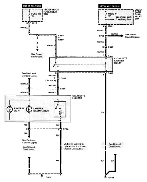
There is a fuse and a relay that runs the cigarette lighter which both should be checked starting with the fuse.

https://www.2carpros.com/articles/how-to-check-a-car-fuse

and

https://www.2carpros.com/articles/how-to-check-an-electrical-relay-and-wiring-control-circuit

Here is the relay location and fuse panel identification (below)

Please let us know what happens.

Cheers, Ken
Oct 14, 2020 at 11:51 AM (Merged)
Avatar
2CP-ARCHIVES
  • MEMBER
  • 4,540 POSTS
the wires that connect to my cigarette lighter somehow had to much amperage running through and the whole entire ground wire completely was fried along with several others with it. there were four other wires in close proximity to the ground wire that went plugged into a connector two were red that were spliced together and the other was black that went to a chassis ground. and a blue/white wire that went to the cigarette lighter. My question is after repairing these wires and a few others that looked like they needed replacing i go to turn on my headlights and my dash light doesn't illuminate and can't see nothing. when i turn off my headlights the dash lights come on. what wires did i plug in the wrong way.
Oct 14, 2020 at 11:51 AM (Merged)
Avatar
KHLOW2008
  • CERTIFIED EXPERT
  • 41,814 POSTS
There is a Red and a Red/Black wire within the circuit and both cannot be interchanged nor fused together and Red cannot be grounded too.

Red/Black is for power supply when light switch is turned on. Red is the return (supposedly ground circuit ) to the dashlights brightness controller before being grounded.

Oct 14, 2020 at 11:51 AM (Merged)
Avatar
APACLYPSE
  • MEMBER
  • 1 POST
my cars cigarette lighter recently burned the wires along with several other that were wrapped with it. I replaced the wire and connectors that were bad. Now the problem is when I am driving at night my headlights work but the lights in my dash that illuminate don't turn on but if I switch my headlights off they turn on so something is backwards. So which wires do I have to swap to make it turn on.
Oct 14, 2020 at 11:51 AM (Merged)
Avatar
KHLOW2008
  • CERTIFIED EXPERT
  • 41,814 POSTS
Attached are the schematics for the illumination lights. First ensure the dashlights brightness controller is not turned to minimum and is plugged in.

The Red and Red/Black wires must not be interchanged.
Oct 14, 2020 at 11:51 AM (Merged)
Avatar
OREGONLOVECAMP
  • MEMBER
  • 5 POSTS
I need to replace my cigarette lighter so I can charge my phone in the car..
I noticed the wire was not connected and tried to reconnect but when I reassembled it It caused more electrical problems.
Now the overhead light, courtesy lights, and things are not working...
I bought, what I thought was the replacement for the cigarette lighter, and new bulb for the dome, but apparently I picked up the wrong lighter component, and the new bulb did not work in the dome.
I am getting ready to check and replace all the fuses, but if anyone could give any additional advice and or information about this or anything I should be aware of, due to electrical Issues (I have replaced the alternator and battery, in both of my 1993 Honda Accords, one is the 10th year Anniversary Edition) and they have been tested at O'Reilly's, but the batteries keep losing their power.
Thankfully I own two different jump boxes as well and keep them on hand but, it's very frustrating to have to keep jump starting your car, just about every day. please help.
Oct 14, 2020 at 11:51 AM (Merged)
Avatar
DANNY L
  • CERTIFIED EXPERT
  • 5,648 POSTS
Hello, I'm Danny.

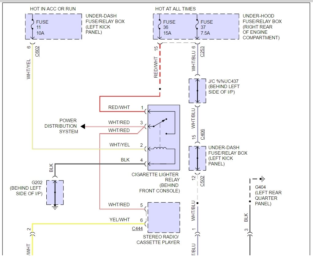
If you hooked up the wiring incorrect you could have blown the cigarette lighter relay as well as the fuse #11. Here are tutorials on how to test wiring and relays:

.https://www.2carpros.com/articles/how-to-check-an-electrical-relay-and-wiring-control-circuit

https://www.2carpros.com/articles/how-to-check-wiring

I've attached the relay location and the lighter circuit below. Hope this helps and thanks for using 2CarPros.

Danny-
Oct 14, 2020 at 11:51 AM (Merged)