Horn Honking on its own?

2007 DODGE CALIBER
85,000 MILES • 1.8L • 4 CYL • 2WD • MANUAL
Avatar
SENGA
  • MEMBER
  • 33 POSTS
I want to ask why the horn of my car keeps honking by itself. Now i reach the level of keep disconnecting battery every time i park my car.
Feb 20, 2025 at 12:39 AM
Advertisement
Avatar
BORIS K
  • CERTIFIED EXPERT
  • 836 POSTS
Hello,

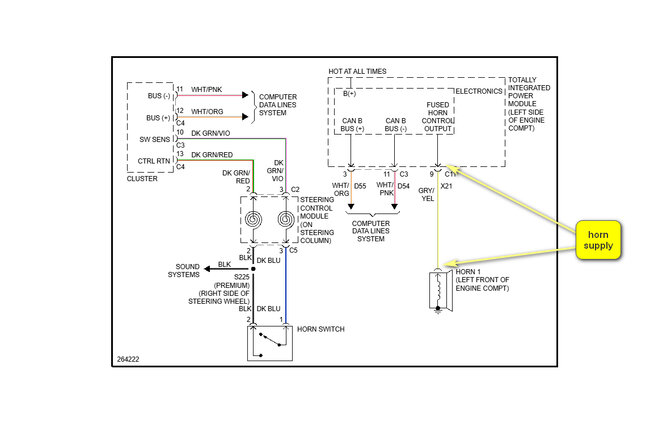
Looking at the wiring diagram, attached below, the horn is supplied by the TIPM, Totally Integrated Power Module. It sounds like either there is a problem in this module, or the grey/yellow wire is shorting to voltage. As the horn is working there is no problem with the fused supply or the horn.

The horn activation is as follows, with ignition on:
Press the horn switch, circuit is closed and tells the instrument cluster that horn needs to be activated. The instrument cluster then sends a signal via the Data lines to the TIPM which in turn sends a voltage down the grey/yellow wire to the horn.

Output at the TIPM is at the green 22 pin connector C11, see picture 2 below.

How to test a wire:
https://www.2carpros.com/articles/how-to-check-wiring

Cheers, Boris
Feb 20, 2025 at 8:46 AM