Code p0340 camshaft sensor bank 1, where is the camshaft sensor located?

2002 PONTIAC GRAND AM
152,000 MILES • 2.2L • 4 CYL • 2WD • AUTOMATIC
Avatar
SANDRA DEE2
  • MEMBER
  • 1 POST
Where on the 2.2L motor is the camshaft sensor? I cannot find any info on the specific motor. Thanks
Mar 15, 2025 at 5:00 PM
Advertisement
Avatar
AL514
  • CERTIFIED EXPERT
  • 5,465 POSTS
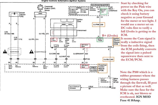
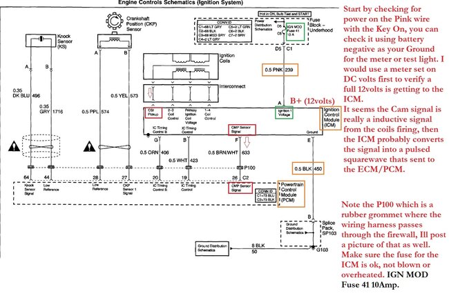
Hello, this system is not a conventional setup with a crank and cam sensor for ignition and injector timing, it does have a crank sensor, but the cam signal is actually calculated through the ignition control module (ICM) monitoring spark using "sensing circuitry integrated within each coil". That is directly from service information, which Ill post the theory and operations for you. The "cam" signal is then sent out from the ICM to the engine computer (ECM) where it uses the crank and this cam signal to determine timing.
There is a flow chart you can go through for testing, this can be a fault with the ICM, the wiring between the ICM and ECM, or a failed ECM. The flow chart steps are mostly with a scan tool to monitor the cam signal counts, and a multimeter to check for the correct duty cycle of the cam signal, checking for a short to ground on that signal wire, but there doesn't appear to be any physical cam sensor that can be replaced. If you are comfortable with wire testing, Ill post the flow chart and we can help with walking you through some of the testing if you have questions about certain methods.
It's a pretty unique system though.
Mar 16, 2025 at 10:14 AM
Avatar
AL514
  • CERTIFIED EXPERT
  • 5,465 POSTS
You could start by checking the ignition control module for any corrosion inside the ICM's connector, here is a diagram of the module on top of the coil pack, and its connector...
Mar 16, 2025 at 10:22 AM
Advertisement
Avatar
AL514
  • CERTIFIED EXPERT
  • 5,465 POSTS
Here is the flow chart for P0340, the OEM wiring diagram and the P100 Grommet location.
Does the vehicle start at all right now?

https://www.2carpros.com/articles/how-to-use-a-voltmeter

https://www.2carpros.com/articles/how-to-use-a-test-light-circuit-tester
Mar 16, 2025 at 10:43 AM