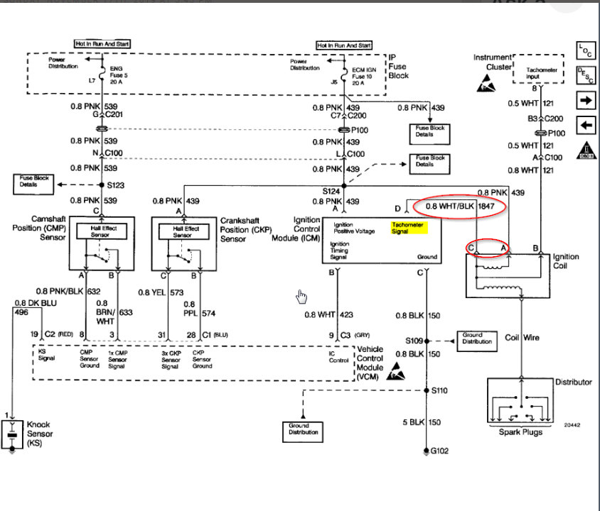
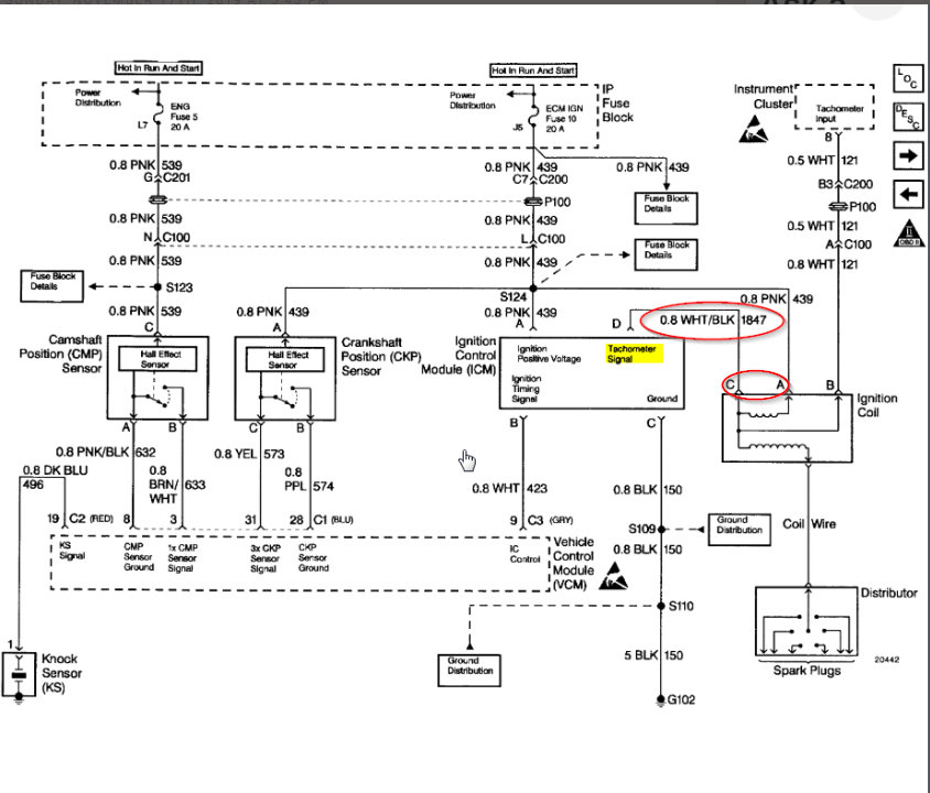
Okay. I think we are reading this wrong. I attached the diagram. The white/black wire is running from the control module to the Coil. The Coil uses this as not only the primary side spark but the cluster uses it as the tachometer input. The coil itself actually does not have a ground. The primary spark is interrupted creating the voltage spike which makes your secondary spark and is grounded through the spark plug itself.
Your coil needs the crank signal on Pin A and the signal through Pin C from the ICM in order to fire the coil. Pin B is tapped into this after both of these feeds come in because without both signals you don't have a spark.
If you don't have voltage while cranking on both A and C then we need to find out why. Since you said you have voltage on C then we can assume the ICM is okay and sending voltage. We need to look at the crank sensor and find out if that is the issue.
Let me know what you find.
Images (Click to enlarge)
Nov 18, 2019 at 4:53 PM