ECM pinout diagram needed

1995 ISUZU TROOPER
200,000 MILES • 3.1L • 4 CYL • TURBO • 4WD • AUTOMATIC
Avatar
JAMES CHU
  • MEMBER
  • 5 POSTS
3.1 4jg2. Can someone please give me ECM pinout diagram? Thanks
Mar 5, 2021 at 10:30 PM
Advertisement
Avatar
DAVEH429
  • CERTIFIED EXPERT
  • 41 POSTS
Hello,

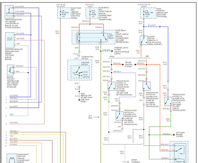
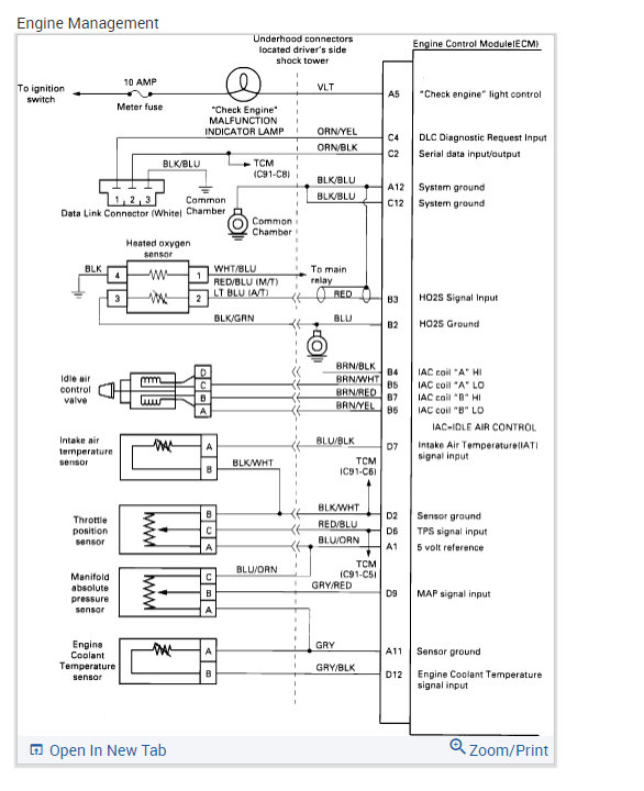
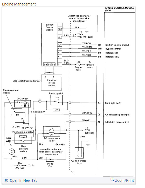
Have added the pin out in the diagrams below with identity diagram.

Hope this helps with your repair. Please keep us updated on your repair outcome and do not hesitate to contact us again for further information or assistance.

Thanks for using 2CarPros.

Dave ~H~
Mar 5, 2021 at 11:34 PM
Avatar
JAMES CHU
  • MEMBER
  • 5 POSTS
Hi sir DAVEH429, thank you for the help. much appreciated.

By the way sir, I have a 4 connector ECM for my 3.1 Trooper. Is this the same pinouts?

My trooper issue was MIL was missing. When ignition on, check engine lights wont show up. It cranks and fires up but it will shut off in 1 to 2 seconds.
Mar 6, 2021 at 1:52 PM
Advertisement
Avatar
DAVEH429
  • CERTIFIED EXPERT
  • 41 POSTS
Hello.

I only see the 2 connectors for the ecm and the pin outs should be the same, I have added some more diagrams that may help.

Circuit Diagram

Circuit Description
There should always be a steady "Check Engine" Malfunction Indicator Lamp (MIL), when the ignition is "ON" and engine stopped. Battery positive voltage is supplied directly to the light bulb. The Engine Control Module (ECM) will control the light and turn it "ON" by providing a ground path through the "VLT" wire from the ECM to the bulb.


Test Description
Numbers below refer to circled numbers on the diagnostic chart.
1. The Test Light provides a ground source to the "Check Engine" MIL. If the circuit is okay the "Check Engine" MIL should be "ON" when the terminal "A5" is probed.
2. Battery feed terminals "C16" and "B1"are protected by a 30 amp ECM fusible link in relay/fuse center under the hood near the battery. If terminals "C16" and "B1" have voltage, the ECM grounds or the ECM are faulty.
3. Using a test light connected to 12 volts, probe each of the system ground circuits to be sure a good ground is present.

Diagnostic Aids
Engine runs OK, check;
- Faulty light bulb.
- VLT wire open.
- Meter fuse blown. This will result in no oil or generator lights, seat belt reminder, etc..
Engine cranks, but will not run, check;
- Continuous battery-fuse or fusible link open.
- Ignition RED/GRN wire to ECM open.
- ECM ignition fuse open.
- Poor connection to ECM.
- Battery RED/WHT wire to ECM open.

this diagnostic aid refers to the last 2 diagrams added.

Hope this helps with your repair, Please keep us updated on your repair outcome and do not hesitate to contact us again for further information or assistance.

Thanks for using 2CarPros.

Dave ~H~
Mar 7, 2021 at 12:35 AM
Avatar
JAMES CHU
  • MEMBER
  • 5 POSTS
Thank you so much Dave. Will keep you update. Again, thank you.
Mar 7, 2021 at 4:15 PM
Avatar
JACOBANDNICKOLAS
  • CERTIFIED EXPERT
  • 110,175 POSTS
Hi,

I was just wondering if you were able to make any progress. We are interested in knowing.

Joe
Mar 9, 2021 at 5:46 PM
Avatar
JAMES CHU
  • MEMBER
  • 5 POSTS
Hi Joe! Sorry for late reply. Dave's diagram is not compatible for my engine. I got a 3.1 4jg2 diesel bighorn. After some time of diagnostics, i found out that there is a busted capacitor in the ECM. Its 50v 100uf capacitor. I replaced it and voila! MIL shows up on ignition on.
Aug 19, 2021 at 6:31 PM
Avatar
JACOBANDNICKOLAS
  • CERTIFIED EXPERT
  • 110,175 POSTS
Hi,

I just now realized myself that you had a 3.1 Diesel. Everything in our manuals is for the 3.5L gas.

Is the vehicle running properly now? Also, excellent job on the ECM repair. That's something most people wouldn't try.

Let me know if it is running good now. Also, thanks for the update. It will likely help others.

Take care,

Joe
Aug 19, 2021 at 7:36 PM
Avatar
JAMES CHU
  • MEMBER
  • 5 POSTS
Yes Joe, it runs very good and idle smoothly. I'm sorry I did not mention that it's a diesel. But I said that its 3.1 4jg2. Hehe

Yeah, few people would come into this stage. As this units released only in japan. I kept digging Google for service manual of this version of trooper/bighorn for years. And I gave up! And realized I have to fix this myself...

Take care,

James
Aug 19, 2021 at 7:49 PM
Avatar
JACOBANDNICKOLAS
  • CERTIFIED EXPERT
  • 110,175 POSTS
Hi,

That makes total sense as to why we don't have the manuals. Regardless, great job. Also, please feel free to come back in the future if there is something we can help with.

Take good care of yourself,

Joe
Aug 19, 2021 at 8:26 PM
Avatar
THAI YANGCO
  • MEMBER
  • 6 POSTS
Hi Joe,

I have the same Bighorn surplus from Japan. I am wondering if you still have the picture of the capacitor location on the ECU. I bought this non-running unit and was told there is an ECU issue. Looked like somebody tried to fix it without knowing the source of the problem. I have attached the ECU with the burned trace. Hope you can help. can't tell what it is connected to. I can see it is connected to 3 of the pins.
Dec 21, 2023 at 5:34 PM
Avatar
THAI YANGCO
  • MEMBER
  • 6 POSTS
At first, I thought it was the MOSFET but the burnt trace is not connected to the MOSFET.
Dec 21, 2023 at 7:43 PM
Avatar
STRAILER
  • CERTIFIED EXPERT
  • 53,855 POSTS
Yep, I don't know what that is? I would try to get a used unit by searching ebay.
Dec 22, 2023 at 10:27 AM
Avatar
THAI YANGCO
  • MEMBER
  • 6 POSTS
I already bought a used ECU but if I don't find the source of the problem, it might just burn it again? I need to know what those pins are connected to.
Dec 23, 2023 at 4:09 PM
Avatar
STRAILER
  • CERTIFIED EXPERT
  • 53,855 POSTS
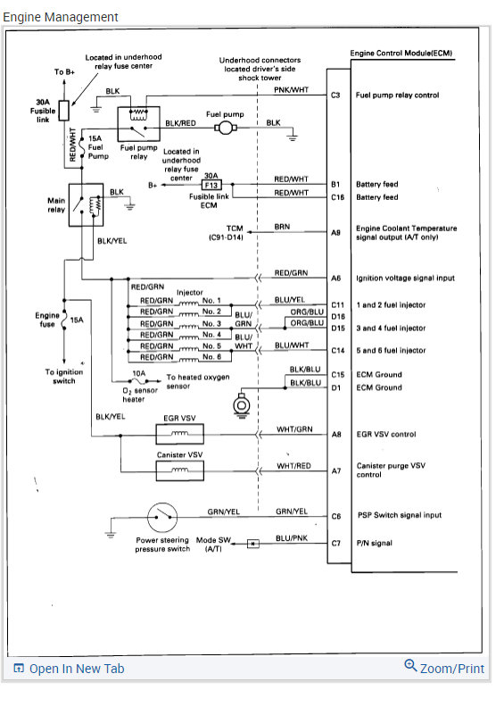
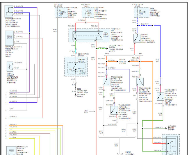
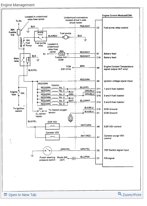
Gotcha, here is a guide to help you test the connections and the ECM and engine wiring diagrams so you can see how the system works and which wires to test.

https://www.2carpros.com/articles/how-to-check-wiring

Check out the images (below). Please let us know what happens.
Dec 26, 2023 at 9:44 AM
Avatar
THAI YANGCO
  • MEMBER
  • 6 POSTS
Hi, Ken.

Thanks for the ECM diagram. Unfortunately, it's for a 6-cylinder gasoline engine. I have the 4JG2 diesel engine with electronic injection control. There are two variations to this engine. One with mechanical injection control and one with electronic control (not the modern CRDI injection). I know it's a long shot to find the wiring diagram for this electronic injection control.

Thank you!
Thai
Dec 28, 2023 at 9:02 PM
Avatar
THAI YANGCO
  • MEMBER
  • 6 POSTS
I fixed the burnt trace on the ECU but that didn't make any difference. The problem is that this car has been worked on before by some other "mechanic". So, i don't know when exactly did this trace burn. was it burnt by the guy who tried to fix it? or was it the original issue? Of course, I don't know if fixing the burnt trace fix the problem. I hope somebody here with experience with the 4JG2 can help.

I also bypassed the shut off valve, so fuel is going in the injector. However, I am not getting fuel on the injector line. meaning no fuel is leaking out of the injector line, when I loosen the line while somebody is starting the engine. My theory is that without the ECU control (shut off valve) the engine should start and idle, it may not be drivable, but it should start.

Any thoughts on that??
Dec 28, 2023 at 9:21 PM
Avatar
STRAILER
  • CERTIFIED EXPERT
  • 53,855 POSTS
Sorry, we don't have the diesel engine wiring diagrams. Can you hear the lift pump in the tank working?
Dec 29, 2023 at 10:58 AM
Avatar
THAI YANGCO
  • MEMBER
  • 6 POSTS
After doing some research on the Bosh VE injector pump,
https://www.youtube.com/watch?v=jh54O7u_bc8,
which is the same basic design with 4JG2 injector. I concluded that to start the engine, the only requirement is the fuel shutoff valve is open. don't even need the ECU. I put power on the fuel shutoff and proceeded to crank the engine, still no fuel coming of the injector line.
but I remembered this has been worked on before, so I backed up one step and bled the injectors. I loosened the pump output and I had my brother crank the engine again. nothing at first but then after the 3rd time, fuel started to squirt out. That's a relief. Now it's just a matter of bleeding the lines to injector. Voila!!! its alive but it didn't sound right. again, this has been worked on before. Tomorrow, I'll have to remove the front engine cover and check the injection timing... Now, this is just to start the engine, I'll need the ECU to be able to test drive it... I'll update this when I can get it on the road. and if the ECU board is fixed or replaced.
Dec 30, 2023 at 2:15 AM
Avatar
STRAILER
  • CERTIFIED EXPERT
  • 53,855 POSTS
Yay! It sounds like you are on the road to getting it fixed, nice work.
Dec 30, 2023 at 12:04 PM