Key fob not accepting programing?

2007 KIA AMANTI
106,786 MILES • 3.8L • 2WD • AUTOMATIC
Avatar
MALLYBOY
  • MEMBER
  • 327 POSTS
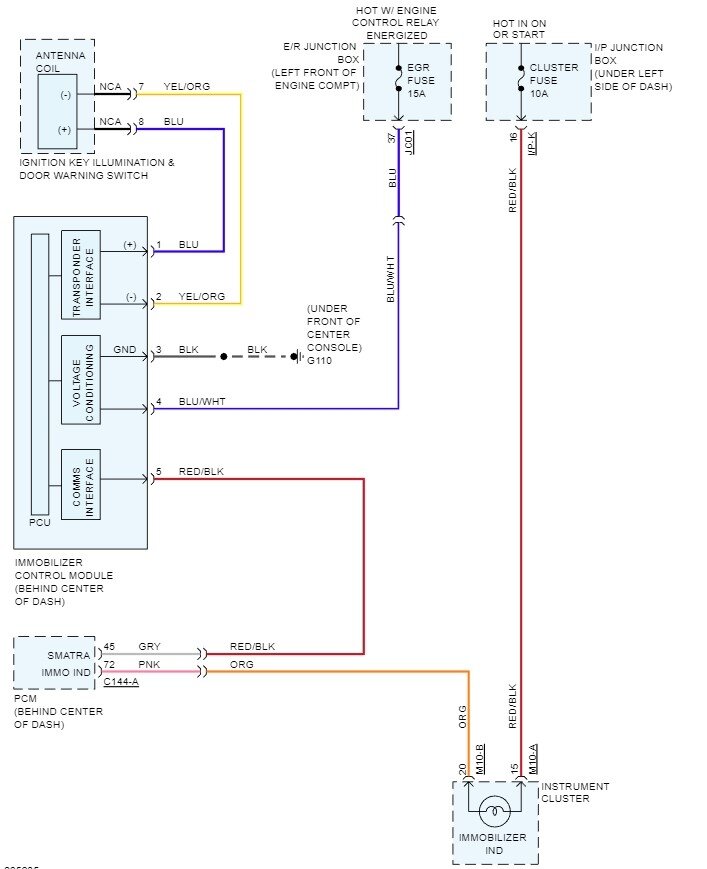
Ignition switch of this vehicle was changed from keyless (push button) to key and the vehicle was starting fine, but the key fob was not working, i wanted to program the key fob, it says not communicating. please i need diagram of immobilizer with connector i-22 and terminals description, just as seen in factory manual. i attached it below.
Mar 11, 2023 at 11:04 AM
Advertisement
Avatar
STEVE W.
  • CERTIFIED EXPERT
  • 15,113 POSTS
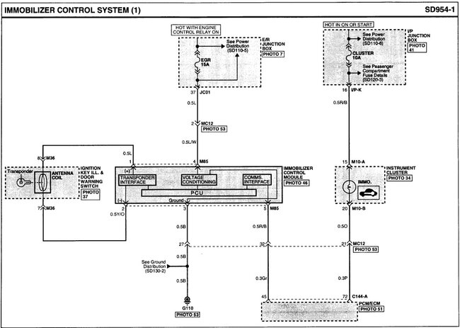
How was it converted to a key start system? In most of the ones I have seen the key fob unit requires the receiver and transponder antenna that is part of the push button assembly to operate. If that was removed the vehicle doesn't think it even has the remote system and you won't be able to get the remote to operate because it no longer has the parts that let it talk to the fob. If an OE system was used to convert it and it is starting okay the immobilizer is either operating or it was bypassed in some way. You need to determine how it was changed over, it could be that the keyless option is no longer in the system and would need to be added. If the conversion was done using aftermarket parts, then determine what that system did to bypass the immobilizer. Attached is the immob circuitry. Try to determine where the blue and yellow w orange wires are going, those are the antenna connection.
Mar 13, 2023 at 12:42 AM
Avatar
MALLYBOY
  • MEMBER
  • 327 POSTS
This diagram did not tarry with what I was seeing on the vehicle.
Mar 13, 2023 at 4:59 PM
Advertisement
Avatar
STEVE W.
  • CERTIFIED EXPERT
  • 15,113 POSTS
Those are the connections for the immobilizer. However it was bypassed may have changed it to make it work. Was it a kit or pieced together? Without knowing how it was rewired it could be almost anything.
Mar 13, 2023 at 8:09 PM
Avatar
MALLYBOY
  • MEMBER
  • 327 POSTS
Thank you once again!
I wanted to put the old module of remote start system, immediately I put the connector, it begins to crank over and I remove it, only to see that the key light blinks when you insert it on ignition cylinder, but it doesn't unlock the ignition cylinder. So how do I bypass the immobilizer to start the vehicle?
May 14, 2023 at 1:22 AM
Avatar
STEVE W.
  • CERTIFIED EXPERT
  • 15,113 POSTS
If the security light is blinking it isn't recognizing the key as a valid one. I'm not sure how they did the key conversion but in most of the push to start systems you only need to have the correct fob that the system reads and activates the system placed in the vehicle or into a holder in the dash or console. From the description it sounds like you will need to use a scan tool or have a locksmith re-program the security system to recognize the key. The attached is what the key for that vehicle with push button starting looks like. There is no bypassing of the system if you wish to use the fob as it uses the same parts to read the chip in the fob to disable the security system as it uses to start the vehicle with the push to start. Basically, whatever was done to convert it to key start would need to be reversed for it to work the way it was designed and returned to the smart key push button.
May 14, 2023 at 6:09 AM
Avatar
MALLYBOY
  • MEMBER
  • 327 POSTS
Send me the diagram and connections of the push and start.
May 15, 2023 at 3:33 PM
Avatar
STEVE W.
  • CERTIFIED EXPERT
  • 15,113 POSTS
The wiring diagrams Kia provides only show the key type ignition switch not any push to start system. Unless you are referring to a remote start function where you push the button on a remote?
May 15, 2023 at 5:14 PM