Engine not cranking over

2007 CHRYSLER SEBRING
86,000 MILES • 2.4L • 4 CYL • 2WD • AUTOMATIC
Avatar
FINKRANDY
  • MEMBER
  • 6 POSTS
I replaced the intake manifold runner control as the OBDII indicated an issue. After replacing this part, I connected my Actron scanner and cleared the codes. After that, I am unable to start the car with the keys. The third party remote start works fine to start the car.

When I insert the key and turn to "on", the dash lights all come on as normal. The security light comes on briefly and then goes off. When I turn to start, all dash lights go off except for the odometer and nothing happens. There is no sounds. When I release the key from start, the dash lights come back on. When I say dash lights, I am referring to the normal dash indicators like check engine etc. What could be the issue? I have checked all fuses. I have removed the negative battery terminal from the firewall for over fifteen minutes to no avail.
Sep 6, 2018 at 7:02 AM
Advertisement
Avatar
STRAILER
  • CERTIFIED EXPERT
  • 53,855 POSTS
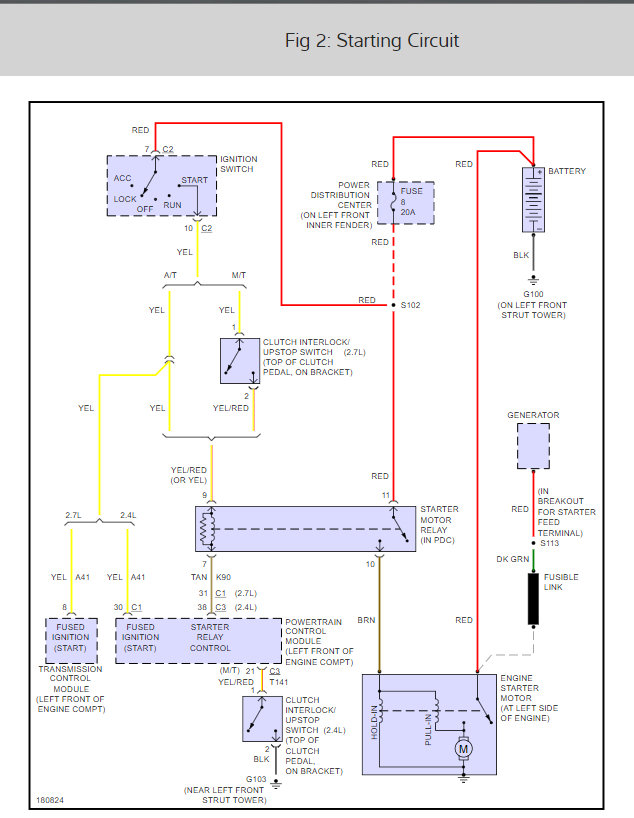
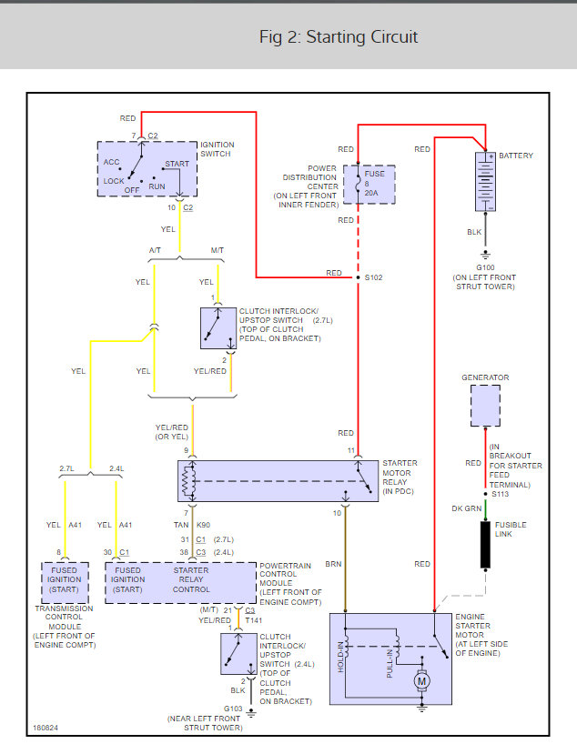
When you did the job did you reconnect the ground cable from the battery to the engine block? Here is the wiring for the starter motor and a guide to help you check things out:

https://www.2carpros.com/articles/how-to-check-wiring

Check out the diagrams (below). Please let us know what happens.

Cheers, Ken
Sep 7, 2018 at 3:39 PM
Avatar
FINKRANDY
  • MEMBER
  • 6 POSTS
Hi Ken. The car will start with the remote start. The issue is that the keys will not start the car in the ignition switch.
Sep 8, 2018 at 5:13 AM
Advertisement
Avatar
STRAILER
  • CERTIFIED EXPERT
  • 53,855 POSTS
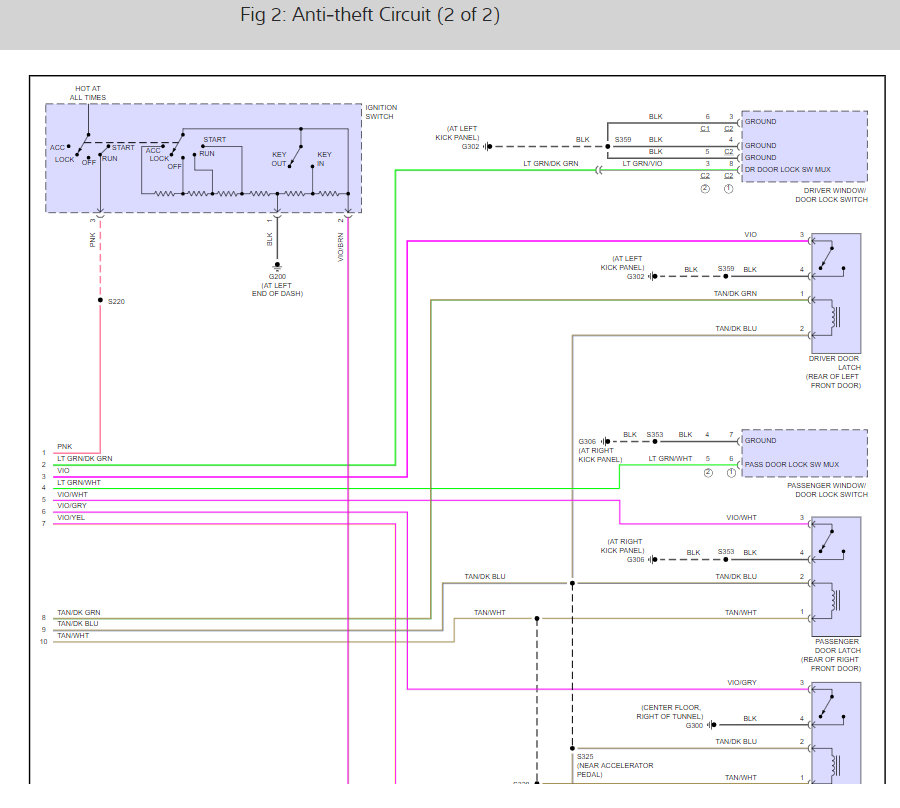
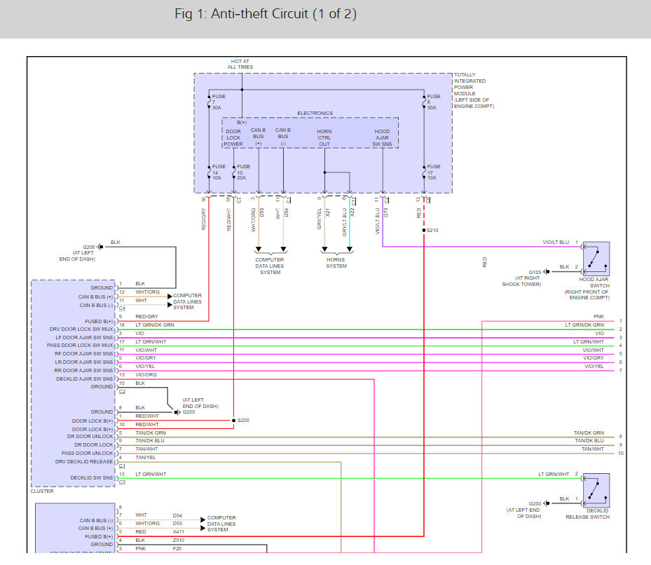
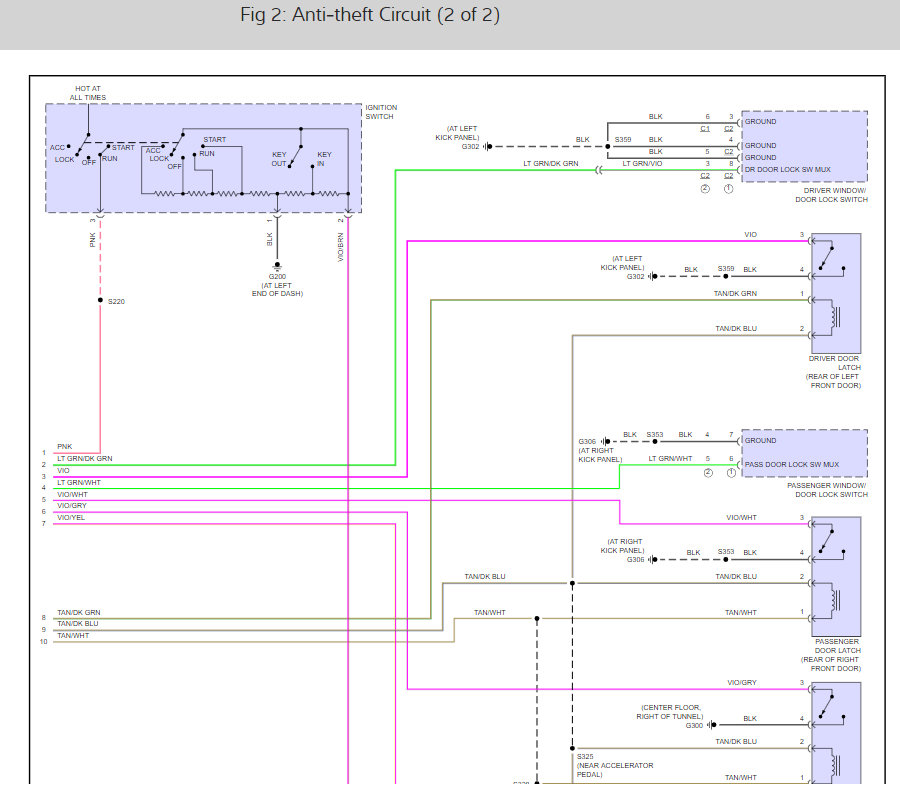
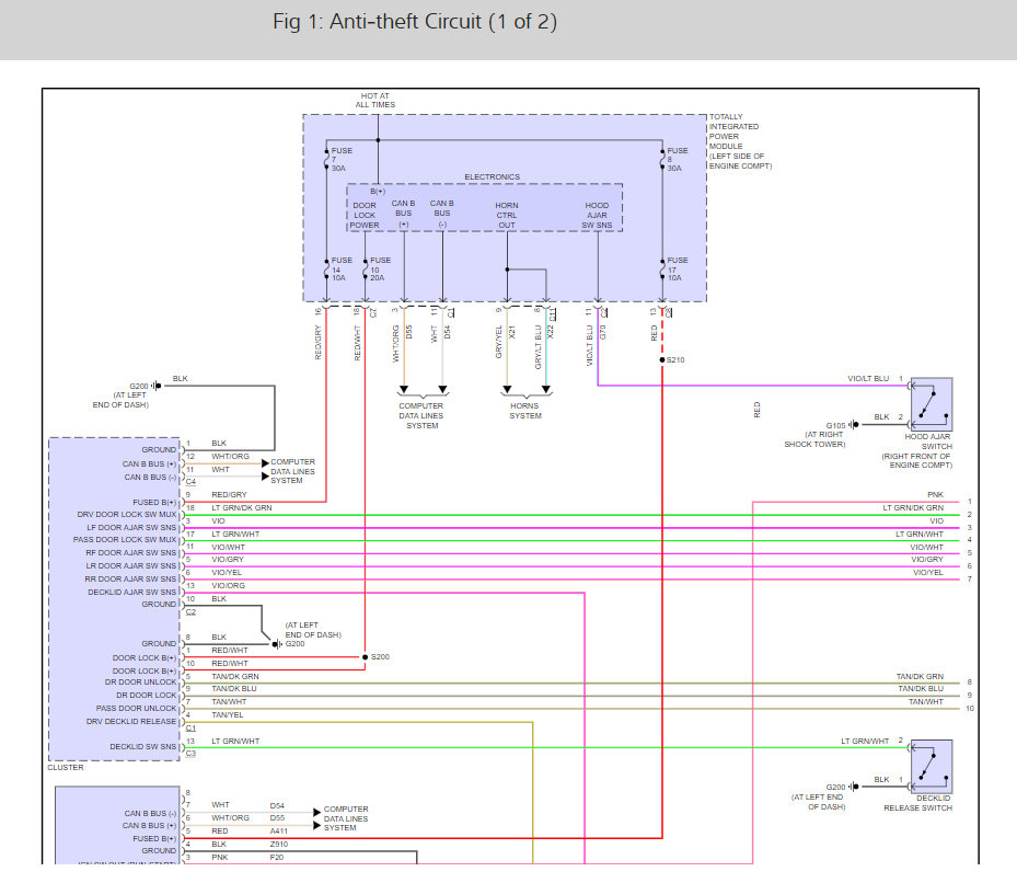
Okay, there are five fuses# (7, 14, 8, 17 and 10) and that run the system if one is out the system will not deactivate. Here is a guide to help you test the fuses with the fuse locations and the wiring diagrams of the security system so you can see how it works:

https://www.2carpros.com/articles/how-to-check-a-car-fuse

Check out the diagrams (below). Please run this test and get back to us.

Cheers, Ken
Sep 8, 2018 at 11:55 AM
Avatar
FINKRANDY
  • MEMBER
  • 6 POSTS
Hi. I checked all of the fuses. They are all good.
Sep 8, 2018 at 2:14 PM
Avatar
STRAILER
  • CERTIFIED EXPERT
  • 53,855 POSTS
Do you have power at the fuses as well? Ground cable good? Also, does the security flash on the dash when you are trying to start it with the key?
Sep 9, 2018 at 12:08 PM
Avatar
FINKRANDY
  • MEMBER
  • 6 POSTS
Power at fuses is good, ground is good. Security light comes on briefly with other lights then goes out before I try to start with the key.
Sep 9, 2018 at 5:09 PM
Avatar
STRAILER
  • CERTIFIED EXPERT
  • 53,855 POSTS
That is a good sign. Lets look at the starter relay (in the PDC). Here is a guide to help you test the relay and to see if the power/trigger and grounds are working:

https://www.2carpros.com/articles/how-to-check-an-electrical-relay-and-wiring-control-circuit

This guide can help as well:

https://www.2carpros.com/articles/starter-not-working-repair

Please run down these guides and report back.

Cheers, Ken
Sep 10, 2018 at 10:47 AM
Avatar
FINKRANDY
  • MEMBER
  • 6 POSTS
Hi Ken,

The car will start with the remote starter. It only does not start when the key is turned.
Sep 10, 2018 at 2:04 PM
Avatar
STRAILER
  • CERTIFIED EXPERT
  • 53,855 POSTS
This sounds like a relay trigger issue. Lets test for power out of the ignition switch which would be the yellow wire, make sure it is getting power when the ignition switch is turned to the crank position.

https://www.2carpros.com/articles/how-to-use-a-test-light-circuit-tester

Please let me know.
Sep 11, 2018 at 11:21 AM
Avatar
FINKRANDY
  • MEMBER
  • 6 POSTS
I fixed the issue. There is a service port and plug at the bottom of the dash underneath the ignition switch. The plug was not inserted all of the way. Once inserted the keys will start the car. Thanks for your assistance.
Sep 11, 2018 at 5:47 PM
Avatar
STRAILER
  • CERTIFIED EXPERT
  • 53,855 POSTS
Glad you could get it fixed, that kind of problem can be tough. Please use 2CarPros anytime we are here to help.

Cheers, Ken
Sep 12, 2018 at 10:19 AM