Locked/security ECM?

1981 CADILLAC FLEETWOOD BROUGHAM
50,000 MILES
Avatar
ABDULLAH81
  • MEMBER
  • 1 POST
Hi, my car listed above used to start but have some electric issues, now all the electric and mechanical problems have been solved but the ECM seems to be locked and won’t give orders to the injectors to deliver fuel to the engine.
The engine starts if I pour fuel directly to the TBI.
Any way to make sure it’s the ECM, also is there any way to unlock the ECM?
Thanks
Apr 13, 2025 at 7:29 AM
Advertisement
Avatar
STRAILER
  • CERTIFIED EXPERT
  • 53,855 POSTS
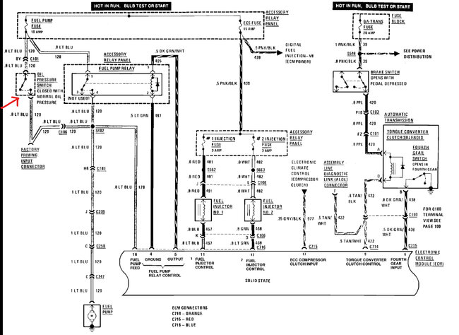
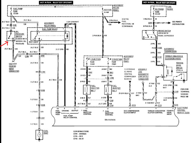
These systems have a safety system that shuts the fuel pump off if the engine has no oil pressure, or if the oil pressure sensor goes bad. Check out the wiring diagrams below to see what I am talking about; you can bypass the oil sensor to see if the engine starts. Check out the images (below). Please let us know what happens.
Apr 13, 2025 at 7:01 PM